Curiosii for ever!
: Car repair manuals for everyone.
Home
>>
Oldsmobile
>>
1997
>>
LSS V6-3.8L SC VIN 1
>>
Repair and Diagnosis
>>
Heating and Air Conditioning
>>
Diagrams
>>
Electrical Diagrams
>>
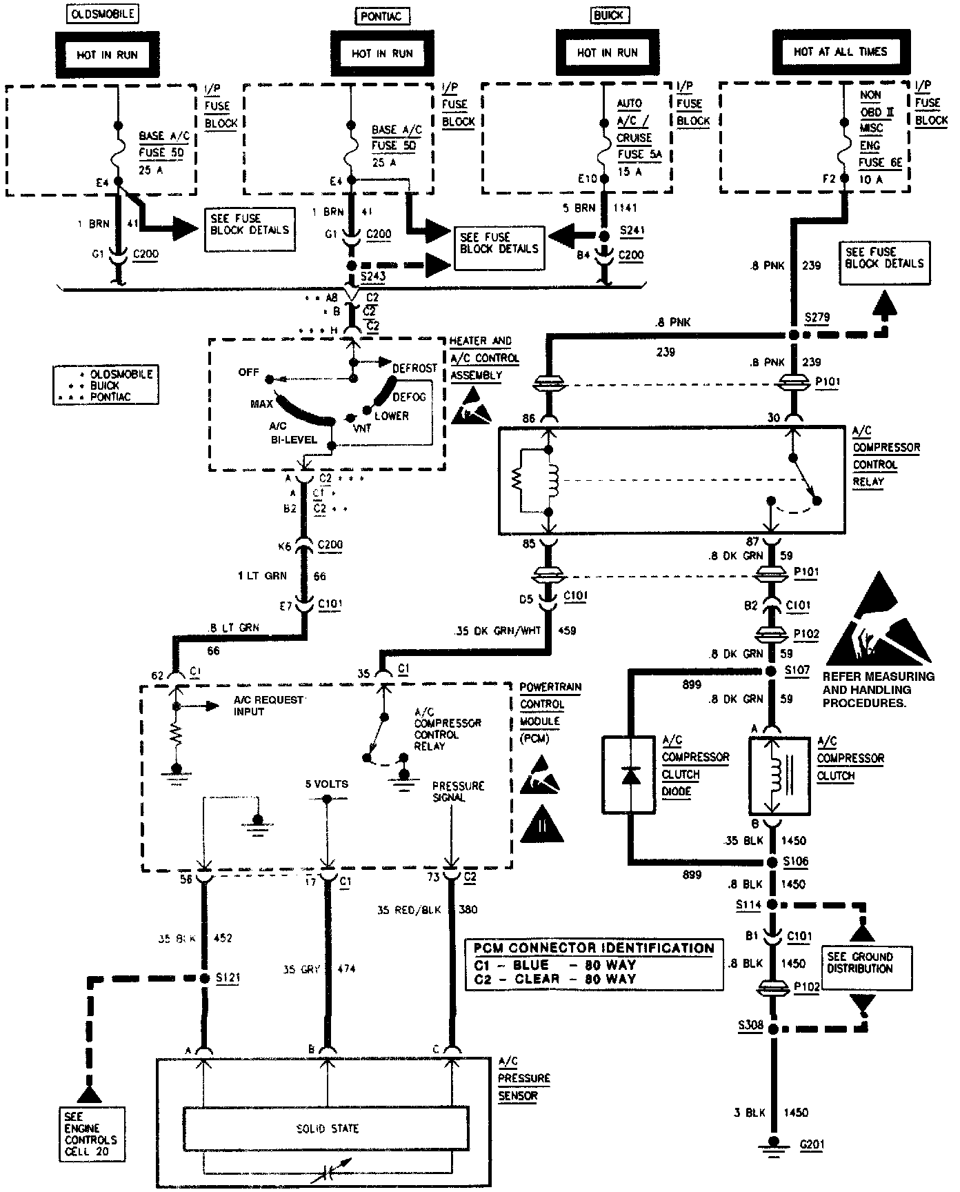
Compressor Controls
>>
Manual
Manual
Compressor Controls: Manual: