Curiosii for ever!
: Car repair manuals for everyone.
Home
>>
Oldsmobile
>>
1997
>>
Cutlass V6-191 3.1L VIN M SFI
>>
Repair and Diagnosis
>>
Powertrain Management
>>
Relays and Modules - Powertrain Management
>>
Relays and Modules - Computers and Control Systems
>>
Body Control Module
>>
Diagrams
>>
Electrical Diagrams
Electrical Diagrams
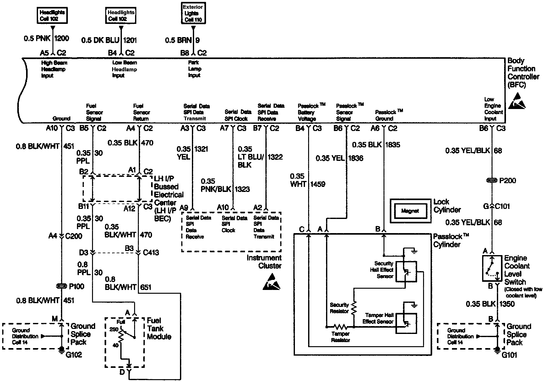
Body Function Controller (Part 1 Of 4):
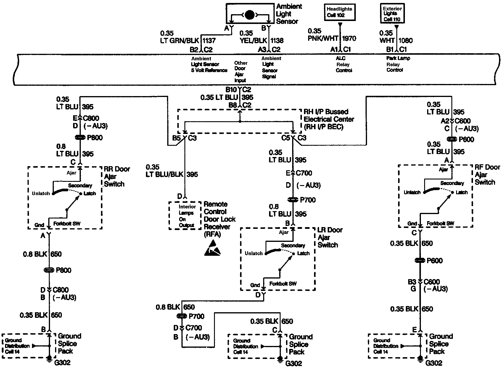
Body Function Controller (Part 2 Of 4):
Body Function Controller (Part 3 Of 4):
Body Function Controller (Part 4 Of 4):