Curiosii for ever!
: Car repair manuals for everyone.
Home
>>
Oldsmobile
>>
1997
>>
Aurora V8-4.0L VIN C
>>
Repair and Diagnosis
>>
Diagrams
>>
Electrical Diagrams
>>
Powertrain Management
>>
System Diagram
>>
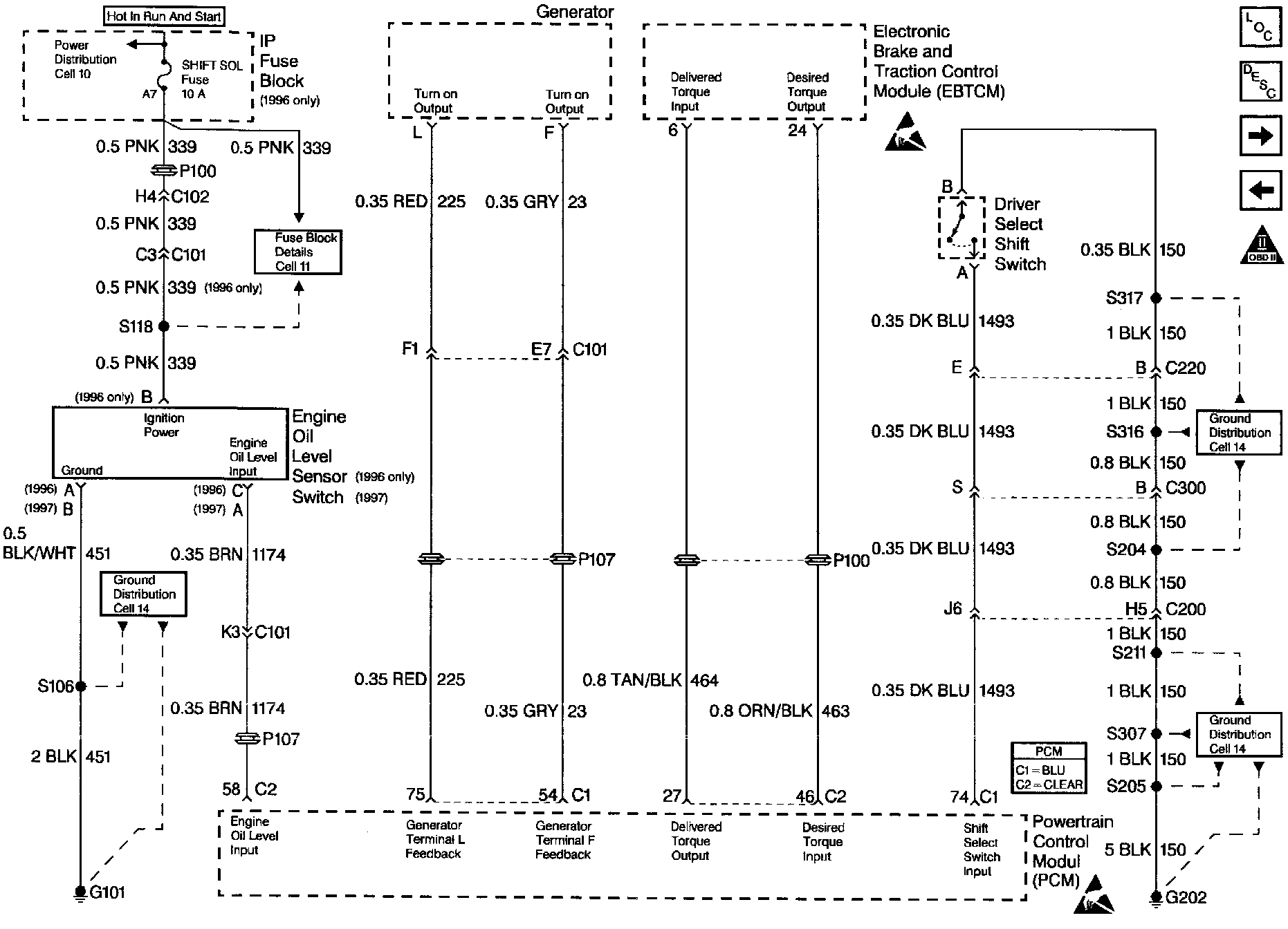
Engine Oil Level Sensor/ Generator/ EBTCM/ Shift Select Switch
Engine Oil Level Sensor/ Generator/ EBTCM/ Shift Select Switch
Wiring Diagram: