Curiosii for ever!
: Car repair manuals for everyone.
Home
>>
Oldsmobile
>>
1996
>>
Eighty-Eight LSS FWD V6-3.8L VIN K
>>
Repair and Diagnosis
>>
Powertrain Management
>>
Computers and Control Systems
>>
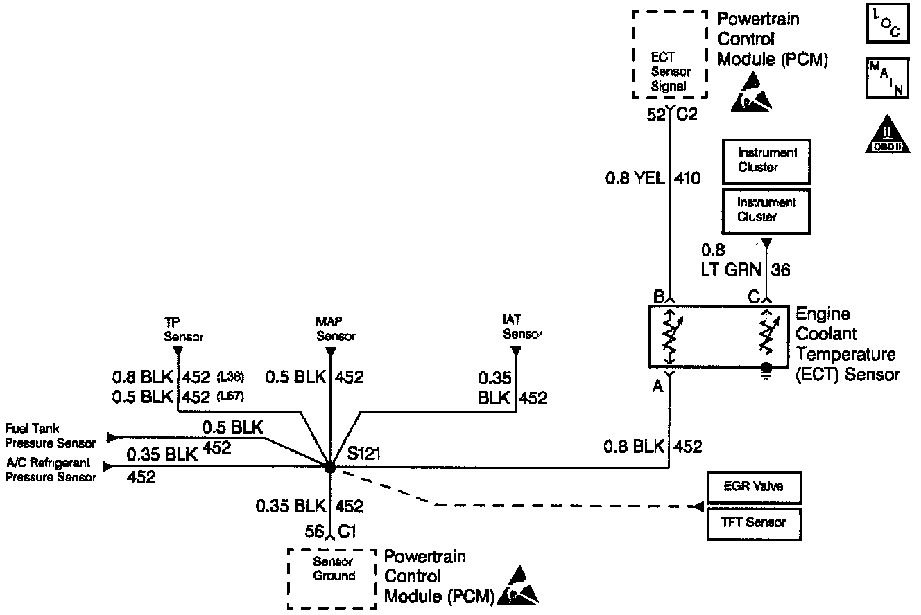
Coolant Temperature Sensor/Switch (For Computer)
>>
Diagrams
>>
Electrical Diagrams
Electrical Diagrams
ECT Sensor Circuit: