Curiosii for ever!: Car repair manuals for everyone.

- Powertrain/On-Board Diagnostic System Check

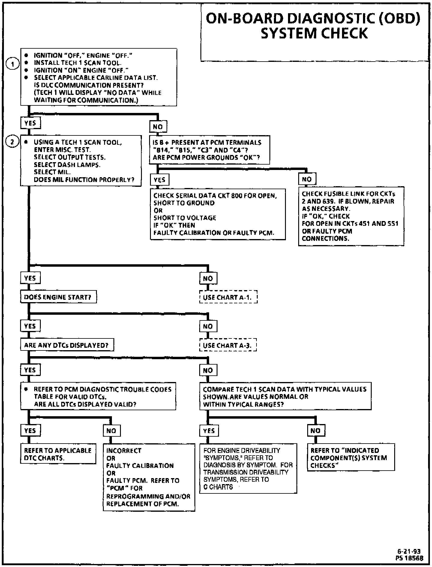
OBD System Check:




OBD System Check:






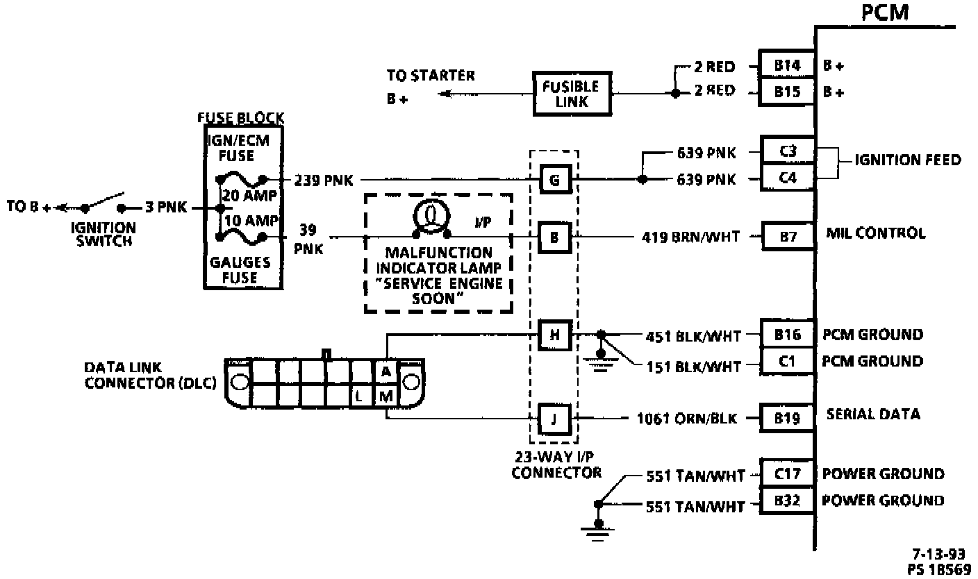
CIRCUIT DESCRIPTION
The on-board diagnostic system check is an organized approach to identifying a problem created by an electronic powertrain control system malfunction. It must be the starting point for any driveability complaint diagnosis, because it directs the service technician to the next logical step in diagnosing the complaint. Understanding the chart and using it correctly will reduce diagnostic time and prevent the unnecessary replacement of good parts.

TEST DESCRIPTION
Number(s) below refer to circled number(s) on the diagnostic chart.

1. This step is to determine if the Tech 1 can establish communication with the PCM. If it cannot, "No DLC Data" will be displayed on the Tech 1.
2. This test is to determine if the PCM can control the MIL using the MIL system check.

This vehicle is equipped with a Powertrain Control Module (PCM) utilizing an Electrically Erasable Programmable Read Only Memory (EEPROM). When diagnostics call for replacement of the PCM, the new PCM must be programmed. Refer to "PCM Service and Repair". Service and Repair