Curiosii for ever!
: Car repair manuals for everyone.
Home
>>
Oldsmobile
>>
1993
>>
Ninety-Eight V6-3800 3.8L Supercharged
>>
Repair and Diagnosis
>>
Heating and Air Conditioning
>>
Testing and Inspection
>>
Component Tests and General Diagnostics
>>
Component Diagnostic Charts/Tests
>>
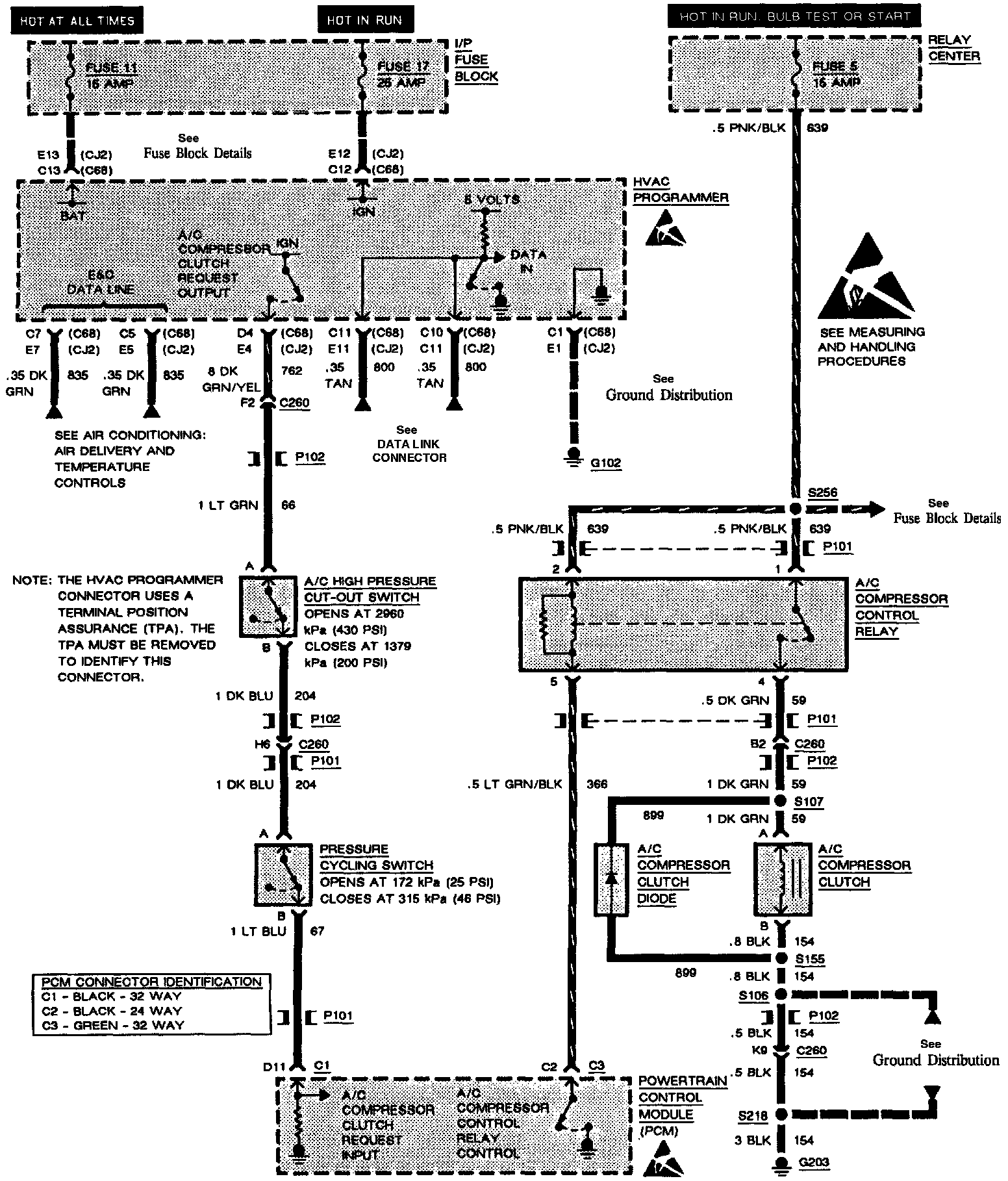
Chart E: A/C Compressor Control Relay Short Test
Chart E: A/C Compressor Control Relay Short Test
Diagnostic Chart:
Electrical Chart: