Curiosii for ever!: Car repair manuals for everyone.

Cruise Control - Module Mechanization, Brake Switch Open


9218oldsmobile02

NUMBER: 92-U-15

CORP.REF.NO: 118123

DATE: November 1991

SECTION: 8A, 9B


SUBJECT:
CRUISE CONTROL MODULE MECHANIZATION,
NORMAL BRAKE SWITCH STATE


MODELS/YEARS:
1992 CUSTOM CRUISER





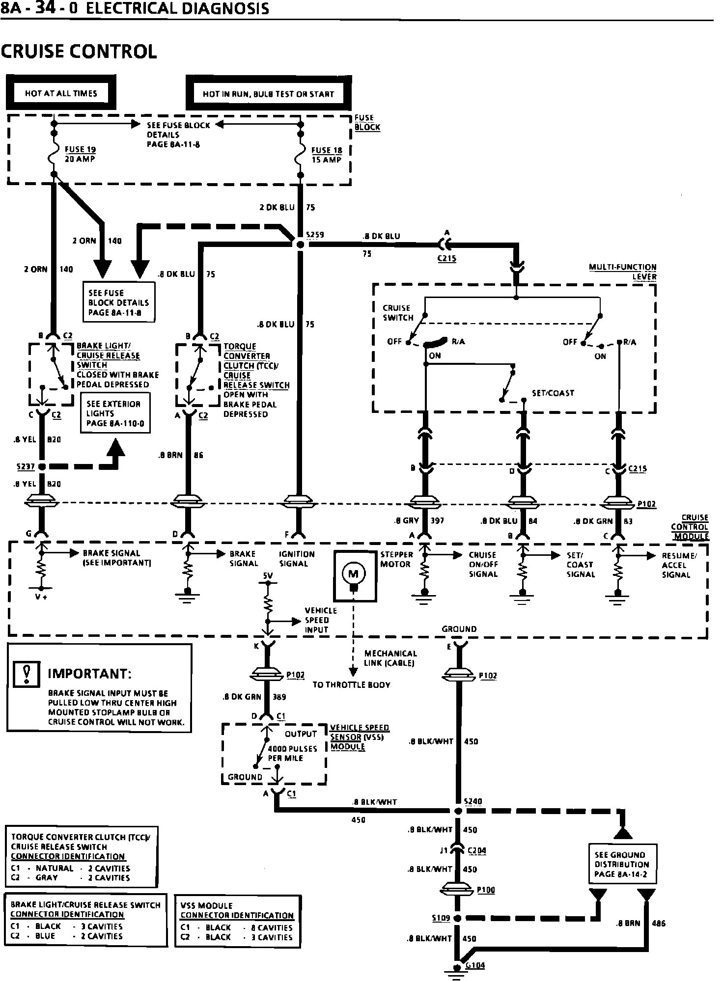
1992 "B" cars were built with a cruise control module that has to have the brake signal input pulled low at terminal "G" for cruise control to function. This is accomplished by a small amount of current flowing from the cruise module, through circuit 820, to the Center High Mounted Stop Lamp (CHMSL) bulb to ground. When the brakes are applled and the brake switch closes, the cruise module and circuit 820 receive BATT (battery) voltage. This allows the CHMSL bulb to illuminate and the cruise module to sense that the brakes are applied. The brake switch mechanization, as shown on page BA-34-0, has been re-drawn to show it in the "normally open" state. The new diagram is printed on the back of this bulletin.

In addition, please add the following to step 2 of the Troubleshooting Hints on page 8A-34-1 of your Custom Cruiser Service Manual.

Make sure that the Center High Mounted Stoplamp is working. If not, the Cruise Control Module will be disabled.