Curiosii for ever!
: Car repair manuals for everyone.
Home
>>
Oldsmobile
>>
1992
>>
Achieva V6-3300 3.3L
>>
Repair and Diagnosis
>>
Diagrams
>>
Electrical Diagrams
>>
Powertrain Management
>>
System Diagram
>>
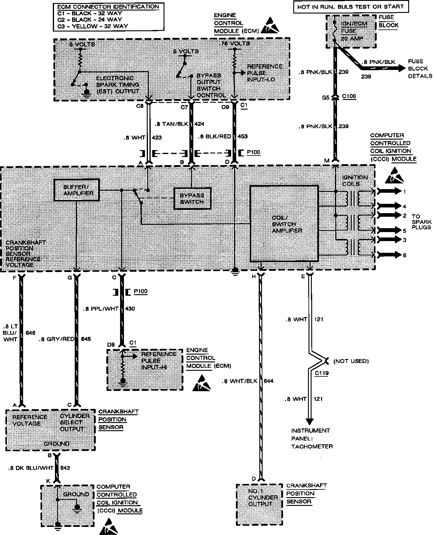
Ignition Controls
Ignition Controls
Multi-Port Fuel Injection: Ignition: