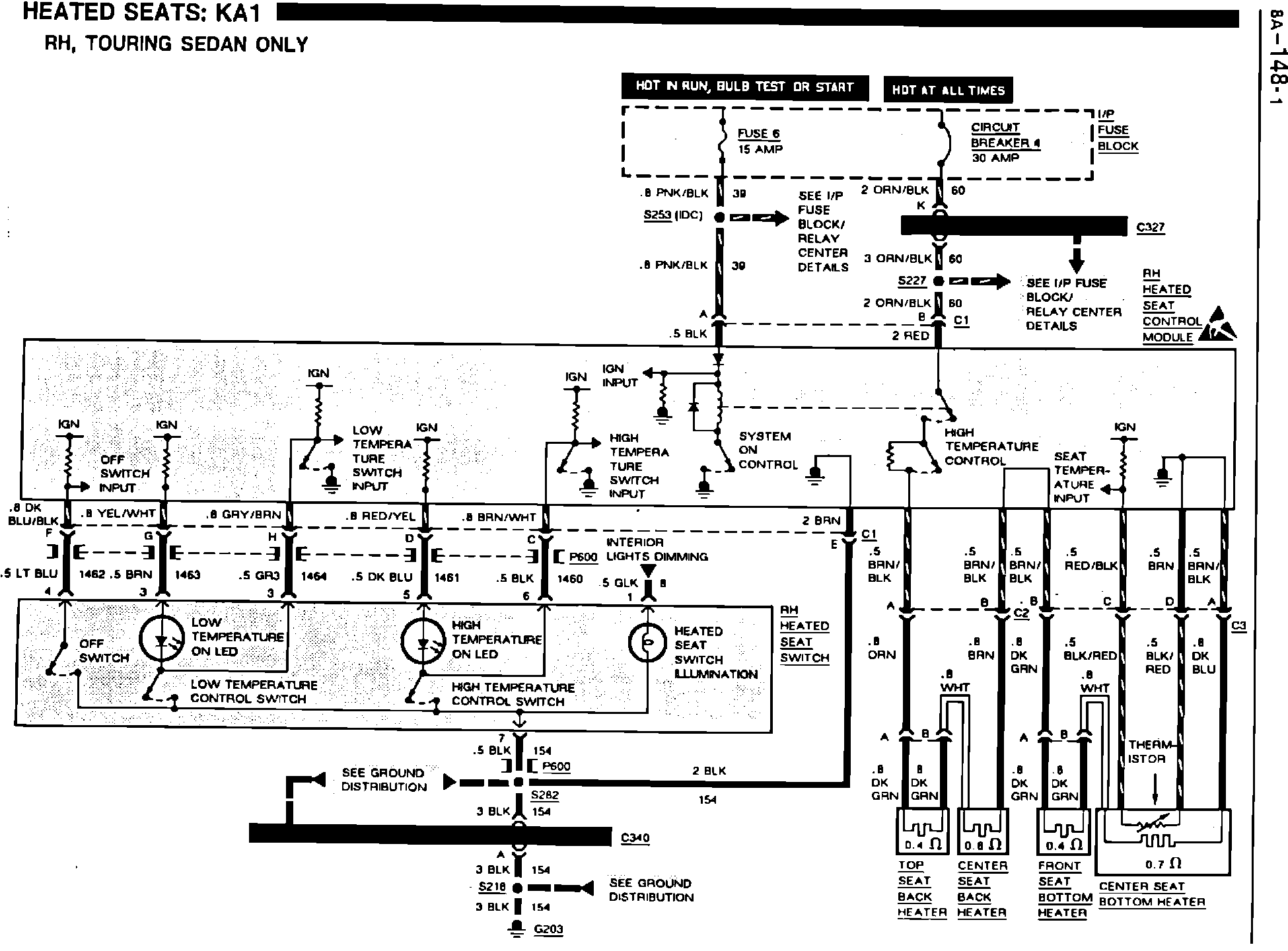
Heated Seats - Revised Schematics
9218oldsmobile05
NUMBER: 91-T-88
CORP.REF.NO: 108202
DATE: May 1991
SECTION: 8A
SUBJECT:
SERVICE MANUAL UPDATE REVISED HEATED SEATS SCHEMATICS SHOWING WIRE COLORS
MODELS/YEARS:
1991 NINETY-EIGHT
The Heated Seats Schematics (pages 8A-148-0 and 8A-148-1) as well as the Heater Element isolation test (page 8A-148-4) and the Heater Seat Switch Test (page 8A-148-5) have been revised.
Please mark a reference to this bulletin in your copy(s) of the 1991 Ninety-Eight Service Manual.
LH, TOURING SEDAN ONLY
RH, TOURING SEDAN ONLY
HEATER ELEMENT ISOLATION TEST
HEATED SEAT SWITCH TEST