Curiosii for ever!: Car repair manuals for everyone.

Electronic/Powertrain Control Module (ECM/PCM)



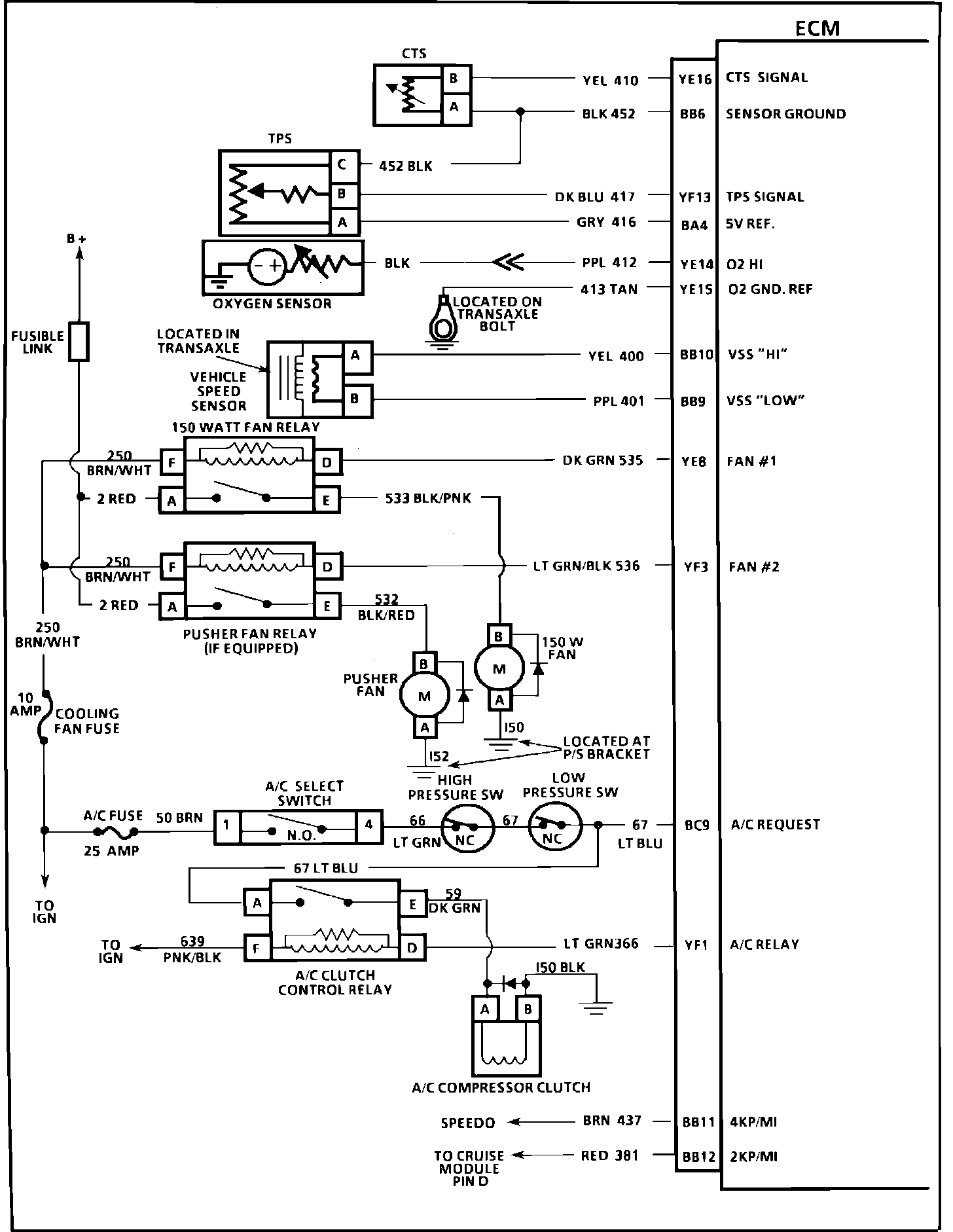
ECM Wiring Diagram, Part 1 Of 3:






YE16 = CTS SIGNAL
BB6 = SENSOR GROUND
YF13 = TPS SIGNAL
BA4 = 5 VOLT REFERENCE
YE14 = 02 HIGH
YE15 = 02 GROUND REFERENCE
B10 = VSS HIGH
BB9 = VSS LOW
YE8 = FAN #1
YF3 = FAN #2
BC9 = A/C REQUEST
YF1 = A/C DELAY
BB11 = 4KP/MI
BB12 = 2KP/MI




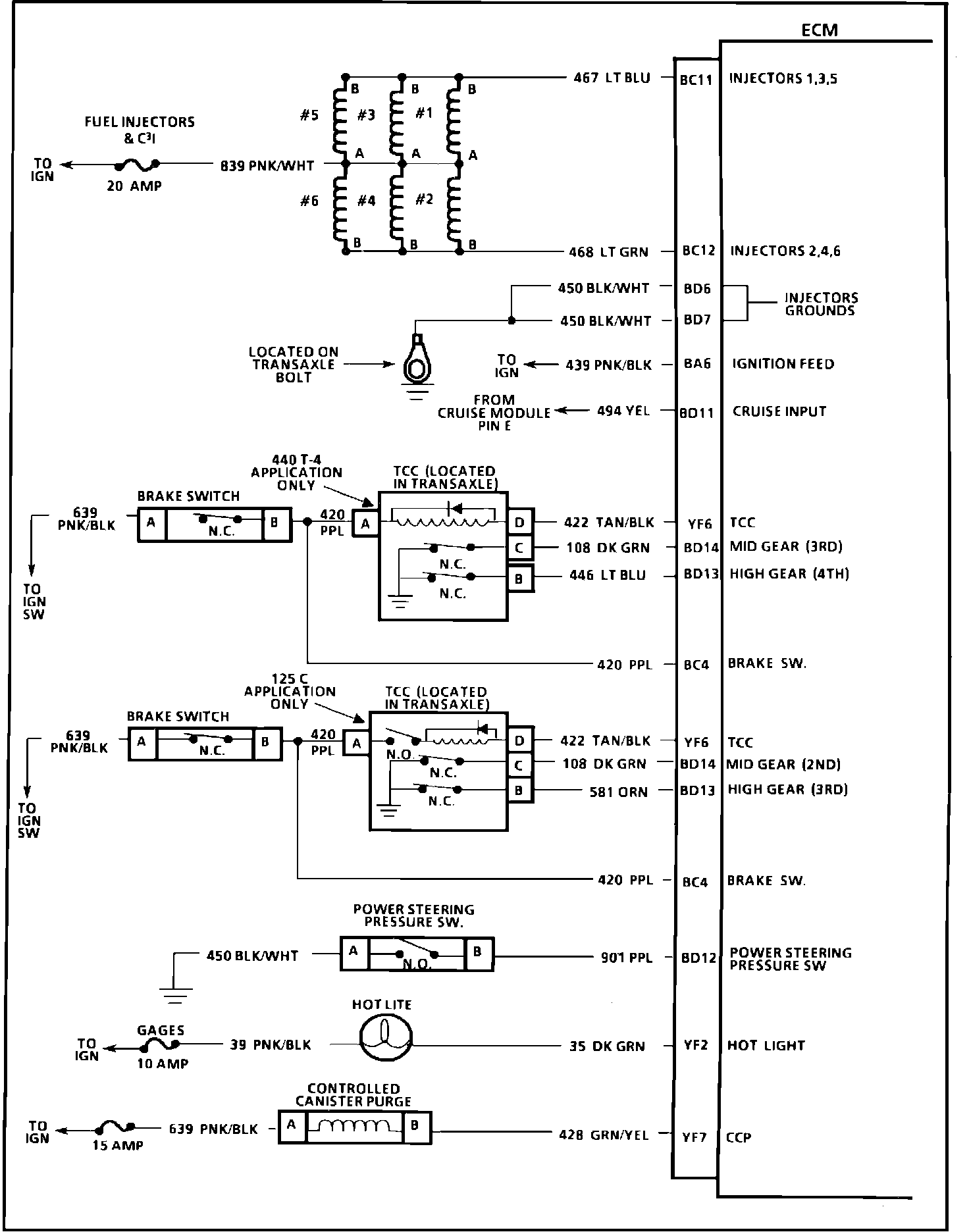
ECM Wiring Diagram, Part 2 Of 3:






BC11 = INJECTORS 1,3,5
BC12 = INJECTORS 2,4,6
BD6 = INJECTOR DRIVER GROUND
BD7 = INJECTOR DRIVER GROUND
BA6 = IGNITION FEED
BD11 = CRUISE INPUT
YF6 = TCC
BD14 = MID GEAR (3RD)
BD13 = HIGH GEAR (4TH)
BC4 = BRAKE SWITCH
YF6 = TCC
BD14 = MID GEAR (2ND)
BD13 = HIGH GEAR (3RD)
BC4 = BRAKE SWITCH
BD12 = POWER STEERING SWITCH
YF2 = HOT LIGHT
YF7 = CCP





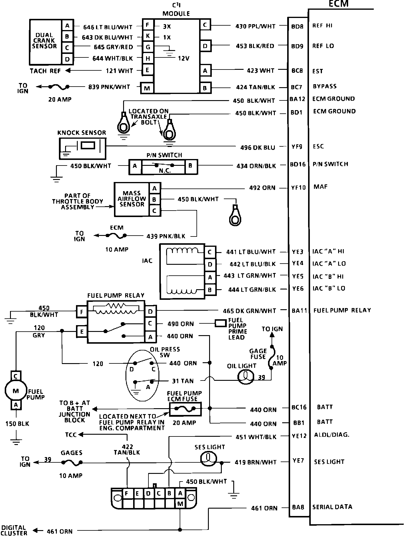
ECM Wiring Diagram, Part 3 Of 3:






BD8 = REFERENCE HI
BD9 = REFERENCE LOW
BC8 = EST
BC7 = BYPASS
BC7 = ECM GROUND
BA12 = ECM GROUND
BD1 = BYPASS
YF9 = ESC
BD16 = P/N SWITCH
YF10 = MAF
YE3 = IAC "A" HI
YE4 = IAC "A" LO
YE5 = IAC "B" HI
YE6 = IAC "B" LO
BA11 = FUEL PUMP RELAY
BC16 = BATTERY
BB1 = BATTERY
YE12 = ALDL/DIAG
YE7 = SES LIGHT
BA8 = SERIAL DATA