Electronic/Powertrain Control Module (ECM/PCM)
ECM Wiring Diagram, Part 1 Of 3:
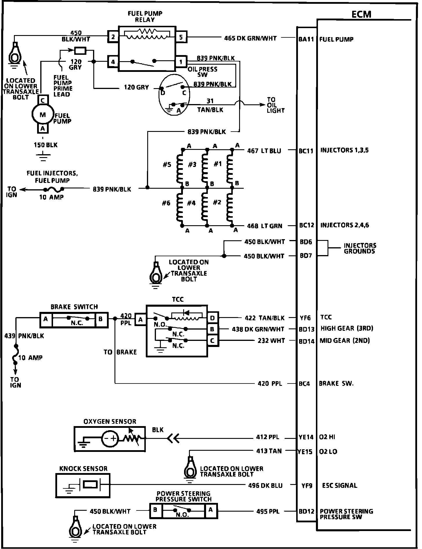
BA11 = FUEL PUMP
BC11 = INJECTORS 1,3,5
BC12 = INJECTORS 2,4,6
BD6 = INJECTOR GROUNDS
BD7 = INJECTOR GROUNDS
YF6 = TCC
BD13 = HIGH GEAR (3RD)
BD14 = MID GEAR (2ND)
BC4 = BRAKE SWITCH
YE14 = OXYGEN HIGH
YE15 = OXYGEN LOW
YF9 = ESC SIGNAL
BD12 = POWER STEERING PRESSURE SWITCH
ECM Wiring Diagram, Part 2 Of 3:
BD8 = REFERENCE HI
BD9 = REFERENCE LOW
BC8 = EST
BC7 = BYPASS
BD16 = P/N SWITCH
BD11 = CRUISE INPUT
BA5 = 5 VOLT REFERENCE
YF14 = A/C PRESSURE SIGNAL
YE16 = COOLANT TEMPERATURE SIGNAL
BB6 = SENSOR GROUND
YF13 = TPS SIGNAL
BA4 = 5 VOLT REFERENCE
YF7 = CCP
BB10 = VSS HIGH
BB9 = VSS LOW
BB11 = SPEEDO 4K
BA12 = ECM GROUND
BD1 = ECM GROUND
ECM Wiring Diagram, Part 3 Of 3:
BC16 = BATTERY
BB1 = BATTERY
B46 = IGNITION FEED
YE8 = FAN RELAY
YE12 = ALDL DIAG
YE7 = SES LIGHT
BA8 = SERIAL DATA
YF10 = MAF SENSOR SIGNAL
YE3 = IAC COIL "A" HI
YE4 = IAC COIL "A" LO
YE5 = IAC COIL "B" HI
YE6 = IAC COIL "B" LO
BC9 = A/C REQUEST
YF1 = A/C RELAY