Curiosii for ever!
: Car repair manuals for everyone.
Home
>>
Oldsmobile
>>
1988
>>
Delta 88 V6-231 3.8L
>>
Repair and Diagnosis
>>
Diagrams
>>
Electrical Diagrams
>>
Power Locks
>>
Power Module Control
Power Module Control
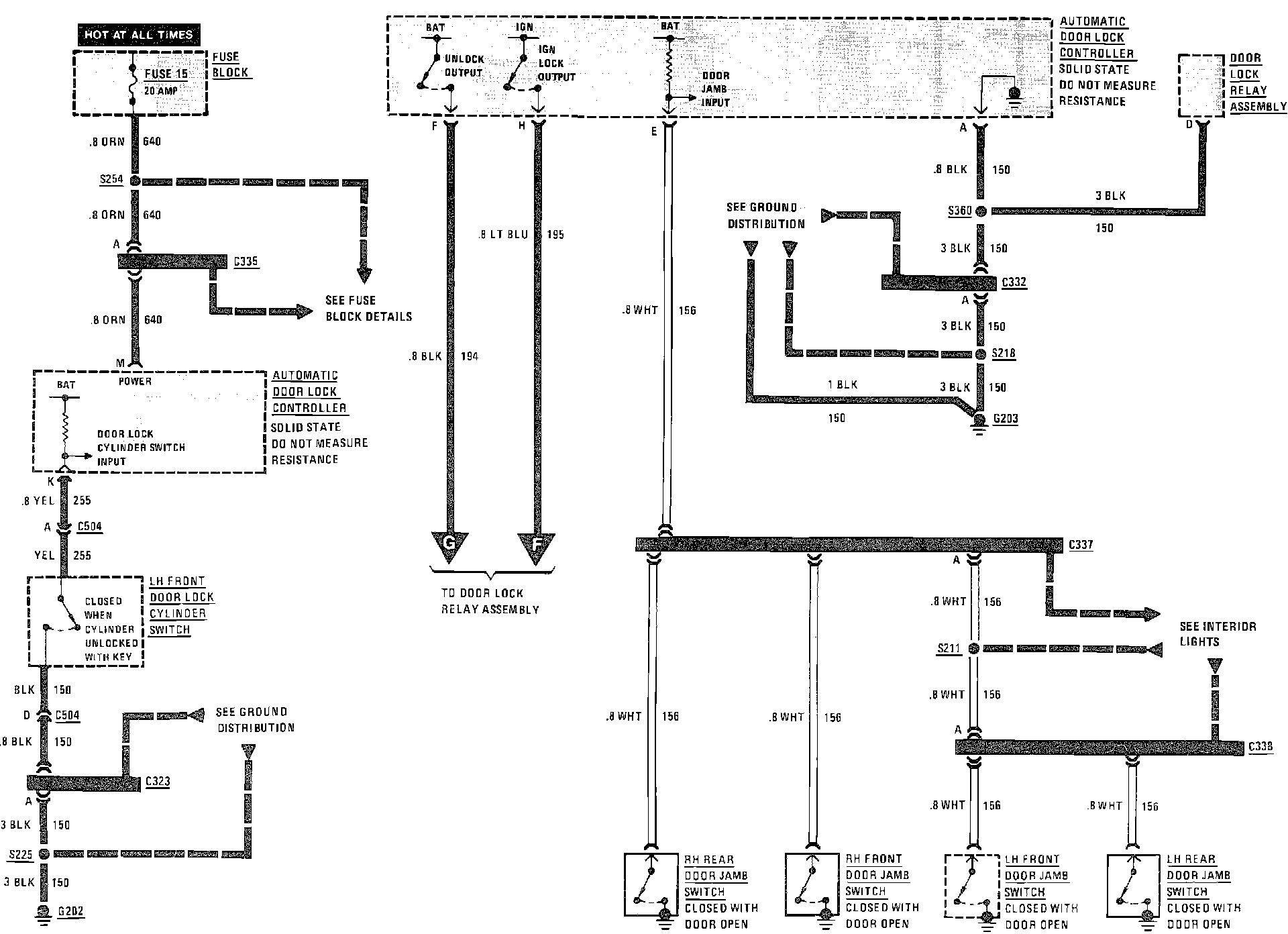
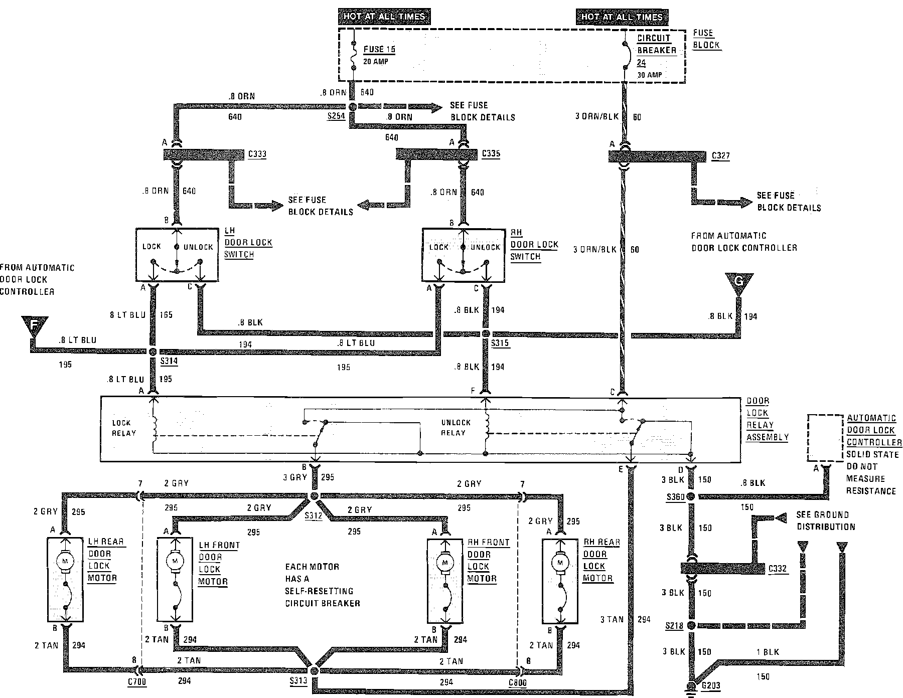
Power Door Locks Wiring Circuit (W/Automatic Door Locks):
Power Door Locks Wiring Circuit (W/Automatic Door Locks):
Power Door Locks Wiring Circuit (W/Automatic Door Locks):