Curiosii for ever!: Car repair manuals for everyone.

Air Injection: Testing and Inspection

- Chart C-6A Air Management Check.:




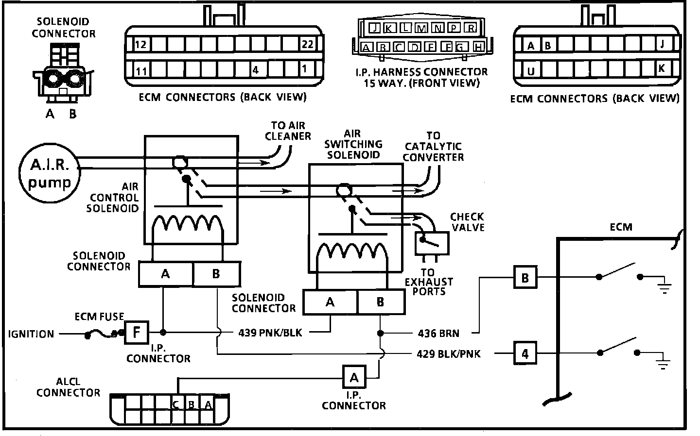
- Wiring Diagram for Chart C-6A Air Management Check.:






CIRCUIT DESCRIPTION
Air Management is controlled by Air Control and Air Switching Valves, each with an Electronic Control Module (ECM) controlled vacuum solenoid. When the solenoid is grounded by the ECM, manifold vacuum will activate the valve and allow pump air to be directed as follows:
a. Air control solenoid not grounded by ECM - Air pump air diverted.
b. Air control solenoid grounded by ECM - Air pump air to Air Switching Valve.
c. Air switching solenoid not grounded by ECM - Air pump air to converter.
d. Air switching solenoid grounded by ECM - Air pump air to exhaust ports.

Loss of vacuum would cause air to be diverted to air cleaner or atmosphere.

CHART DESCRIPTION
1. This is a system functional check. Air is directed to ports during open loop and all engine starts in open loop, even on a warm engine. Since the air to the ports time is very short on some engines, prepare to observe port air prior to engine start-up. On some engines, this can be done by squeezing a hose. On others, steel pipes have to be disconnected.
2. This should normally set a Code 23. When any code is set, the ECM opens circuit 429 to the Air Control Valve and allows air to divert. This checks for ECM response to a fault. A grounded circuit 429 to the ECM would prevent divert action.
3. This checks for a grounded circuit 429 to the ECM. Test light "OFF" is normal and would indicate the circuit is not grounded.
4. Checks for an open in the solenoid control circuits. Grounding the diagnostic test terminal of the Assembly Line Diagnostic Link (ALDL) should ground both solenoid circuits. Normally, the test light should be "ON" which indicates the problem is not in the ECM or wiring, but at the solenoid connections or valve itself.
5. Checks for a grounded circuit 436. Test light "OFF" would indicate the circuit is normal and fault is in the valve.