Curiosii for ever!
: Car repair manuals for everyone.
Home
>>
Oldsmobile
>>
1987
>>
Custom Cruiser V8-307 5.0L
>>
Repair and Diagnosis
>>
Diagrams
>>
Electrical Diagrams
>>
Cruise Control
Cruise Control
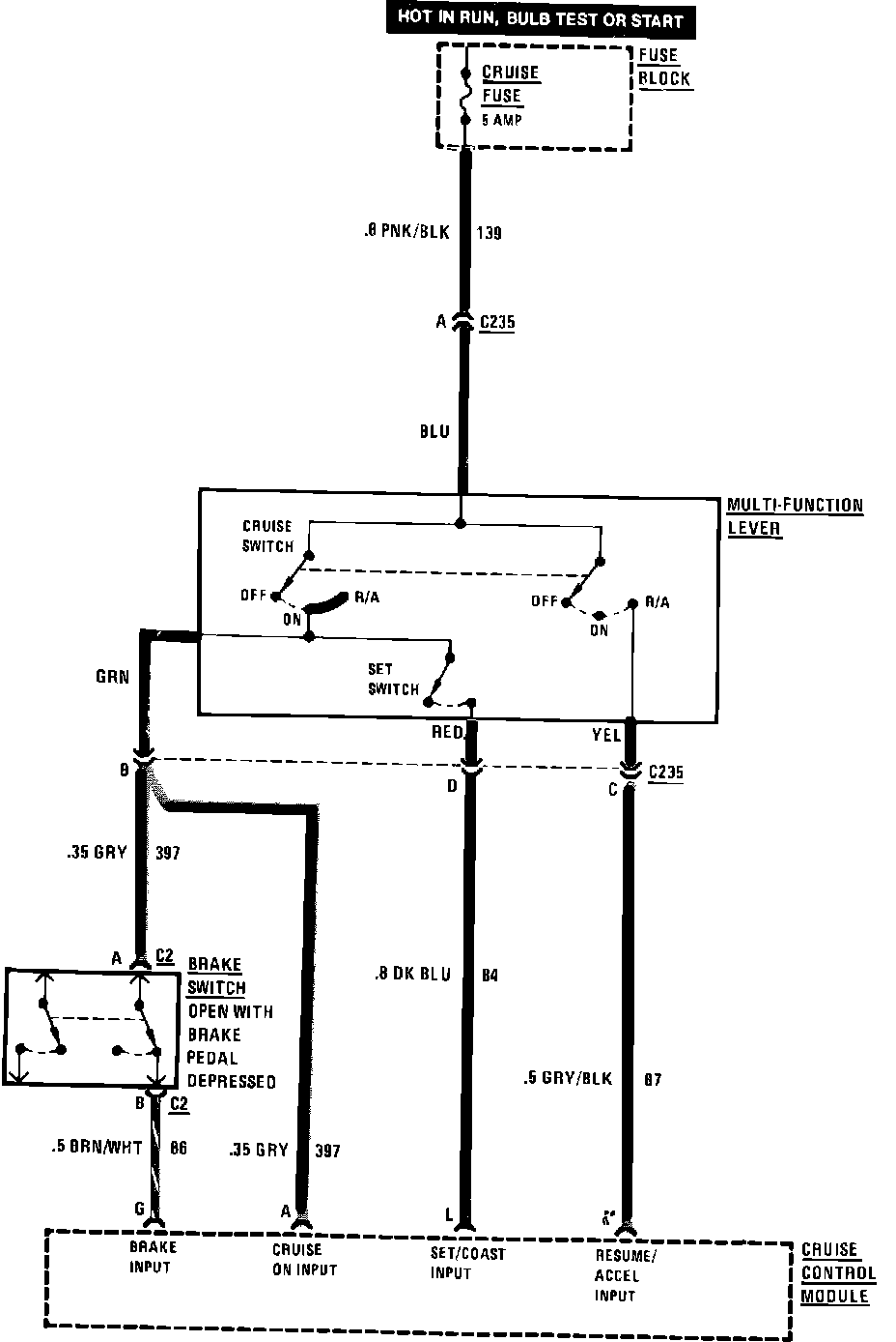
Cruise Control Wiring Circuit:
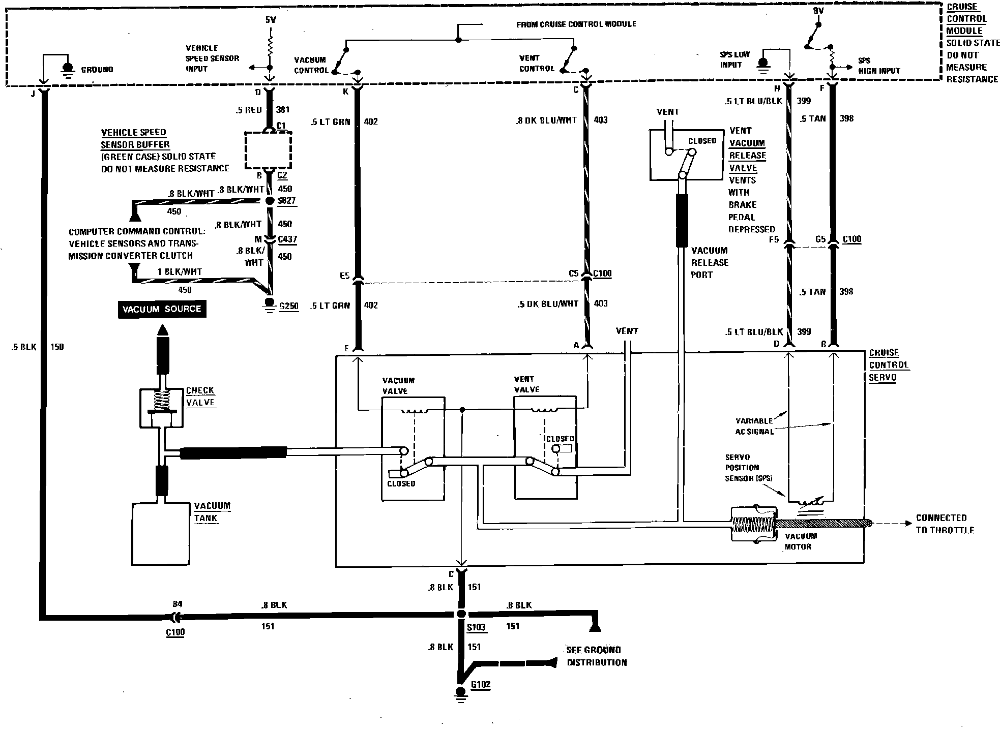
Cruise Control Vacuum Circuit: