Curiosii for ever!
: Car repair manuals for everyone.
Home
>>
Oldsmobile
>>
1985
>>
Ninety-Eight FWD V6-260 4.3L DSL
>>
Repair and Diagnosis
>>
Diagrams
>>
Electrical Diagrams
>>
Antitheft and Alarm Systems
>>
Theft Deterent System
>>
Less Keyless Entry
Less Keyless Entry
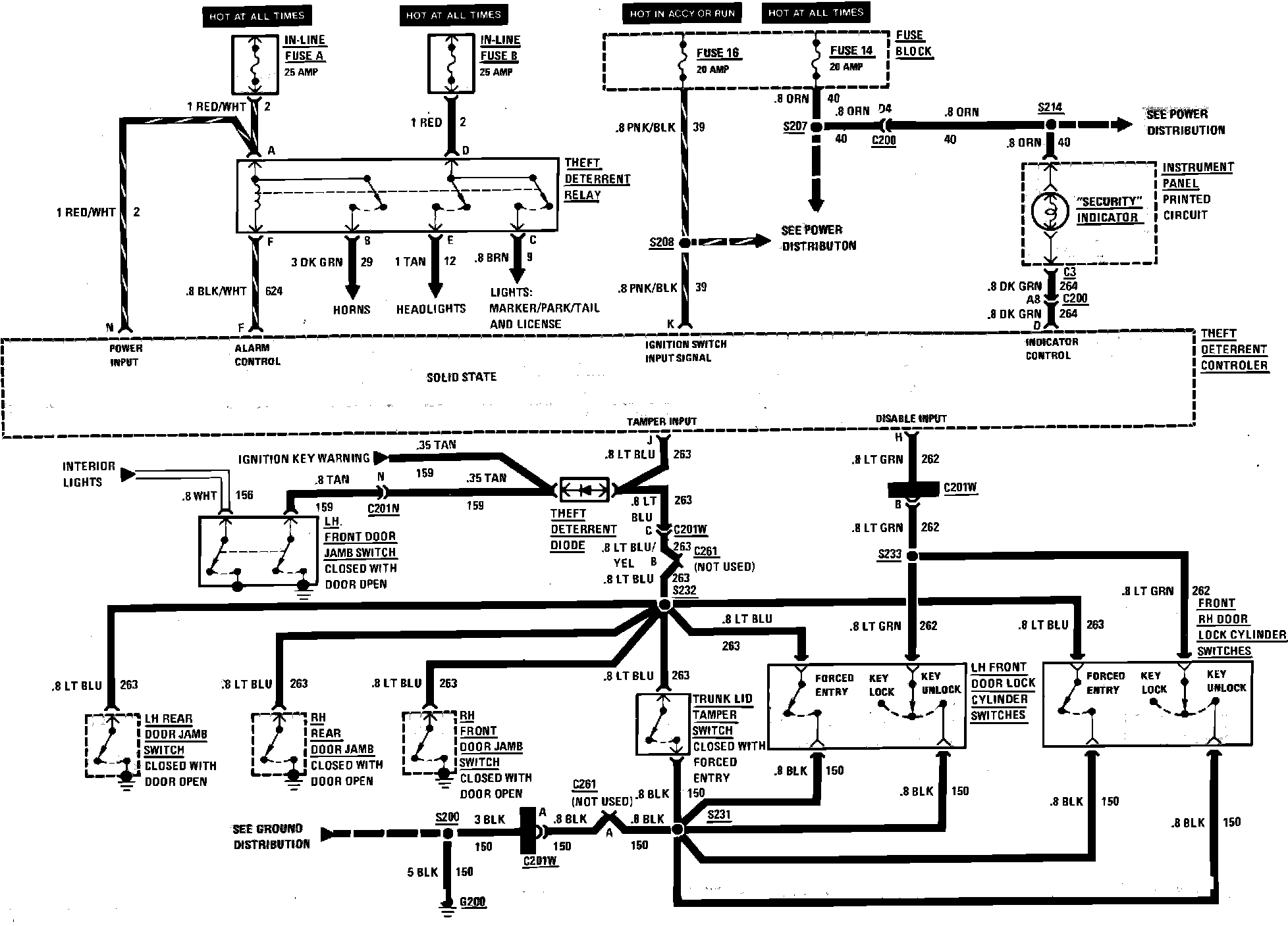
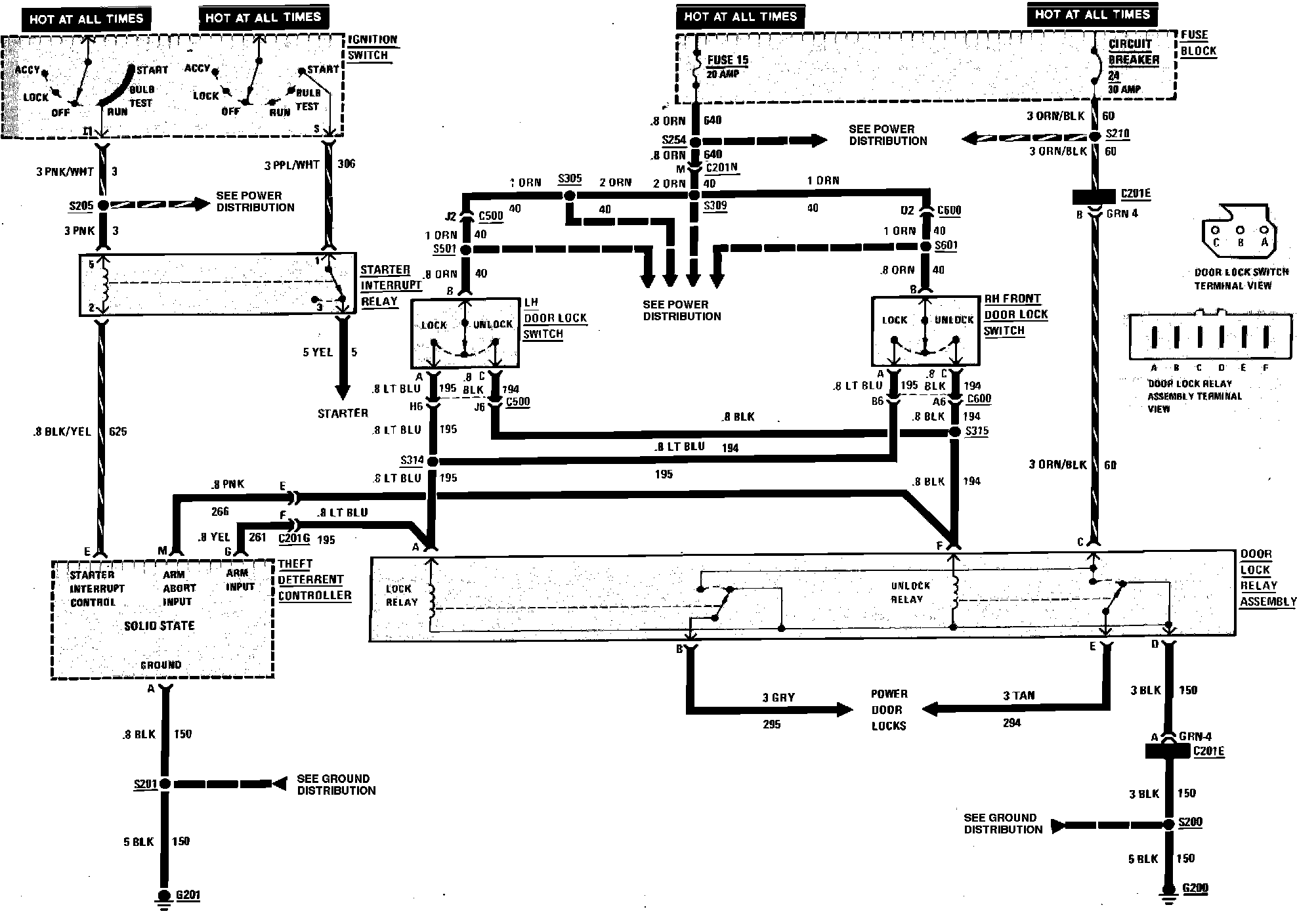
Theft Deterrent System Wiring Circuit, Electra Less Keyless Entry:
Theft Deterrent System Wiring Circuit, Electra Less Keyless Entry: