Curiosii for ever!
: Car repair manuals for everyone.
Home
>>
Oldsmobile
>>
1985
>>
Firenza L4-112 1.8L
>>
Repair and Diagnosis
>>
Diagrams
>>
Electrical Diagrams
>>
Powertrain Management
>>
System Diagram
>>
Electronic/Powertrain Control Module (ECM/PCM)
Electronic/Powertrain Control Module (ECM/PCM)
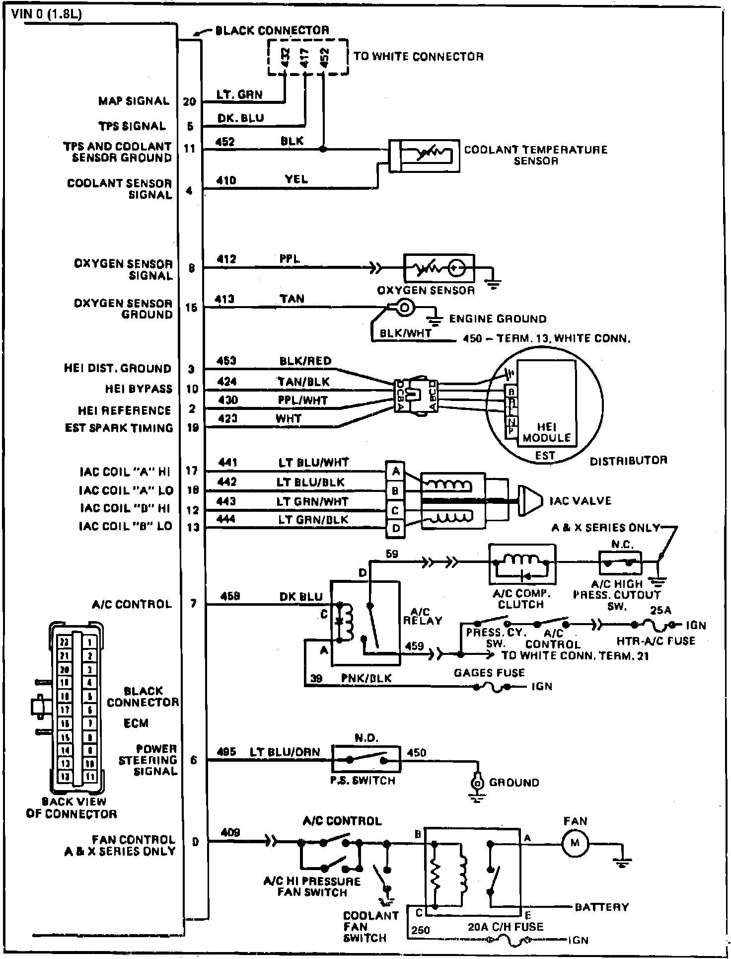
Fig. 028 ECM Wiring Diagrams (1 of 2):
Fig. 029 ECM Wiring Diagrams (2 of 2):