Curiosii for ever!
: Car repair manuals for everyone.
Home
>>
Oldsmobile
>>
1985
>>
Calais FWD L4-151 2.5L
>>
Repair and Diagnosis
>>
Starting and Charging
>>
Diagrams
>>
Electrical Diagrams
>>
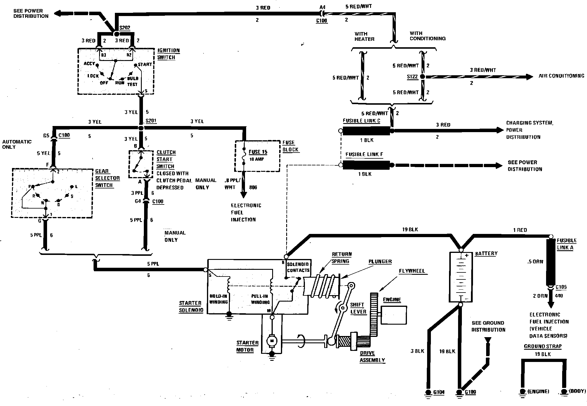
Starting System
Starting System
Starter Wiring Circuit: