Curiosii for ever!
: Car repair manuals for everyone.
Home
>>
Oldsmobile
>>
1984
>>
Toronado V6-252 4.1L
>>
Repair and Diagnosis
>>
Powertrain Management
>>
Diagrams
>>
Electrical Diagrams
>>
Ignition Controls
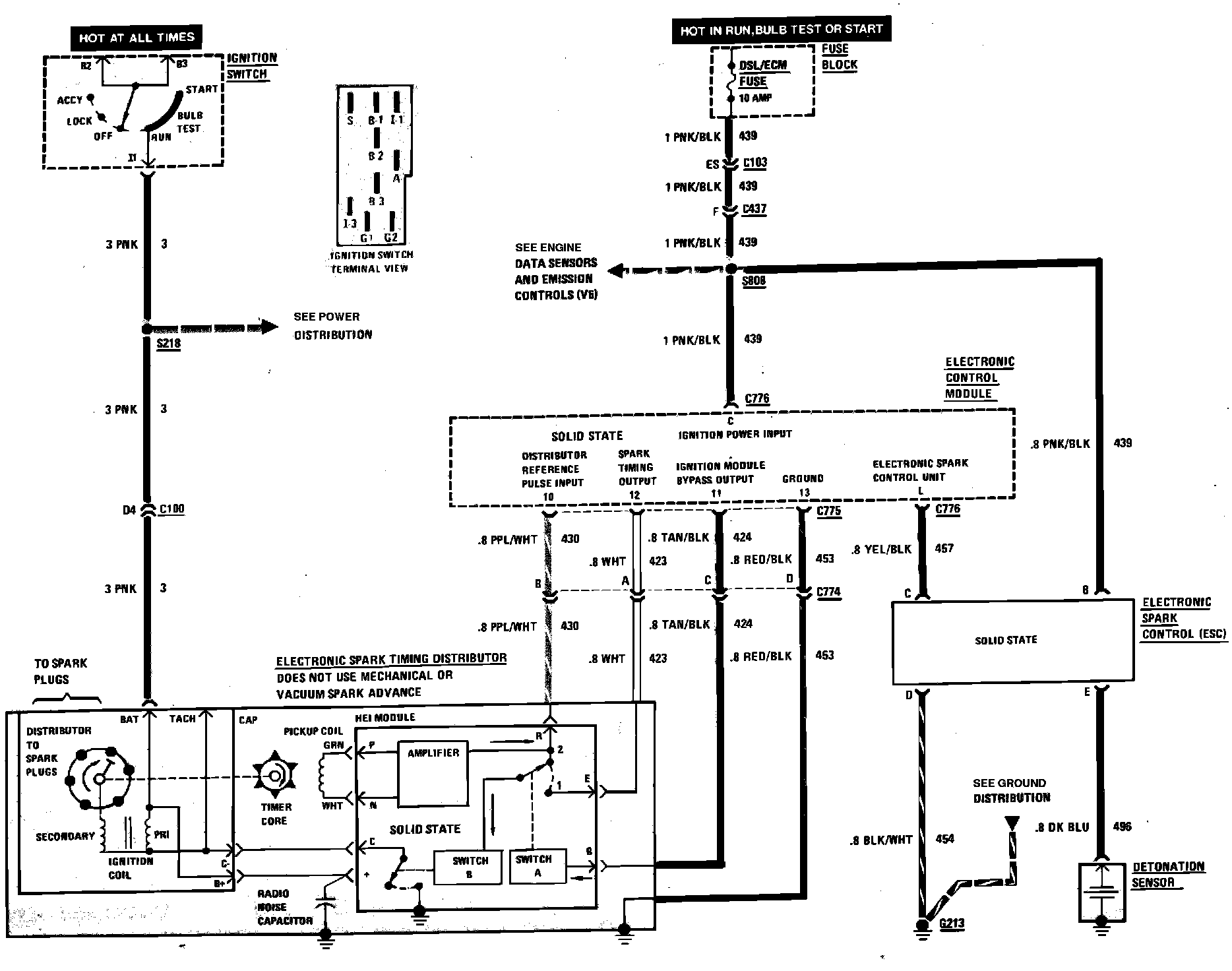
Ignition Controls
Computer Command Control (Ignition System) Wiring Circuit: