Curiosii for ever!
: Car repair manuals for everyone.
Home
>>
Oldsmobile
>>
1984
>>
Omega L4-151 2.5L
>>
Repair and Diagnosis
>>
Powertrain Management
>>
Diagrams
>>
Electrical Diagrams
>>
Electronic/Powertrain Control Module (ECM/PCM)
>>
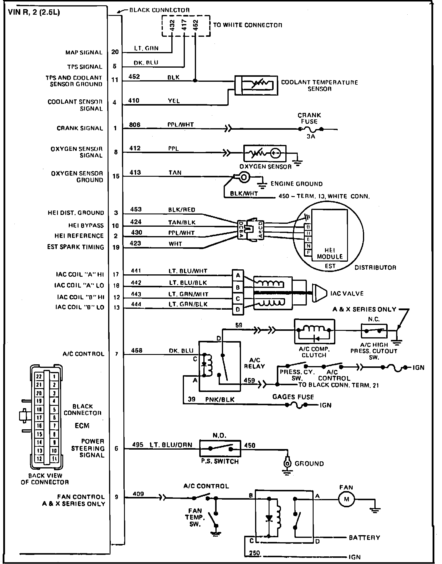
Black Connector VIN R, VIN 2
Black Connector VIN R, VIN 2
Fig. 025 ECM Wiring Diagrams: