Curiosii for ever!
: Car repair manuals for everyone.
Home
>>
Oldsmobile
>>
1983
>>
Omega L4-151 2.5L
>>
Repair and Diagnosis
>>
Starting and Charging
>>
Diagrams
>>
Electrical Diagrams
>>
Starting System
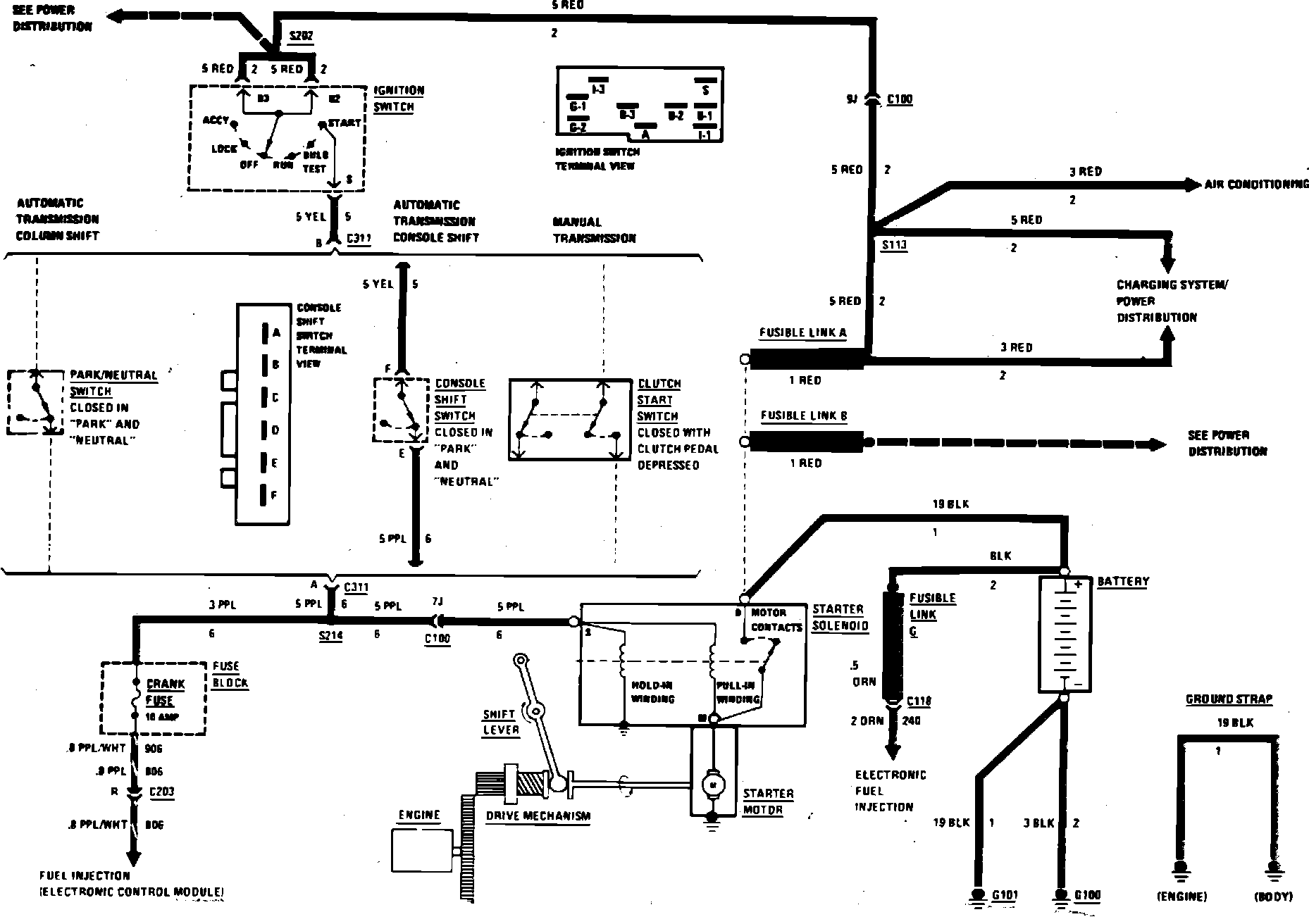
Starting System
Starter System Wiring Circuit: