Curiosii for ever!: Car repair manuals for everyone.

Inspection Procedure 28




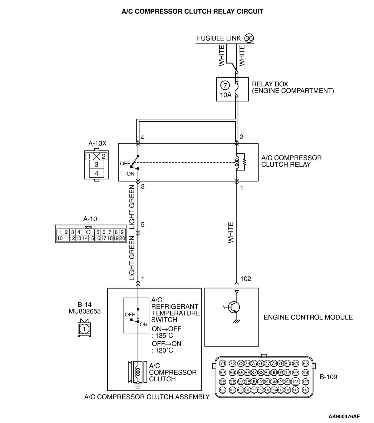
Inspection procedure 28: A/C system






















CIRCUIT OPERATION

- When the A/C switch ON signal is input into the ECM, the ECM turns ON the A/C compressor relay. This causes battery positive voltage to be supplied to the A/C compressor and the magnet clutch actuates.

COMMENT

- When the A/C is "ON" the ECM turns "ON" the power transistor in the ECM. The ECM delays A/C engagement momentarily while it increases idle speed. Then the A/C compressor clutch relay coil will be energized.
With this, the A/C compressor clutch relay turns "ON", and the A/C compressor clutch operates.

TROUBLESHOOTING HINTS (The most likely causes for this case: )

- A/C control system failed.

- Open or shorted A/C compressor relay circuit, harness damage or connector damage.

- ECM failed.

DIAGNOSIS

STEP 1. Check harness connector B-109 at ECM for damage.

Q. Is the harness connector in good condition?

YES Go to Step 2.
NO Repair or replace it. Harness Connector Inspection.
Then confirm that the malfunction symptom is eliminated.
STEP 2. Check the circuit at ECM connector B-109.

(1)Disconnect the connector B-109 and measure at the harness side.





(2)Measure the voltage between terminal No. 102 and ground.

- Voltage should be battery positive voltage.
(3)Short-circuit
the terminal No. 102 to the ground.

- A/C compressor clutch relay should turn "ON".

Q. Is the voltage and A/C compressor clutch relay condition normal?

YES Replace the ECM (Refer to, Removal and Installation Removal and Replacement).
Then confirm that the malfunction symptom is eliminated.

NO : Automatic Air Conditioning.