Curiosii for ever!: Car repair manuals for everyone.

Inspection Procedure 27

Inspection procedure 27: A/C system


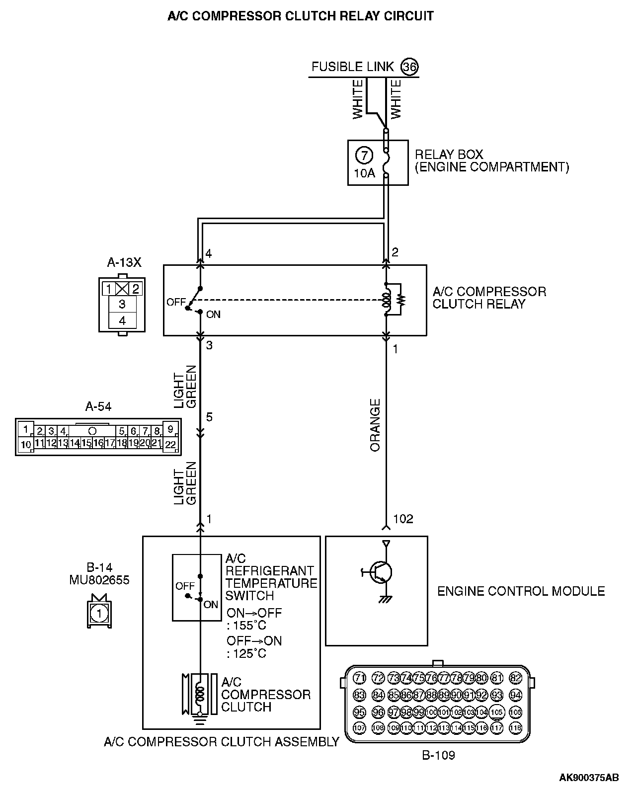
A/C Compressor Clutch Relay Circuit (Part 1):




A/C Compressor Clutch Relay Circuit (Part 2):






CIRCUIT OPERATION
- When the A/C switch ON signal is input into the ECM, the ECM turns ON the A/C compressor relay. This causes battery positive voltage to be supplied to the A/C compressor and the magnet clutch actuates.

COMMENT
- When the A/C is "ON" the ECM turns "ON" the power transistor in the ECM. The ECM delays A/C engagement momentarily while it increases idle speed. Then the A/C compressor clutch relay coil will be energized.

With this, the A/C compressor clutch relay turns "ON", and the A/C compressor clutch operates.

TROUBLESHOOTING HINTS (The most likely causes for this case: )
- Malfunction of the A/C control system.
- Open or shorted A/C compressor relay circuit, harness damage, or connector damage.
- Malfunction of the ECM.

DIAGNOSIS

STEP 1. Check harness connector B-10 at ECM for damage.

Q: Is the harness connector in good condition?

YES : Go to Step 2.

NO : Repair or replace it. Then confirm that the malfunction symptom is eliminated.

STEP 2. Check the circuit at ECM connector B-10.

1. Disconnect the connectors B-10 and measure at the harness side.
2. Turn the ignition switch to the "ON" position.







3. Measure the voltage between terminal No. 102 and ground.
- Voltage should be battery positive voltage.

4. Using a jumper wire, connect terminal No. 102 to ground.
- A/C compressor clutch relay should turn "ON".

5. Turn the ignition switch to the "LOCK" (OFF) position.

Q: Is the voltage and A/C compressor relay condition normal?

YES : Replace the ECM. When the ECM is replaced, register the ID code. Then confirm that the malfunction symptom is eliminated.

NO : Refer to Automatic A/C Diagnosis - Diagnostic Trouble Code Chart. Diagnostic Trouble Code Descriptions Then confirm that the malfunction symptom is eliminated.