Curiosii for ever!: Car repair manuals for everyone.

General Information

GENERAL INFORMATION

The Multiport Fuel Injection System consists of sensors which detect the engine conditions, the ENGINE CONTROL MODULE (ECM) which controls the system based on signals from these sensors, and actuators which operate under the control of the ECM. The ECM carries out activities such as fuel injection control, idle air control, and ignition timing control. In addition, the ECM is equipped with several diagnostic test modes which simplify troubleshooting when a problem develops.

FUEL INJECTION CONTROL
The injector drive times and injection timing are controlled so that the optimum air/fuel mixture is supplied to the engine to correspond to the continually-changing engine operation conditions. A single injector is mounted at the intake port of each cylinder. Fuel is sent under pressure from the fuel tank to the fuel injectors by the fuel pump, with the pressure being regulated by the fuel pressure regulator. The regulated fuel is distributed to each of the injectors.

Fuel injection is normally carried out once for each cylinder for every two rotations of the crankshaft. The firing order is 1-3-4-2. Each cylinder has a dedicated fuel injector. This is called multiport.

The ECM provides a richer air/fuel mixture by carrying out "open-loop" control when the engine is cold or operating under high load conditions in order to maintain engine performance.In addition, when the engine is under normal operating temperature after warming-up, the ECM controls the air/fuel mixture by using the heated oxygen sensor signal to carry out "closed-loop" control. The closed-loop control achieves the theoretical air/fuel mixture ratio where the catalytic converter can obtain the maximum cleaning performance.

THROTTLE VALVE OPENING CONTROL
This system electrically controls the opening of the throttle valve. The ECM detects the amount of travel of the accelerator pedal via the accelerator pedal position sensor, and controls the actuation of the throttle actuator control motor, which is mounted on the throttle body, in order to attain the target throttle valve opening that has been predetermined in accordance with driving conditions.

IDLE AIR CONTROL
The idle speed is kept at the optimum speed by controlling the amount of air that passes through the throttle valve in accordance with changes in idling conditions and engine load during idling.

The ECM drives the throttle actuator control motor to keep the engine running at the pre-set idle target speed in accordance with the engine coolant temperature and A/C and other electrical load. In addition, when the air conditioning switch is turned off and on while the engine is idling, the throttle actuator control motor adjusts the throttle valve pass-through air amount according to the engine load conditions to avoid fluctuations in the engine speed.

IGNITION TIMING CONTROL
The ignition power transistor located in the ignition primary circuit turns ON and OFF to control the primary current flow to the ignition coil. This controls the ignition timing to provide the optimum ignition timing with respect to the engine operating conditions. The ignition timing is determined by the ECM from engine speed, intake air volume, engine coolant temperature, and atmospheric pressure.

DIAGNOSTIC TEST MODE
- When a fault is detected in one of the sensors or actuators related to emission control, the Malfunction Indicator Lamp (SERVICE ENGINE SOON or Check Engine Lamp) illuminates to warn the driver.
- When a fault is detected in one of the sensors or actuators, a diagnostic trouble code corresponding to the fault is stored in the ECM.
- The RAM data inside the ECM that is related to the sensors and actuators can be read with the scan tool. In addition, the actuators can be controlled by scan tool MB991958 (M.U.T.-III sub assembly) under certain circumstances.

OTHER CONTROL FUNCTIONS

Fuel Pump Control
- Turns the fuel pump relay ON so that current is supplied to the fuel pump while the engine is cranking or running.
- In accordance with the driving conditions, switches the actuation condition of the fuel pump.

A/C Compressor Clutch Relay Control
- Turns the compressor clutch of the A/C ON and OFF.

Engine Oil Control Valve Control
- The ECM carries out the duty control of the engine oil control valve according to the operation condition. This varies the phase angle of the camshaft to optimize the valve timing.

Intake Charge Pressure Control
- Control the intake charge pressure by controlling the duty of the turbocharger wastegate solenoid.

Generator Output Current Control
- Prevent generator output current from increasing suddenly and idle speed from dropping at times such as when the headlights are turned on.

Evaporative Emission Purge Control
- (Refer to Emission Control - Evaporative Emission Control System - General Information)

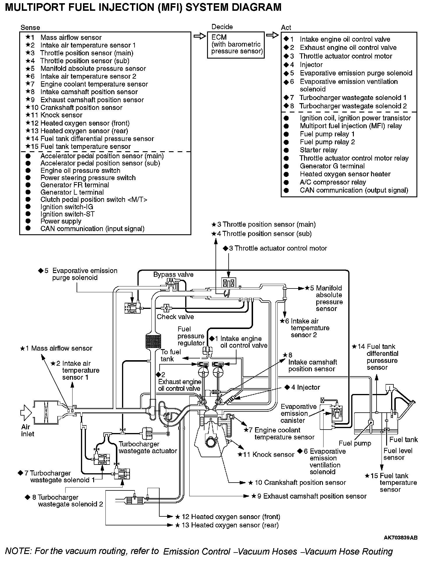
MULTIPORT FUEL INJECTION (MFI) SYSTEM DIAGRAM


Multiport Fuel Injection (MFI) System Diagram: