Curiosii for ever!: Car repair manuals for everyone.

Inspection Procedure 31

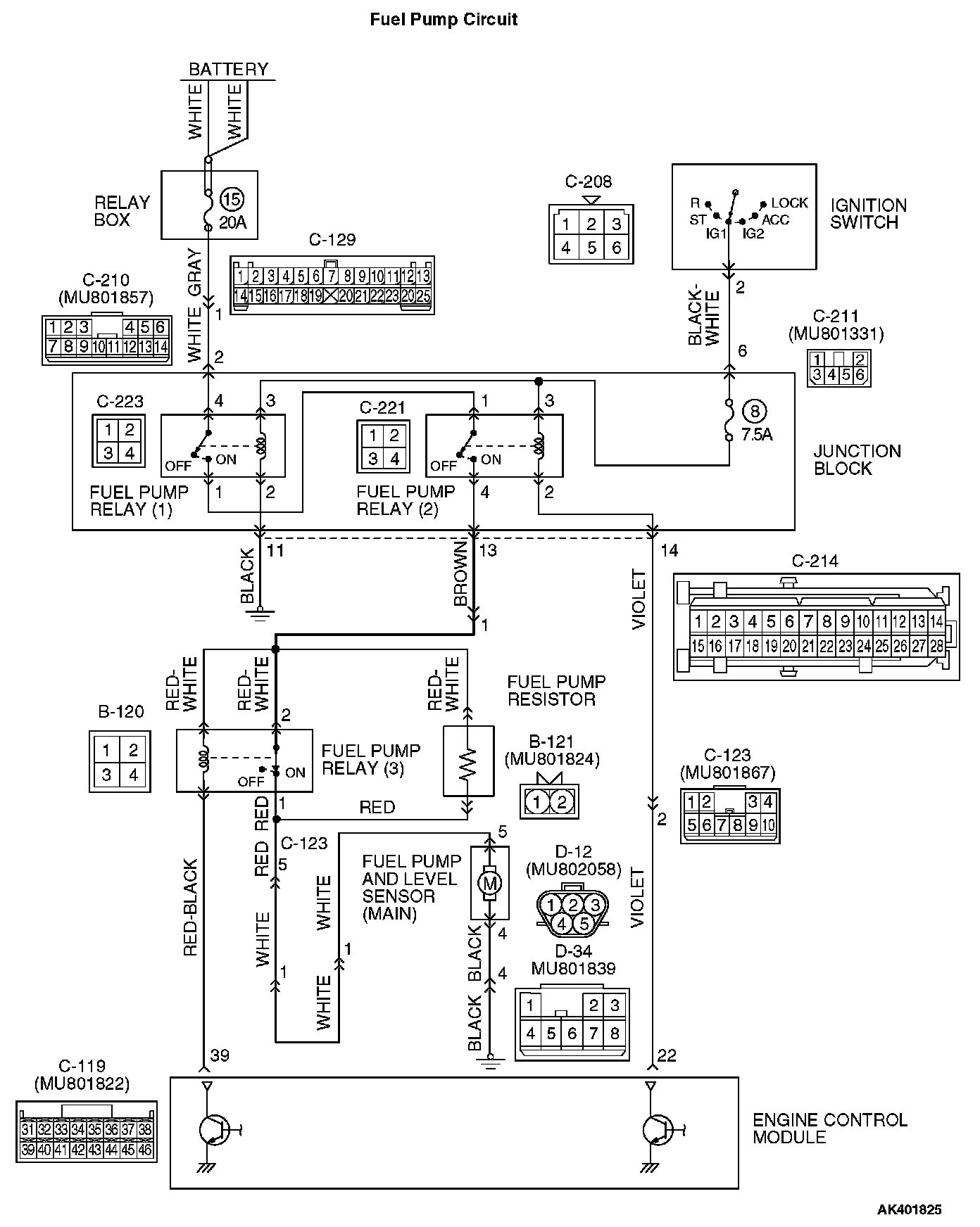
Fuel Pump System

Fuel Pump Circuit Part 1:




Fuel Pump Circuit Part 2:




Fuel Pump Circuit Part 3:






CIRCUIT OPERATION
- Battery positive voltage is applied to the fuel pump relay 1 (terminal No.3) from the ignition switch-IG.
Ground is provided through terminal No.2 to chassis ground.
- When the ignition switch is turned to the "ON" position the battery positive voltage is applied to the fuel pump relay 2 (terminal No.1) from the fuel pump relay 1 (terminal No.1).
- Battery positive voltage is applied to the fuel pump relay 2 (terminal No.3) from the ignition switch-IG.
- During cranking and while the engine is running the ECM turns ON the power transistor in the ECM in order to ground the coil of the fuel pump relay 2. Consequently the fuel pump relay 2 turns ON and the fuel pump relay 2 (terminal No.4) supplies the battery positive voltage to the fuel pump and the fuel pump circuit resistor.
- While the engine operates with a light load the ECM turns ON the power transistor in the ECM in order to ground the coil of the fuel pump relay 3. Consequently the fuel pump relay 3 turns OFF and the fuel pump resistor (terminal No.2) supplies the battery positive voltage to the fuel pump (terminal No.5).

While the engine operates with a heavy load the ECM turns OFF the power transistor in the ECM causing the fuel pump relay 3 to turn ON. Consequently the fuel pump relay 3 (terminal No.1) supplies power directly to the fuel pump (terminal No.5).

TROUBLESHOOTING HINTS (The most likely causes for this code to be set are:)
- Malfunction of the fuel pump relay.
- Malfunction of the fuel pump.
- Malfunction of the fuel pump resistor.
- Improper connector contact open or short-circuited harness wire.
- Malfunction of the ECM.

DIAGNOSIS

Required Special Tools:
- MB991958: Scan Tool (MUT-III Sub Assembly)
- MB991824: V.C.I.
- MB991827: USB Cable
- MB991911: Main Harness B

STEP 1. Using scan tool MB991958 check actuator test item 07: Fuel Pump.

CAUTION: To prevent damage to scan tool MB991958 always turn the ignition switch to the "LOCK" (OFF) position before connecting or disconnecting scan tool MB991958.




1. Connect scan tool MB991958 to the data link connector.
2. Turn the ignition switch to the "ON" position.
3. Set scan tool MB991958 to the actuator test mode for item 07 Fuel Pump.
- An operation sound of the fuel pump should be heard. (fuel pump operates at a low speed)

4. Turn the ignition switch to the "LOCK" (OFF) position.

Q: Is the fuel pump operating properly?

YES: Go to Step 2.

NO: Go to Step 3.

STEP 2. Using scan tool MB991958 check actuator test item 13: Fuel Pump relay 3.

CAUTION: To prevent damage to scan tool MB991958 always turn the ignition switch to the "LOCK" (OFF) position before connecting or disconnecting scan tool MB991958.




1. Connect scan tool MB991958 to the data link connector.
2. Turn the ignition switch to the "ON" position.
3. Set scan tool MB991958 to the actuator test mode for Item 13 fuel pump relay 3.
- An operation sound of the fuel pump should be heard. (fuel pump operates at a high speed)

4. Turn the ignition switch to the "LOCK" (OFF) position.

Q: Is the operation sound heard at high speed?

YES: That this malfunction is intermittent. Refer to How to Use Troubleshooting/Inspection Service Points - How to Cope with Intermittent Malfunctions.

NO: Go to Step 19.




STEP 3. Check connector C-223 at fuel pump relay 1 and connector C-221 at fuel pump relay 2 for damage.

Q: Is the connector in good condition?

YES: Go to Step 4.

NO: Repair or replace it. Refer to Harness Connector Inspection. Then confirm that the malfunction symptom is eliminated.




STEP 4. Check connector B-121 at fuel pump resistor for damage.

Q: Is the connector in good condition?

YES: Go to Step 5.

NO: Repair or Replace it. Refer to Harness Connector Inspection. Then confirm that the malfunction symptom is eliminated.

STEP 5. Check the fuel pump relay 1 and 2.




1. Remove the fuel pump relay.




2. Check for continuity between the fuel pump relay terminals No.2 and No.3.
- There should be continuity. (approximately 70 Ohms)

3. Use jumper wires to connect fuel pump relay terminal No.3 to the positive battery terminal and terminal No.2 to the negative battery terminal.




4. Check for continuity between the fuel pump relay terminals No.1 and No.4 while connecting and disconnecting the jumper wire at the negative battery terminal.
- Should be less than 2 Ohms. (Negative battery terminal connected)
- Should be open loop. (Negative battery terminal disconnected)

5. Install the fuel pump relay.

Q: Is the resistance normal?

YES: Go to Step 6.

NO: Replace the fuel pump relay. Then confirm that the malfunction symptom is eliminated.

STEP 6. Check the fuel pump resistor.




1. Disconnect the fuel pump resistor connector B-121.
2. Measure the resistance between fuel pump resistor side connector terminal No.1 and No.2.

Standard value: 0.45 - 0.65 ohm

Q: Is the resistance between 0.45 and 0.65 ohm [at 20 °C (68 °F)]?

YES: Go to Step 7.

NO: Replace the fuel pump resistor. Then confirm that the malfunction symptom is eliminated.

STEP 7. Measure the power supply voltage at fuel pump relay 1 harness side connector C-223.




1. Disconnect the connector C-223 and measure at the harness side.




2. Measure the voltage between terminal No.4 and ground.
- Voltage should measure battery positive voltage.

Q: Is battery positive voltage (approximately 12 volts) present?

YES: Go to Step 8.

NO: Check harness connectors C-129 and C-210 at intermediate connector for damage and repair or replace as required. Refer to Harness Connector Inspection. If the intermediate connectors are in good condition repair the harness wire between relay box (fuse 15) and fuel pump relay 1 connector C-223 (terminal No.4) because of open circuit. Then confirm that the malfunction symptom is eliminated.

STEP 8. Measure the power supply voltage at fuel pump relay 1 harness side connector C-223.




1. Disconnect the connector C-223 and measure at the harness side.
2. Turn the ignition switch to the "ON" position.




3. Measure the voltage between terminal No.3 and ground.
- Voltage should measure battery positive voltage.

4. Turn the ignition switch to the "LOCK" (OFF) position.

Q: Is battery positive voltage (approximately 12 volts) present?

YES: Go to Step 9.

NO: Check harness connector C-211 at the intermediate connector for damage and repair or replace as required. Refer to Harness Connector Inspection. If the intermediate connector is in good condition repair the harness wire between ignition switch connector C-208 (terminal No.2) and fuel pump relay 1 connector C-223 (terminal No.3) because of open circuit. Then confirm that the malfunction symptom is eliminated.

STEP 9. Check for continuity at fuel pump relay 1 harness side connector C-223.




1. Disconnect the connector C-223 and measure at the harness side.




2. Check for the continuity between terminal No.2 and ground.
- Should be less than 2 Ohms.

Q: Does continuity exist?

YES: Go to Step 10.

NO: Repair the harness wire between fuel pump relay 1 connector C-223 (terminal No.2) and ground because of open circuit. Then confirm that the malfunction symptom is eliminated.

STEP 10. Measure the power supply voltage at fuel pump relay 2 harness side connector C-221.




1. Disconnect the connector C-221 and measure at the harness side.
2. Turn the ignition switch to the "ON" position.




3. Measure the voltage between terminal No.1 and ground.
- Voltage should measure battery positive voltage.

Q: Is battery positive voltage (approximately 12 volts) present?

YES: Go to Step 11.

NO: Repair the harness wire between fuel pump relay 1 connector C-223 (terminal No.1) and fuel pump relay 2 connector C-221 (terminal No.1) because of an open circuit. Then confirm that the malfunction symptom is eliminated.

STEP 11. Measure the power supply voltage at fuel pump relay 2 harness side connector C-221.




1. Disconnect the connector C-221 and measure at the harness side.
2. Turn the ignition switch to the "ON" position.




3. Measure the voltage between terminal No.3 and ground.
- Voltage should measure battery positive voltage.

4. Turn the ignition switch to the "LOCK" (OFF) position.

Q: Is battery positive voltage (approximately 12 volts) present?

YES: Go to Step 12.

NO: Check harness connector C-211 at the intermediate connector for damage and repair or replace as required. Refer to Harness Connector Inspection. If the intermediate connector is in good condition repair the harness wire between ignition switch connector C-208 (terminal No.2) and fuel pump relay 2 connector C-221 (terminal No.3) because of open circuit. Then confirm that the malfunction symptom is eliminated.

STEP 12. Measure the power supply voltage at fuel pump resistor harness side connector B-121.




1. Disconnect the connector B-121 and measure the harness side.
2. Turn the ignition switch to the "ON" position.




3. Measure the voltage between terminal No.1 and ground.
- Voltage should measure battery positive voltage.

4. Turn the ignition switch to the "LOCK" (OFF) position.

Q: Is battery positive voltage (approximately 12 volts) present?

YES: Go to Step 13.

NO: Check harness connector C-123 at the intermediate connector for damage and repair or replace as required. Refer to Harness Connector Inspection. If the intermediate connector is in good condition repair the harness wire between fuel pump relay 2 connector C-221 (terminal No.4) and fuel pump resistor connector B-121 (terminal No.1) because of open circuit. Then confirm that the malfunction symptom is eliminated.




STEP 13. Check connector D-12 at fuel pump for damage.

Q: Is the connector in good condition?

YES: Go to Step 14.

NO: Repair or replace it. Refer to Harness Connector Inspection. Then confirm that the malfunction symptom is eliminated.

STEP 14. Check the fuel pump operation.




1. Disconnect fuel pump connector D-12.




2. Use jumper wires to connect fuel pump connector terminal No.5 to the positive battery terminal and terminal No.4 to the negative battery terminal.
- An operating sound of the fuel pump should be heard.

Q: Is the fuel pump operating properly?

YES: Go to Step 15.

NO: Replace the fuel pump. Then confirm that the malfunction symptom is eliminated.

STEP 15. Check for continuity at fuel pump harness side connector D-12.




1. Disconnect the connector D-12 and measure at the harness side.




2. Check for the continuity between terminal No.4 and ground.
- Should be less than 2 Ohms.

Q: Does continuity exist?

YES: Go to Step 16.

NO: Check harness connector D-34 at the intermediate connector for damage and repair or replace as required. Refer to Harness Connector Inspection. If the intermediate connector is in good condition repair the harness wire damage between fuel pump connector D-12 (terminal No.4) and ground because of an open circuit or harness damage. Then confirm that the malfunction symptom is eliminated.







STEP 16. Check for open circuit and short circuit to ground and harness damage between fuel pump resistor connector B-121 (terminal No.2) and fuel pump connector D-12 (terminal No.5).

NOTE: Check the harness after checking the intermediate connectors C-123 C-113 and D-33. If any of the intermediate connectors are damaged repair or replace them. After to Harness Connector Inspection. Then check that the malfunction is eliminated.

Q: Is the harness wire in good condition?

YES: Go to Step 17.

NO: Repair it. Then confirm that the malfunction symptom is eliminated.




STEP 17. Check connector C-121 at ECM for damage.

Q: Is the connector in good condition?

YES: Go to Step 18.

NO: Repair or replace it. Refer to Harness Connector Inspection. Then confirm that the malfunction symptom is eliminated.

STEP 18. Measure the power supply voltage at ECM connector C-121.




1. Disconnect the connector C-121 and measure at the harness side.
2. Turn the ignition switch to the "ON" position.




3. Measure the voltage between terminal No.22 and ground.
- Voltage should measure battery positive voltage.

4. Turn the ignition switch to the "LOCK" (OFF) position.

Q: Is battery positive voltage (approximately 12 volts) present?

YES: Replace the ECM. Then confirm that the malfunction symptom is eliminated.

NO: Check harness connectors C-123 and C-214 at the intermediate connector for damage and repair or replace as required. Refer to Harness Connector Inspection. If the intermediate connectors are in good condition repair the harness wire between fuel pump relay 2 connector C-221 (terminal No.2) and ECM connector C-121 (terminal No.22) because of open circuit. Then confirm that the malfunction symptom is eliminated.




STEP 19. Check connector B-120 at fuel pump relay 3 for damage.

Q: Is the connector in good condition?

YES: Go to Step 20.

NO: Repair or replace it. Refer to Harness Connector Inspection. Then confirm that the malfunction symptom is eliminated.

STEP 20. Check the fuel pump relay 3.




1. Remove the fuel pump relay.




2. Check for continuity between the fuel pump relay terminals No.3 and No.4.
- There should be continuity. (approximately 70 Ohms)




3. Use jumper wires to connect fuel pump relay terminal No.4 to the positive battery terminal and terminal No.3 to the negative battery terminal.
4. Check for continuity between the fuel pump relay terminals No.1 and No.2 while connecting and disconnecting the jumper wire at the negative battery terminal.
- Should be less than 2 Ohms. (Negative battery terminal disconnected)
- Should be open loop. (Negative battery terminal connected)

5. Install the fuel pump relay.

Q: Is the resistance normal?

YES: Go to Step 21.

NO: Replace the fuel pump relay 3. Then confirm that the malfunction symptom is eliminated.

STEP 21. Measure the power supply voltage at fuel pump relay 3 harness side connector B-120.




1. Disconnect the connector B-120 and measure at the harness side.
2. Turn the ignition switch to the "ON" position.




3. Measure the voltage between terminals No.2 No.4 and ground.
- Voltage should measure battery positive voltage.

4. Turn the ignition switch to the "LOCK" (OFF) position.

Q: Is battery positive voltage (approximately 12 volts) present?

YES: Go to Step 22.

NO: Check harness connectors C-123 and C-214 at the intermediate connector for damage and repair or replace as required. Refer to Harness Connector Inspection. If the intermediate connectors are in good condition repair the harness wire between fuel pump relay 2 connector C-221 (terminal No.4) and fuel pump relay 3 connector B-120 (terminals No.2 No.4) because of open circuit. Then confirm that the malfunction symptom is eliminated.







STEP 22. Check for open circuit and short circuit to ground and harness damage between fuel pump relay 3 connector B-120 (terminal No.1) and fuel pump connector D-12 (terminal No.5).

NOTE: Check harness after checking intermediate connectors C-123, C-113 and D-33. If any of the intermediate connectors are damaged repair or replace them. After to Harness Connector Inspection. Then check that the malfunction is eliminated.

Q: Is the harness wire in good condition?

YES: Go to Step 13.

NO: Repair it. Then confirm that the malfunction symptom is eliminated.




STEP 23. Check connector C-119 at ECM for damage.

Q: Is the connector in good condition?

YES: Go to Step 24.

NO: Repair or replace it. Refer to Harness Connector Inspection. Then confirm that the malfunction symptom is eliminated.

STEP 24. Measure the power supply voltage at ECM connector C-119.




1. Disconnect the connector C-119 and measure at the harness side.
2. Turn the ignition switch to the "ON" position.




3. Measure the voltage between terminal No.39 and ground.
- Voltage should measure battery positive voltage.

4. Turn the ignition switch to the "LOCK" (OFF) position.

Q: Is battery positive voltage (approximately 12 volts) present?

YES: Replace the ECM. Then confirm that the malfunction symptom is eliminated.

NO: Repair harness wire between fuel pump relay 3 connector B-120 (terminal No.3) and ECM connector C-119 (terminal No.39) because of an open circuit. Then confirm that the malfunction symptom is eliminated.