Curiosii for ever!: Car repair manuals for everyone.

Computers and Control Systems: Description and Operation

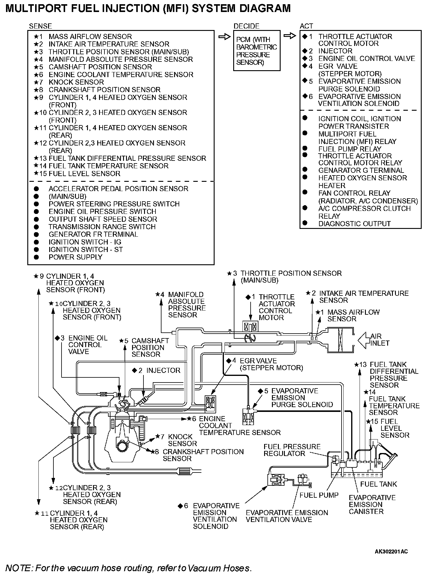
Multiport Fuel Injection (MFI) System Diagram:






GENERAL DESCRIPTION
The Multiport Fuel Injection System consists of sensors, actuators and the powertrain control module (PCM). The sensors detect the engine condition. The PCM controls the system based on signals from these sensors. The actuators work under the control of the PCM. The PCM carries out activities such as fuel injection control, throttle valve opening control, idle air control, and ignition timing control. In addition, the PCM has several diagnostic test modes which simplify troubleshooting when a problem develops.

FUEL INJECTION CONTROL
The PCM controls injector drive times and injection timing to supply the optimum air/fuel mixture to the engine according to the continually-changing engine operation conditions. A single injector is mounted at the intake port of each cylinder. The fuel pump supplies pressurized fuel from the fuel tank to the fuel injectors. The fuel pressure regulator controls the fuel pressure. Thus, the regulated fuel is distributed to each injector. Fuel is normally injected for each cylinder every two rotations of the crankshaft. The firing order is 1-3-4-2. Each cylinder has a dedicated fuel injector. This is called "multiport". The PCM provides a richer air/fuel mixture by carrying out "open-loop" control when the engine is cold or running under high load conditions. Thus, engine performance is maintained. In addition, when the engine is under normal operating temperature after warming-up, the PCM controls the air/fuel mixture according to the heated oxygen sensor signal. This control is a "closed-loop" control. The closed-loop control achieves the theoretical air/fuel mixture ratio where the catalytic converter can obtain the maximum cleaning performance.

THROTTLE VALVE OPENING CONTROL
This system electrically controls the opening of the throttle valve. The PCM detects the amount of travel of the accelerator pedal via the accelerator pedal position sensor, and controls the actuation of the throttle actuator control motor, which is mounted on the throttle body, in order to attain the target throttle valve opening that has been predetermined in accordance with driving conditions.

IDLE AIR CONTROL
The idle speed is kept at the optimum speed by controlling the amount of air that passes through the throttle valve in accordance with changes in idling conditions and engine load during idling.

The PCM drives the throttle actuator control motor to keep the engine running at the pre-set idle target speed in accordance with the engine coolant temperature and A/C and other electrical load. In addition, when the air conditioning switch is turned off and on while the engine is idling, the throttle actuator control motor adjusts the throttle valve passes through air amount according to the engine load conditions to avoid fluctuations in the engine speed.

IGNITION TIMING CONTROL
The ignition power transistor located in the ignition primary circuit turns on and off to control primary current flow to the ignition coil. This maintains ignition timing at an optimum level regardless of various engine operating conditions. The PCM determines the ignition timing according to engine speed, intake air volume, engine coolant temperature, and atmospheric pressure.

DIAGNOSTIC TEST MODE
- When a fault is detected in any of the sensors or actuators related to emission control, the Malfunction Indicator Lamp (SERVICE ENGINE SOON or Check Engine Lamp) illuminates to warn the driver.
- When a fault is detected in one of the sensors or actuators, a diagnostic trouble code corresponding to the fault is stored in the PCM.
- The RAM data inside the PCM that is related to the sensors and actuators can be read with the scan tool. In addition, the actuators can be controlled by the scan tool MB991958 (MUT-III sub assembly) under certain circumstances.

OTHER CONTROL FUNCTIONS

Fuel Pump Control
- Turns on the fuel pump relay so that current is supplied to the fuel pump while the engine is cranking or running.

A/C Compressor Clutch Relay Control
- Turns on and off the A/C compressor clutch.

Engine Oil Control Valve Control
- The PCM effects duty cycle control on the engine oil control valve, in accordance with the engine speed. This regulates the supply of engine oil to the intake rocker shaft, which switches the cams.

Fan Relay Control
- The radiator fan and condenser fan speeds are controlled in response to the engine coolant temperature and vehicle speed.

Generator Output Current Control
- Prevents generator output current from increasing suddenly and idle speed from dropping at times such as when the headlights are turned on.

Evaporative Emission Purge Control
- (Refer to Emission Control System - Evaporative Emission System - General Information.)

EGR Control
- (Refer to Emission Control System - Exhaust Gas Recirculation (EGR) System - General Information.)