Curiosii for ever!: Car repair manuals for everyone.

Inspection Procedure 34

A/C system.

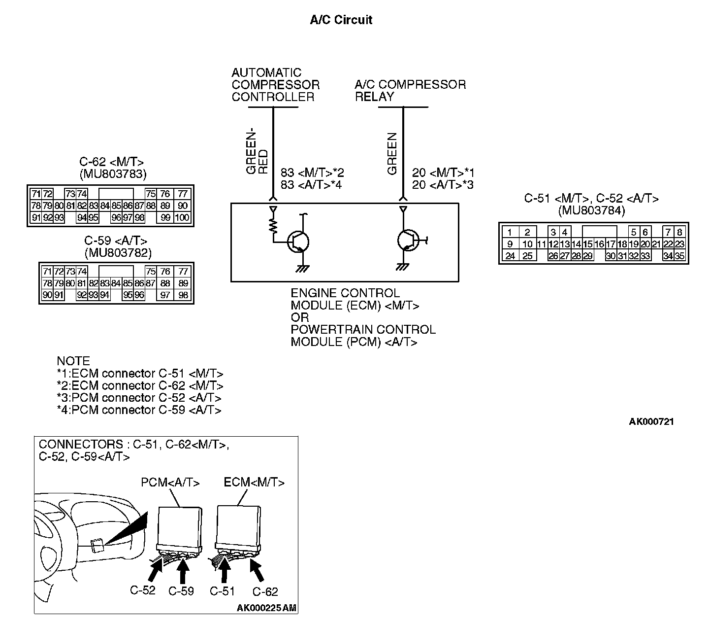
A/C Circuit:






COMMENT
- When the A/C is "ON", the battery positive voltage is applied on the ECM (terminal 83) PCM (terminal 83) from the automatic compressor controller.
When battery positive voltage is applied to the ECM or PCM
, the ECM or PCM turns "ON" the power transistor in the ECM or PCM . The ECM or PCM delays A/C engagement momentarily while it increases idle rpm. Then the A/C compressor clutch relay coil will be energized.
With this, the A/C compressor clutch relay turns "ON", and the A/C compressor clutch functions.

TROUBLESHOOTING HINTS (The most likely causes for this case:)
- Malfunction of the A/C control system.
- Malfunction of the A/C switch.
- Improper connector contact, open circuit or short-circuited harness wire.
- Malfunction of the ECM or PCM
.

DIAGNOSIS




STEP 1. Check connector C-51, C-62 at ECM or connector C-52, C-59 at PCM
for damage.

Q: Is the connector in good condition?

YES: Go to Step 2.

NO: Repair or replace it. Refer to Harness Connector Inspection. Then confirm that the malfunction symptom is eliminated.

STEP 2. Check the circuit at ECM connector C-51 or PCM connector C-52
.

1. Disconnect the connectors C-51 or C-52
and measure at the harness side.
2. Turn the
ignition switch to the "ON" position.




3. Measure the voltage between terminal 20 and ground.
- Voltage should be battery positive voltage.

4. Using a jumper wire, connect terminal 20 to ground.
- A/C compressor relay should turn "ON".

5. Turn the ignition switch to the "LOCK" (OFF) position.

Q: Is the voltage and A/C compressor relay condition normal?

YES: Go to Step 3.

NO: Refer to Diagnosis - Introduction To Heater, Air Conditioning And Ventilation Diagnosis. Then confirm that the malfunction symptom is eliminated.

STEP 3. Check the circuit at ECM connector C-62 or PCM connector C-59.

1. Disconnect the connectors C-62 or C-59 and measure at the harness side.
2. Turn the
ignition switch to the "ON" position.







3. Measure the voltage between terminal 83 and ground.
- Voltage should be 1 volt or less when the A/C switch is "OFF".
- Voltage should be battery positive voltage when the A/C switch is "ON".

4. Turn the ignition switch to the "LOCK" (OFF) position.

Q: Is the voltage normal?

YES: Replace the ECM or PCM. Then confirm that the malfunction symptom is eliminated.

NO: Refer to Diagnosis - Introduction To Heater, Air Conditioning And Ventilation Diagnosis.