Curiosii for ever!
: Car repair manuals for everyone.
Home
>>
Mitsubishi
>>
1995
>>
Galant L4-2350cc 2.4L SOHC
>>
Repair and Diagnosis
>>
Powertrain Management
>>
Relays and Modules - Powertrain Management
>>
Relays and Modules - Computers and Control Systems
>>
Engine Control Module
>>
Diagrams
>>
Electrical Diagrams
>>
System Diagram
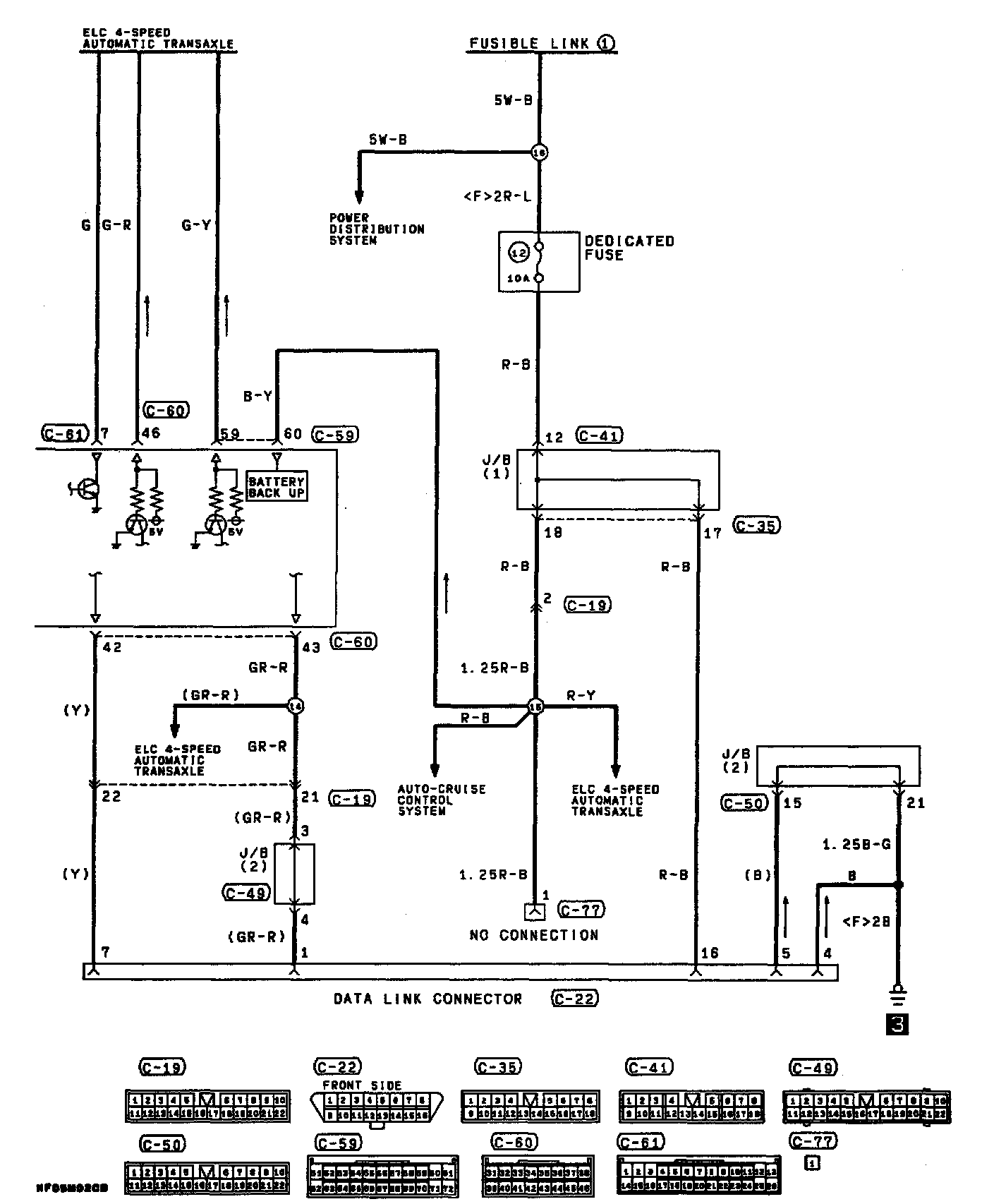
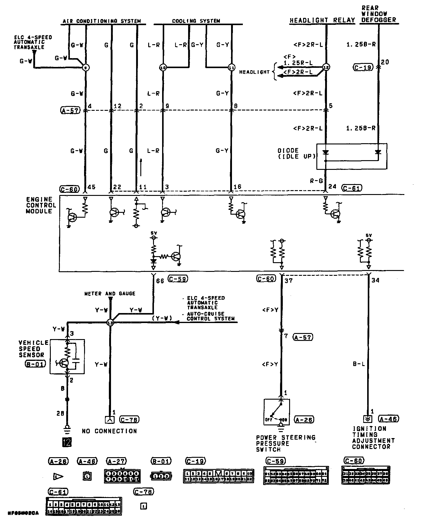
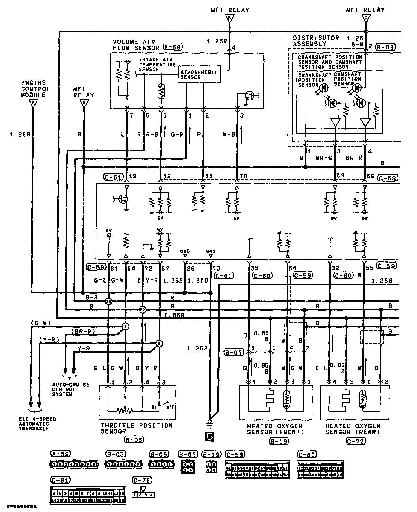
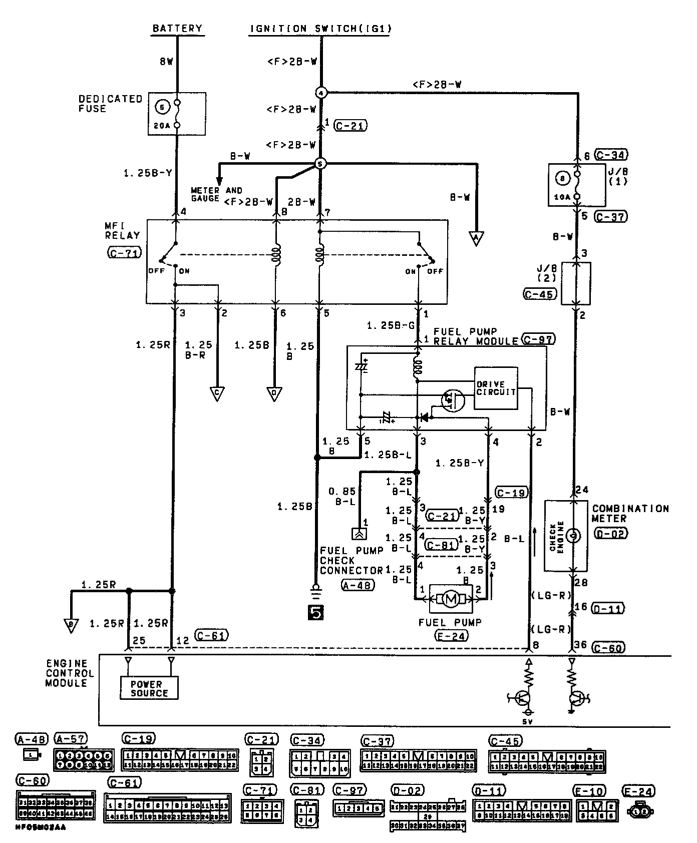
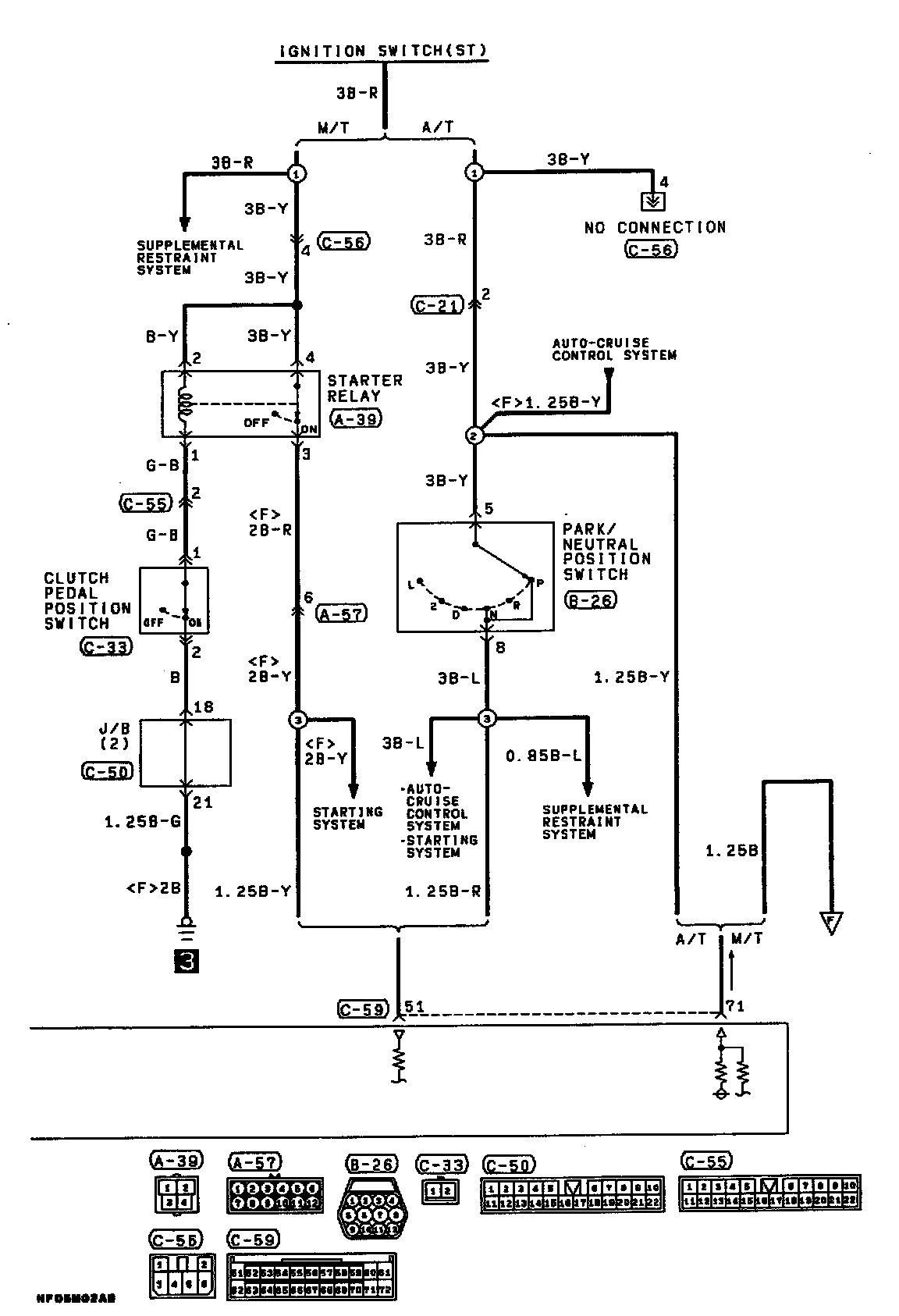
System Diagram
Part 1 Of 6:
Part 2 Of 6:
Part 3 Of 6:
Part 4 Of 6:
Part 5 Of 6:
Part 6 Of 6: