Curiosii for ever!
: Car repair manuals for everyone.
Home
>>
Mitsubishi
>>
1994
>>
Precis L4-1468cc 1.5L SOHC
>>
Repair and Diagnosis
>>
Powertrain Management
>>
Transmission Control Systems
>>
Diagrams
>>
Electrical Diagrams
Electrical Diagrams
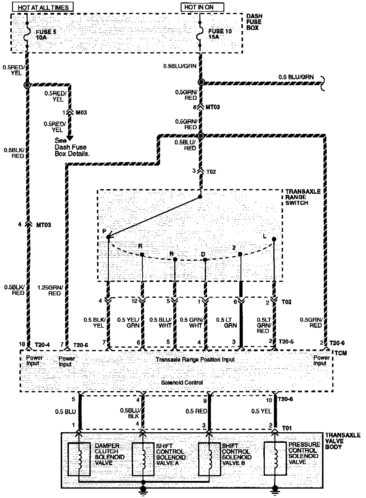
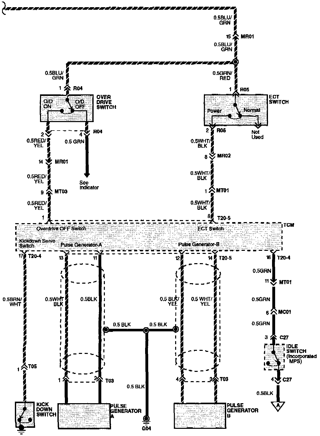
Electronic Transmission Lock Up Controls Wiring Diagram:
Electronic Transmission Lock Up Controls Wiring Diagram:
Electronic Transmission Lock Up Controls Wiring Diagram: