Curiosii for ever!: Car repair manuals for everyone.

Camshaft Position Sensor: Testing and Inspection

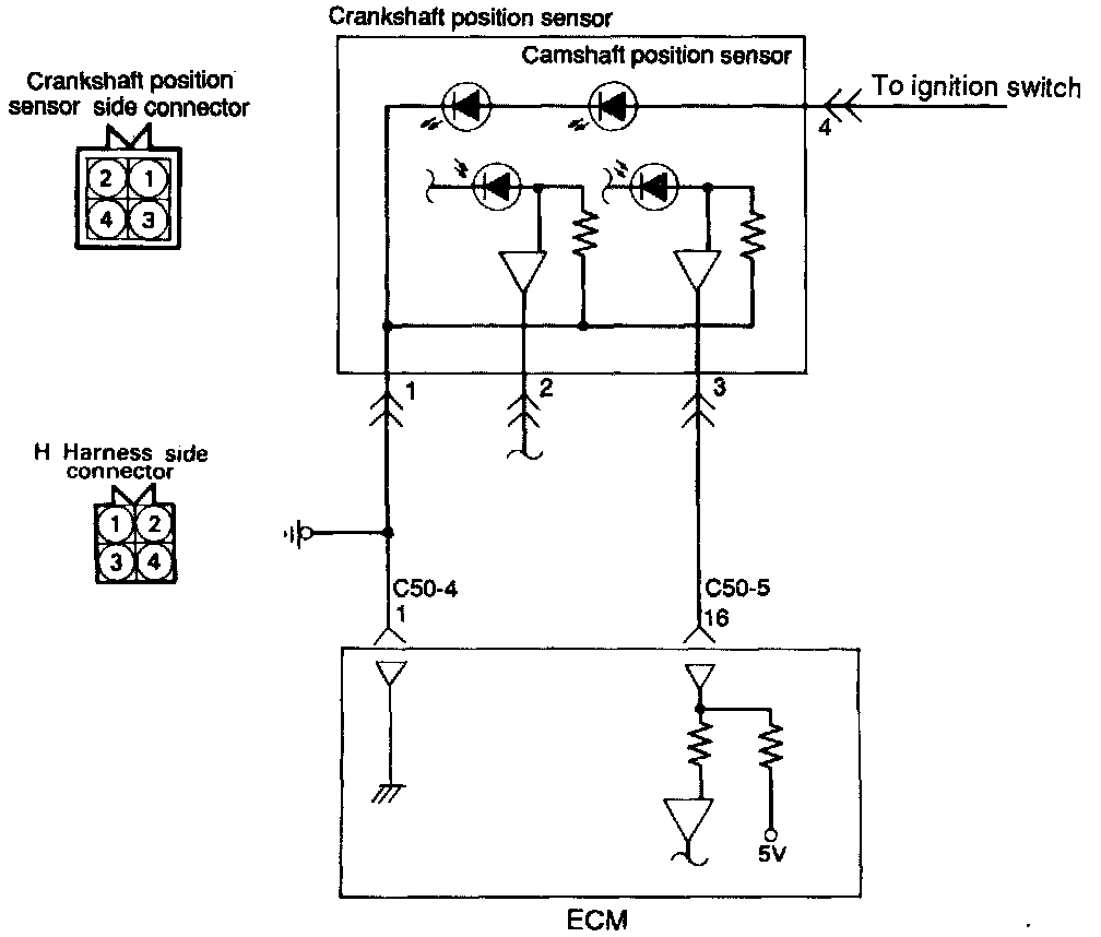
INSPECTION








Harness Inspection Procedure





1. Measure the power supply voltage.
- Connector disconnected.
- Ignition Switch ON.
- Voltage should read system voltage.

If OK - go to step 2.
If not OK - Repair the harness (H4 - Ignition switch (IG1).





2. Check for continuity of the ground circuit.
- Connector disconnected.

If OK - go to step 3.
If not OK - Repair the harness (H1 - C50-4 1).





3. Check for continuity of the ground circuit.
- Connector disconnected.
- Ignition Switch ON.
- Voltage should read 4.8 - 5.2 volts.

If OK - END
If not OK - Repair the harness (H 3 - C50-5 16).

Troubleshooting Hints
If the Camshaft Position Sensor does not operate correctly, correct sequential injection is not made so that the engine may stall or run irregularly at idle or fail to accelerate normally.