Curiosii for ever!
: Car repair manuals for everyone.
Home
>>
Mitsubishi
>>
1994
>>
Precis L4-1468cc 1.5L SOHC
>>
Repair and Diagnosis
>>
Diagrams
>>
Electrical Diagrams
>>
Power and Ground Distribution
>>
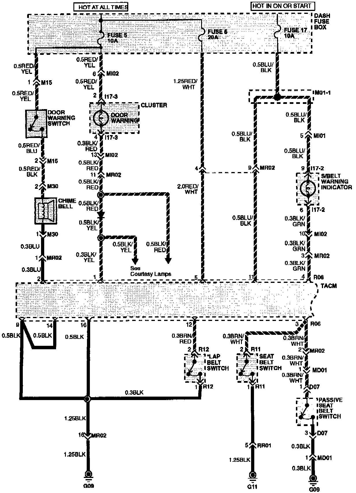
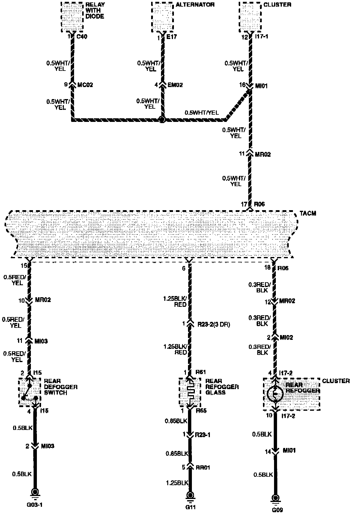
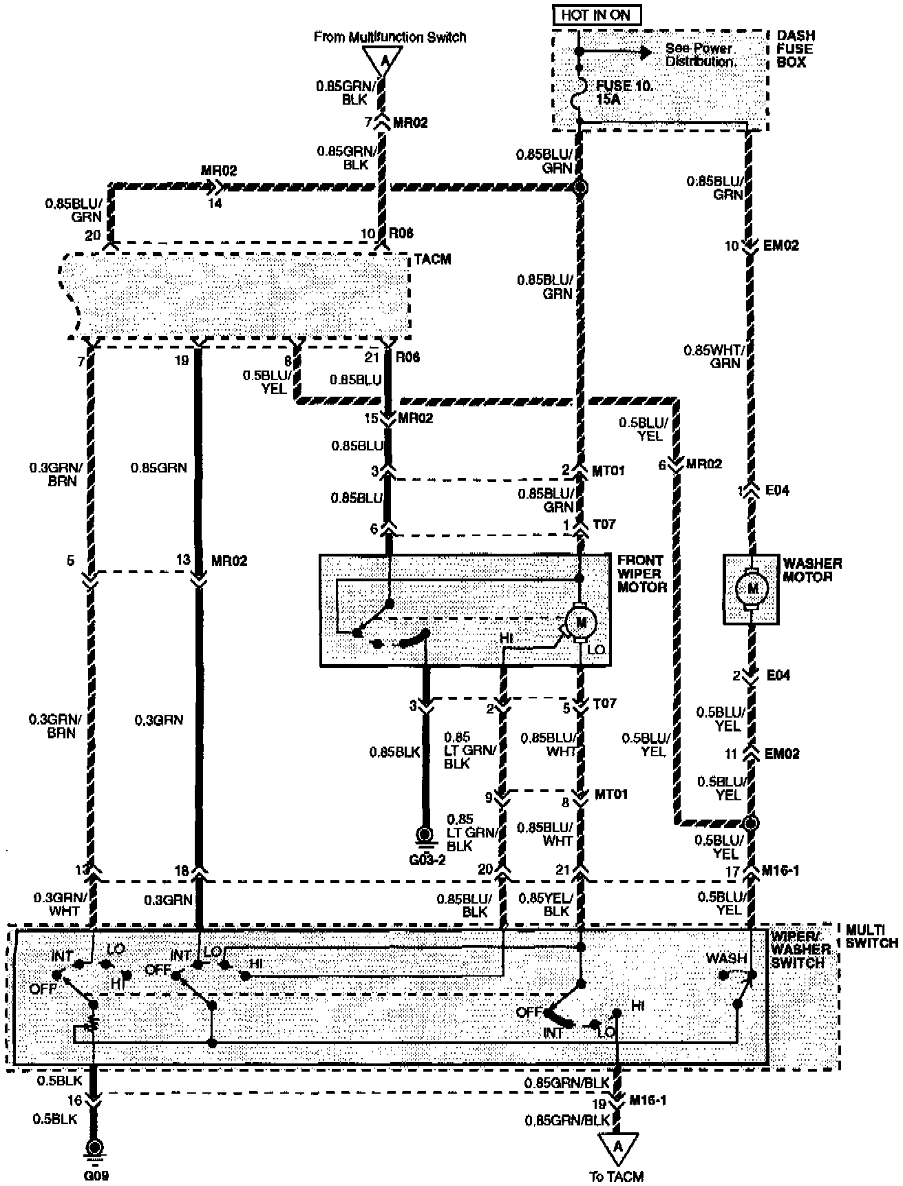
Timer/Control Unit, Accessory Control
Timer/Control Unit, Accessory Control
Time And Alarm Control (TAC) System Wiring Diagram:
Time And Alarm Control (TAC) System Wiring Diagram:
Time And Alarm Control (TAC) System Wiring Diagram: