Curiosii for ever!: Car repair manuals for everyone.

A/C Signal: Testing and Inspection


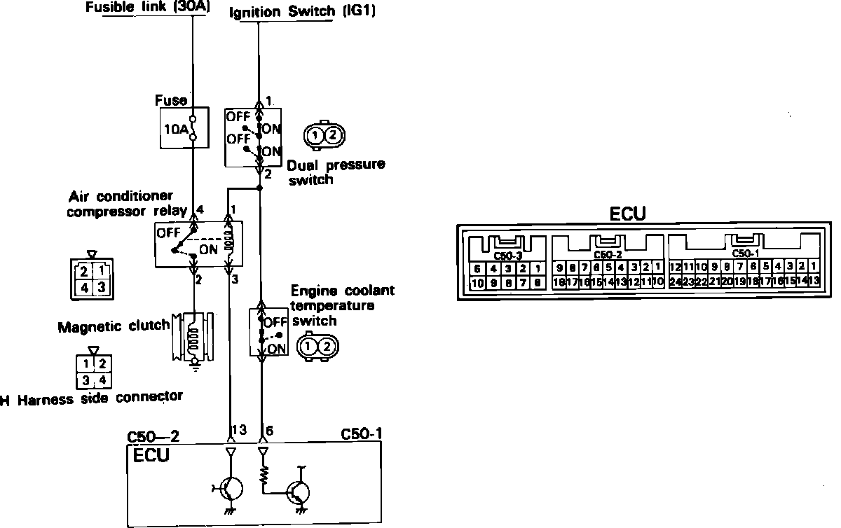
Air Conditioner Control Circuit:





Turn the ignition switch ON, locate pin #6 of connector C50-1 on the ECU, and test for the presence of power with the A/C switch in the "on" position. Battery voltage should be available with the switch in the "on" position and 0 volts should be present in the "off" position.

NOTE: To test pins do not remove the connector from the ECU, instead insert a straight pin or needle from the back side of the connector to access the pin.