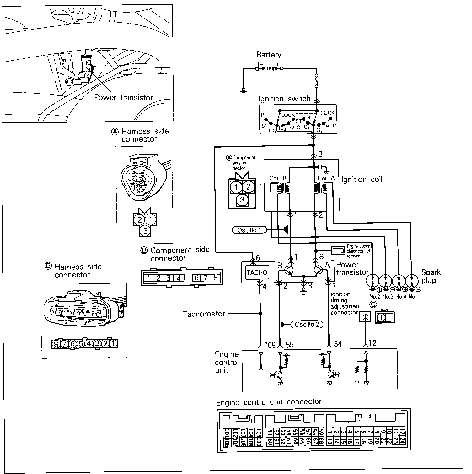
Ignition Control Module: Description and Operation
Ignition Coil And Power Transistor Circuit:
PURPOSE
The power transistor controls ignition current by interrupting the ignition coil primary ground causing secondary circuit discharge.
Component Overview:
LOCATION
The power transistor is located on the intake manifold.
OPERATION
The ECU controls ignition timing through the power transistor. The power transistor is a type of switch that allows a very low Voltage (from the ECU) to control a larger amount of Voltage (negative side of coil). During engine cranking, the ignition timing is fixed at 5°BTDC