Curiosii for ever!
: Car repair manuals for everyone.
Home
>>
Mitsubishi
>>
1991
>>
Precis L4-1468cc 1.5L SOHC
>>
Repair and Diagnosis
>>
Diagrams
>>
Electrical Diagrams
>>
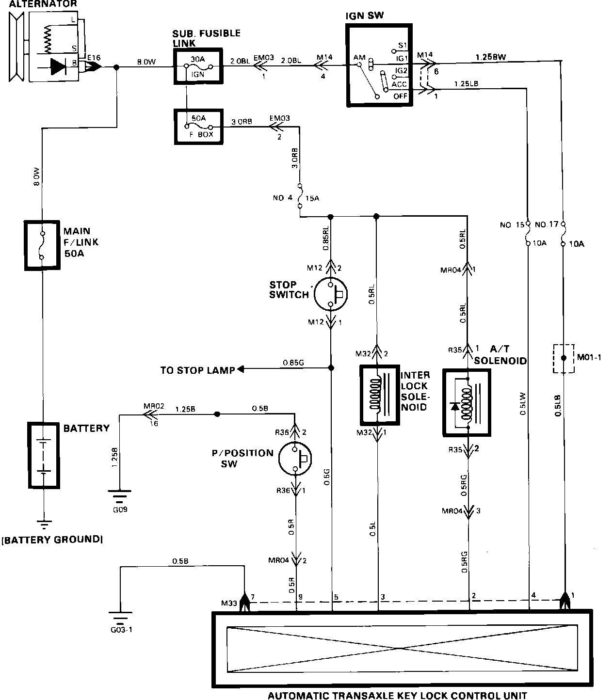
Shift Interlock Control Module
>>
Wiring Diagram
Wiring Diagram
Automatic Transaxle Controls (Transaxle Key Lock):