Curiosii for ever!: Car repair manuals for everyone.

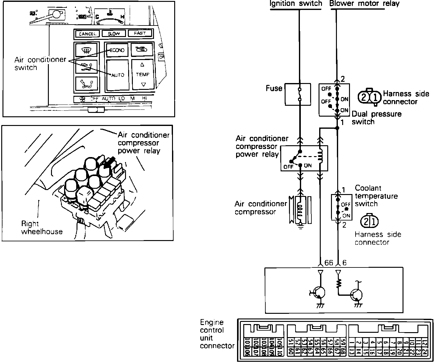
A/C Signal: Testing and Inspection


System Schematic:





To test the Air Conditioning Signal to the ECU, disconnect the ECU connector and locate pins 7 and 65 on the ECU connector and test for the presence of power with the A/C switch in the "on" position and the ignition on. System voltage should be available with the switch in the "on" position and 0 volts should be present in the "off" position. If there is no power at the ECU, the air conditioning circuits should be checked. Refer to HEATING, VENTILATION AND AIR CONDITIONING.