Curiosii for ever!: Car repair manuals for everyone.

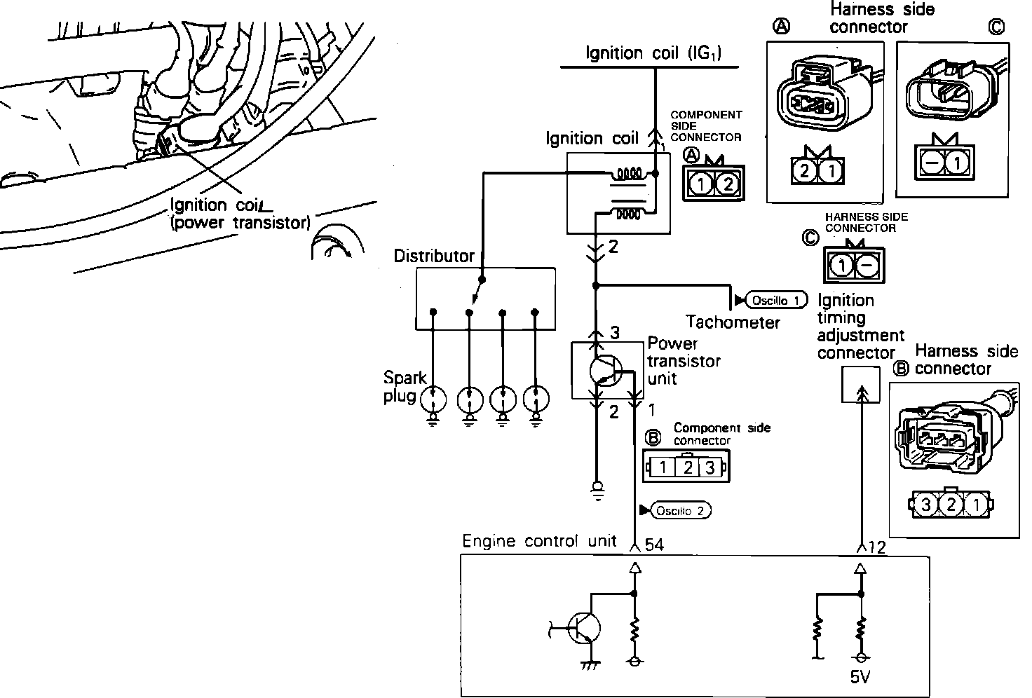
Power Transistor

*** UPDATED BY TSB# 89-008-003 January, 1989



Power Transistor And Coil:





To test the Power Transistor, located on the intake manifold, using an analog type circuit tester proceed as follows.

Component Test:





1. Disconnect the power transistor connector.
2. Connect a power supply of 1.5v (one dry cell) between power transistor terminals 2 (-) and 1 (+).
3. Check for continuity between terminals 3 (+) and 2 (-). There should be continuity.
4. Remove power from terminals 1 and 2.
5. Check for continuity between terminals 3 (+) and 2 (-). There should not be continuity.

If the Power Transistor fails any of these tests, replace the Power Transistor.


OSCILLOSCOPE TEST

Oscilloscope Pattern:






Power transistor control signal test.
1. Run engine at idle speed.
2. Connect the scope probe to pick-up point #2 shown in the system schematic diagram and compare the signal to the pattern shown.


Refer to COMPUTERIZED ENGINE CONTROLS for further information.