Curiosii for ever!: Car repair manuals for everyone.

Feedback Carburetor System & Operation, Exc. Calif.

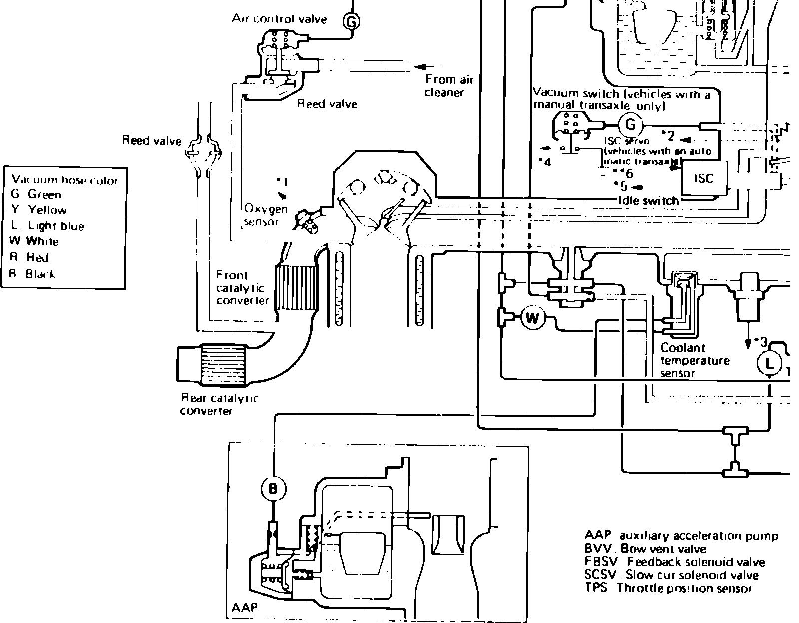
Fig. 6a Electronic feedback carburetor system.:



Fig. 6b Electronic feedback carburetor system, exc. California. (2 of 4):



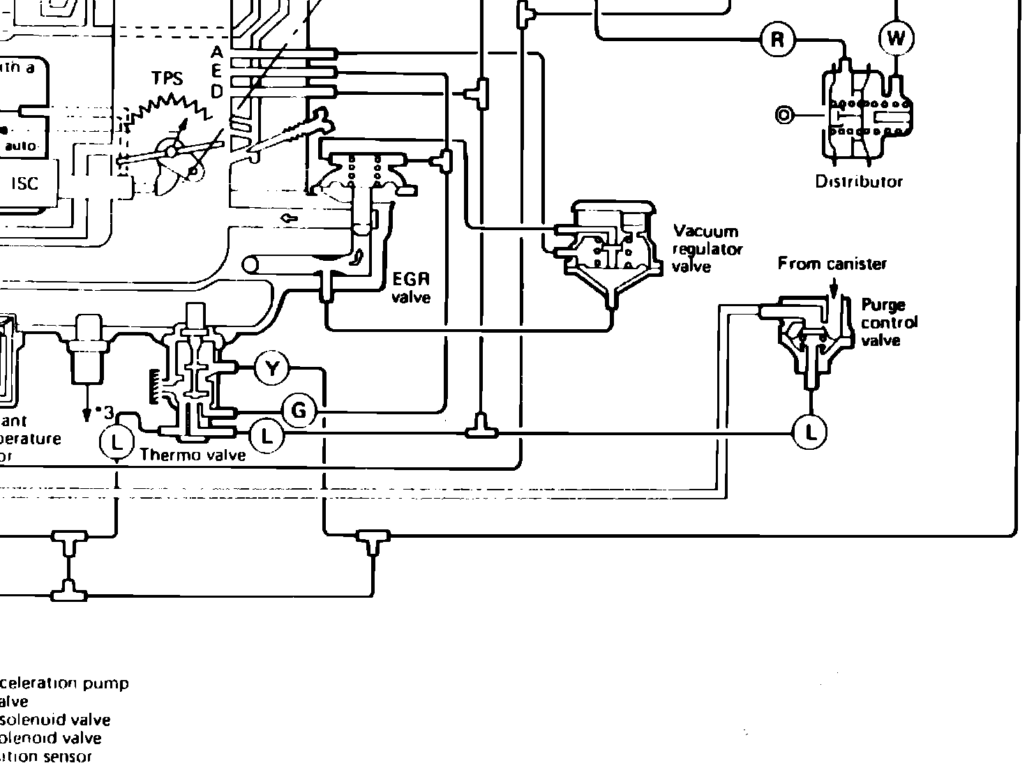
Fig. 6c Electronic feedback carburetor system, exc. California. (3 of 4):



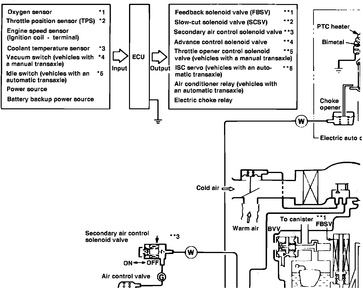
Fig. 6d Electronic feedback carburetor system, exc. California. (4 of 4):