Curiosii for ever!
: Car repair manuals for everyone.
Home
>>
Mitsubishi
>>
1986
>>
Tredia L4-2.0L SOHC
>>
Repair and Diagnosis
>>
Powertrain Management
>>
Computers and Control Systems
>>
Description and Operation
>>
General System Description
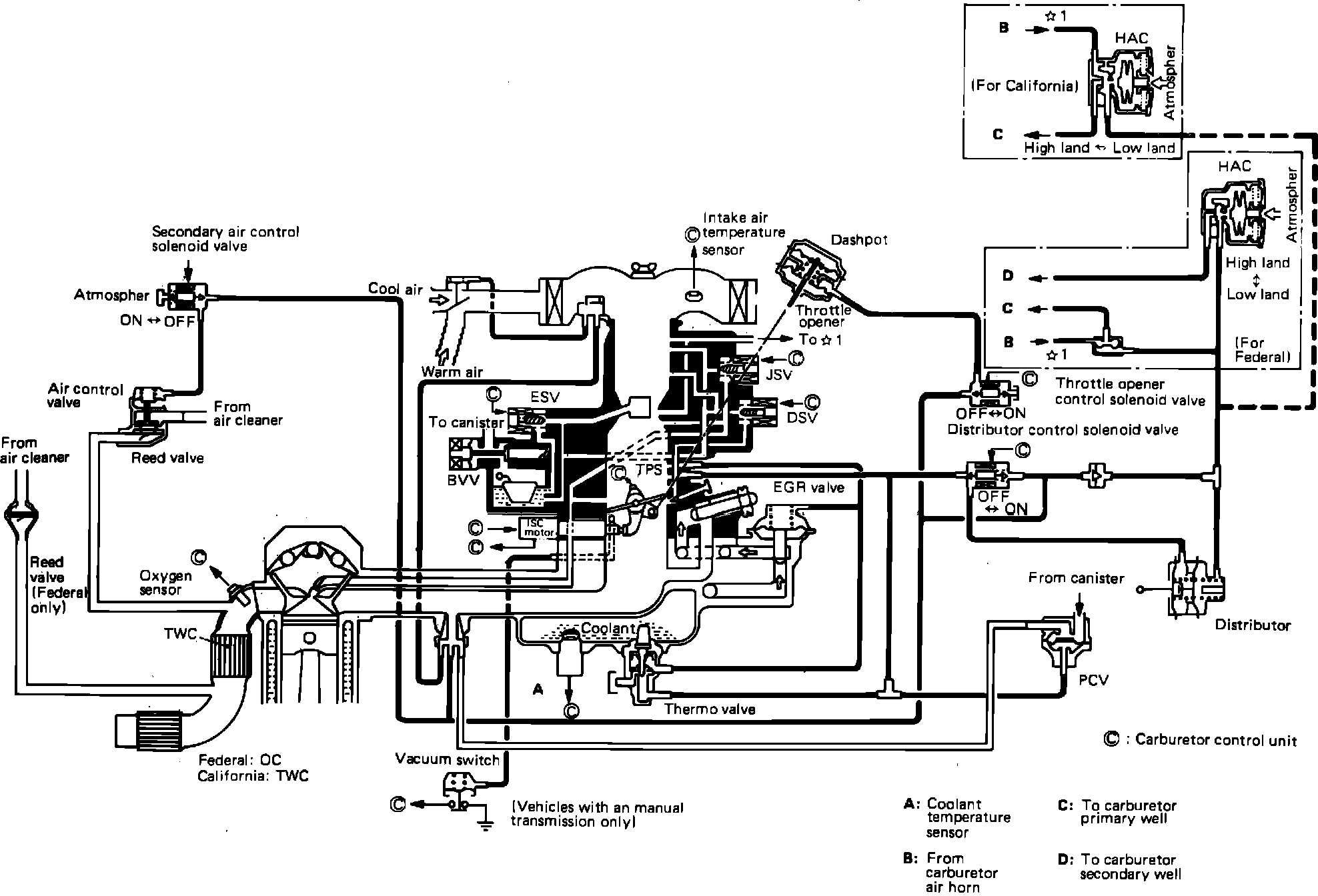
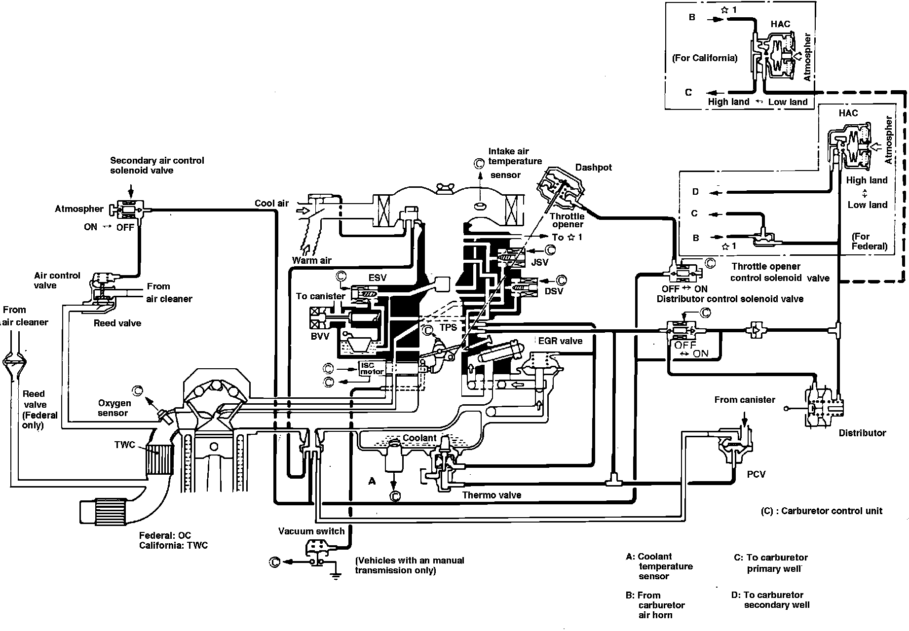
General System Description
FBC System Diagram:
Fig. 3 Electronic feedback carburetor system.:
Fig. 16 Electronic feedback carburetor operation.: