Curiosii for ever!
: Car repair manuals for everyone.
Home
>>
Mitsubishi
>>
1985
>>
Tredia L4-2.0L SOHC
>>
Repair and Diagnosis
>>
Powertrain Management
>>
Computers and Control Systems
>>
Description and Operation
>>
General System Description
General System Description
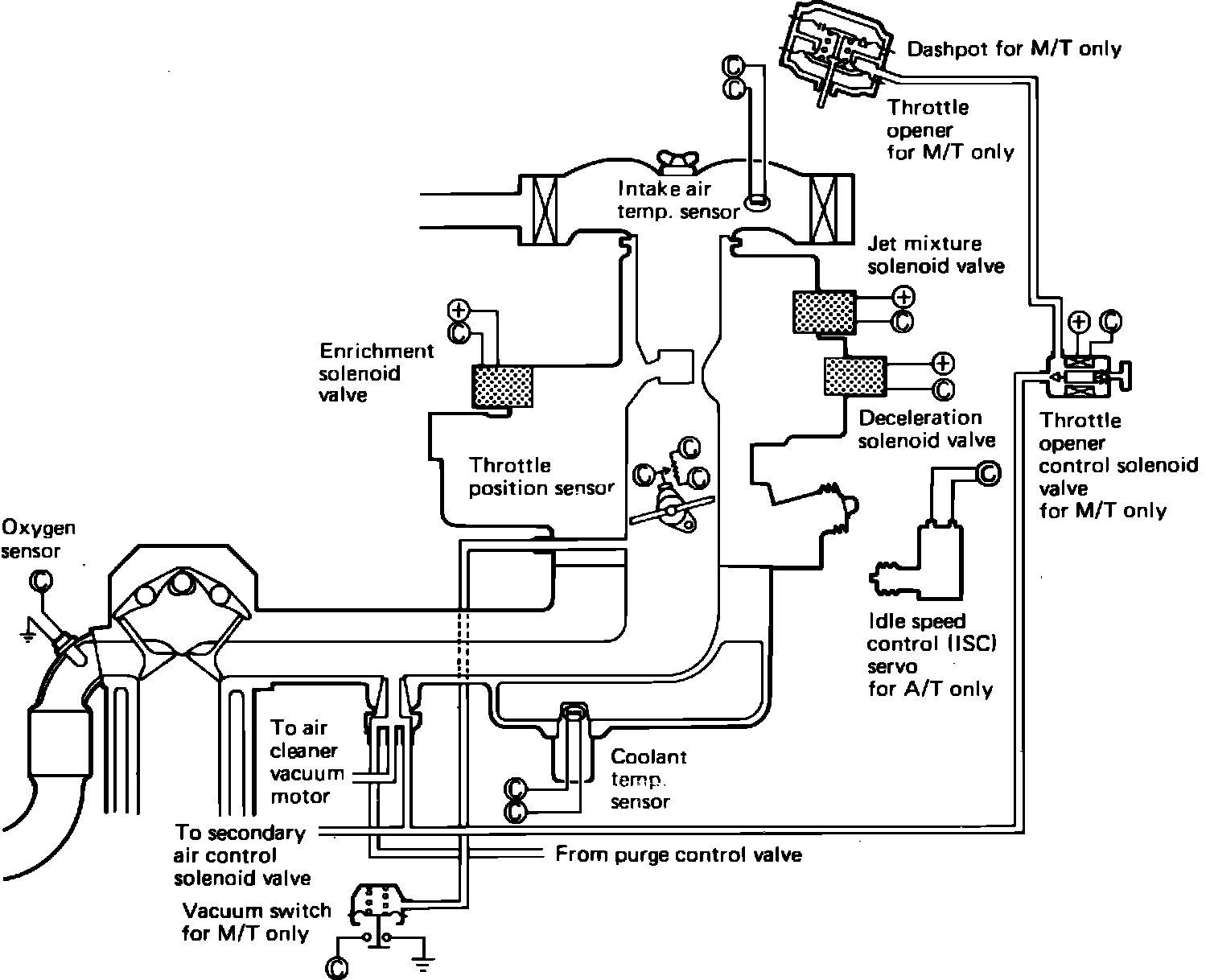
Fig. 1 Electronic feedback carburetor system.:
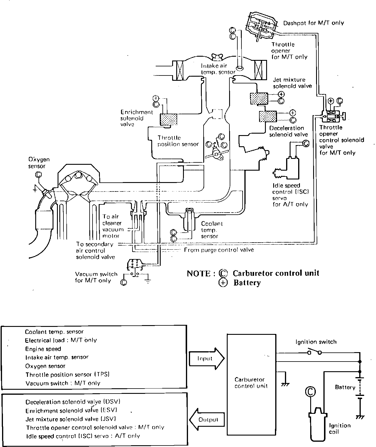
Fig. 14 Electronic feedback carburetor operation.:
FBC System Diagram: