Curiosii for ever!
: Car repair manuals for everyone.
Home
>>
Mitsubishi
>>
1984
>>
Tredia L4-2.0L SOHC
>>
Repair and Diagnosis
>>
Powertrain Management
>>
Emission Control Systems
>>
Diagrams
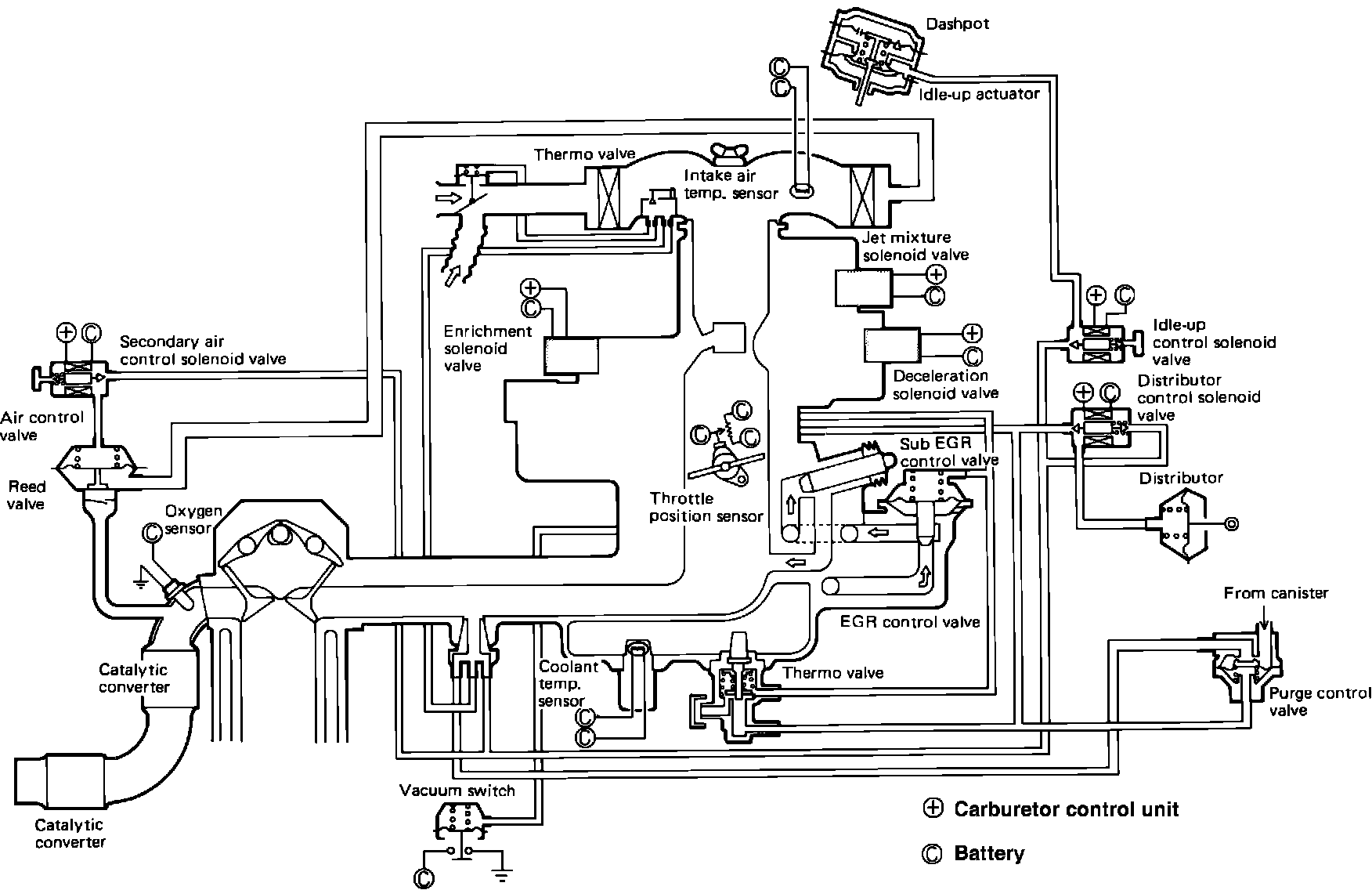
Emission Control Systems: Diagrams
Fig. 201 Complete emission control system diagram.: