Curiosii for ever!: Car repair manuals for everyone.

Tests KF: Fan Control (FC) Relay

Note, Schematics and Connectors:






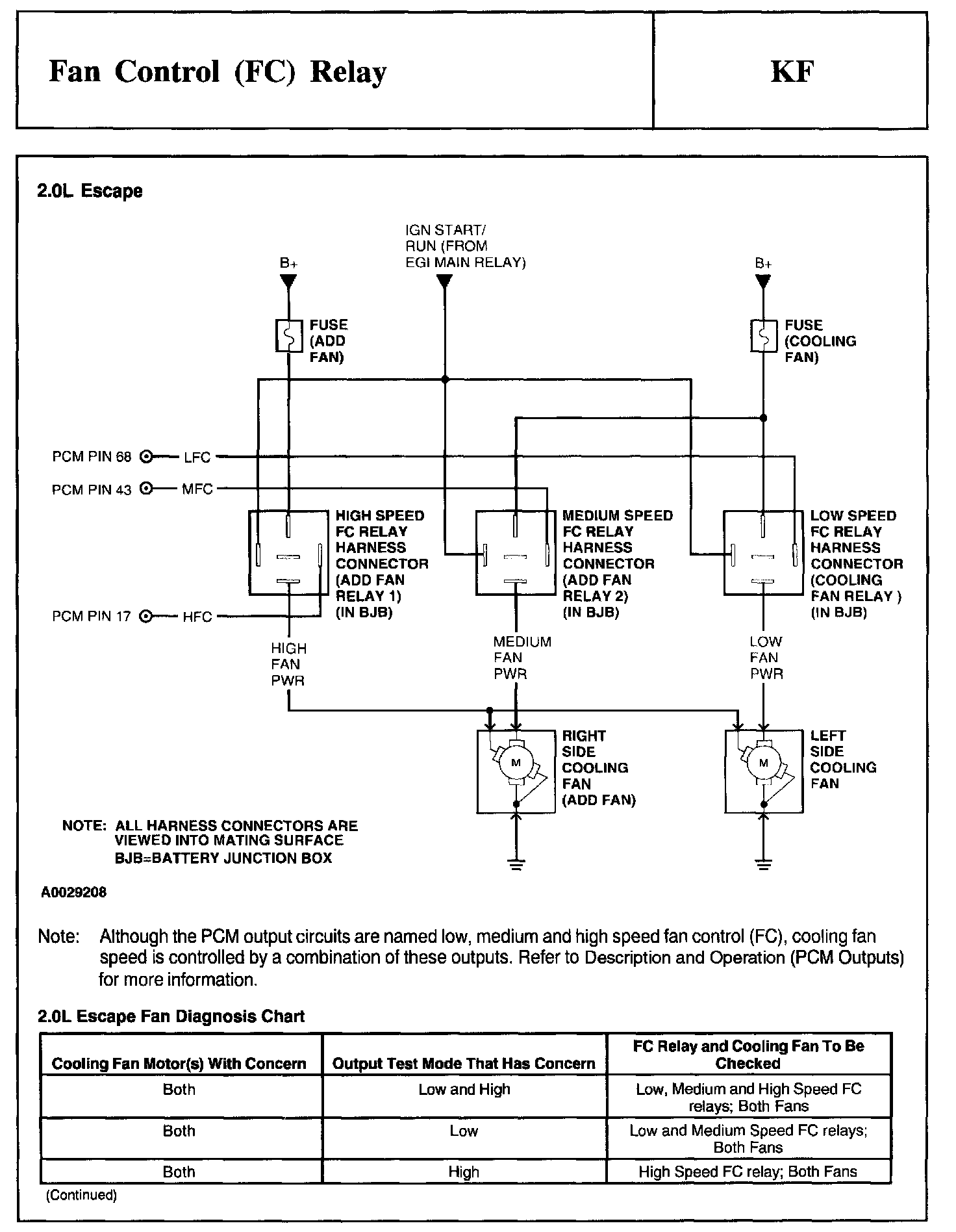
Test Schematic:






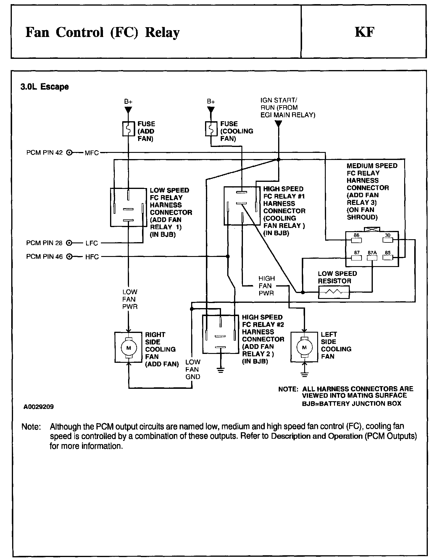
Test Schematic:






Test Schematic:






Test Schematic:






Schematic, Diagnosis Chart:






Diagnosis Chart:






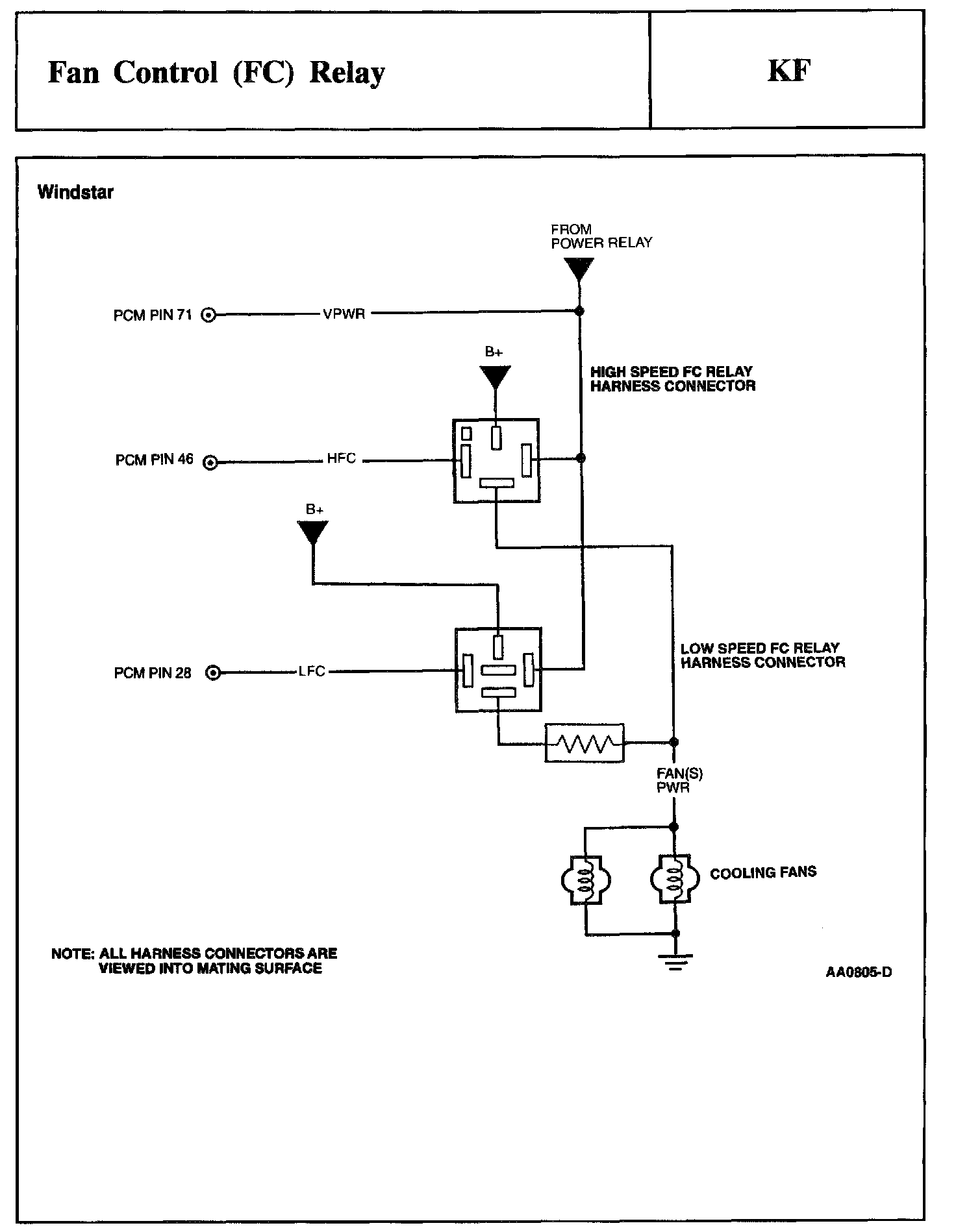
Test Schematic:






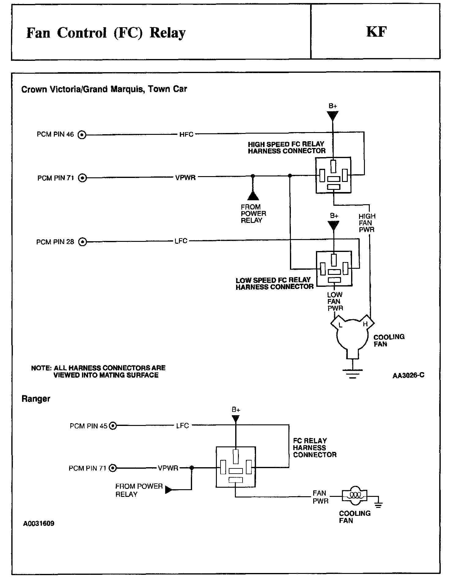
Test Schematic:






KF1 - KF4:






KF5 - KF9:






KF10 - KF11:






KF15 - KF16:






KF20 - KF21:






KF23 - KF24:






KF25 - KF31:






KF32 - KF35:






KF37 - KF43:






KF46 - KF51:






KF52 - KF57:






KF60 - KF62:






KF63 - KF67:






KF68 - KF75:






KF76 - KF77:






KF78 - KF79:






KF80:






KF85 - KF86:






KF87 - KF95:






KF96:






KF97 - KF105:






KF106 - KF111:






KF112 - KF118:






KF119 - KF124: