Curiosii for ever!
: Car repair manuals for everyone.
Home
>>
Mercury
>>
1999
>>
Sable V6-3.0L VIN U
>>
Repair and Diagnosis
>>
Powertrain Management
>>
Computers and Control Systems
>>
Testing and Inspection
>>
Pinpoint Tests
>>
HE - Exhaust Gas Recirculation (EGR) Systems
>>
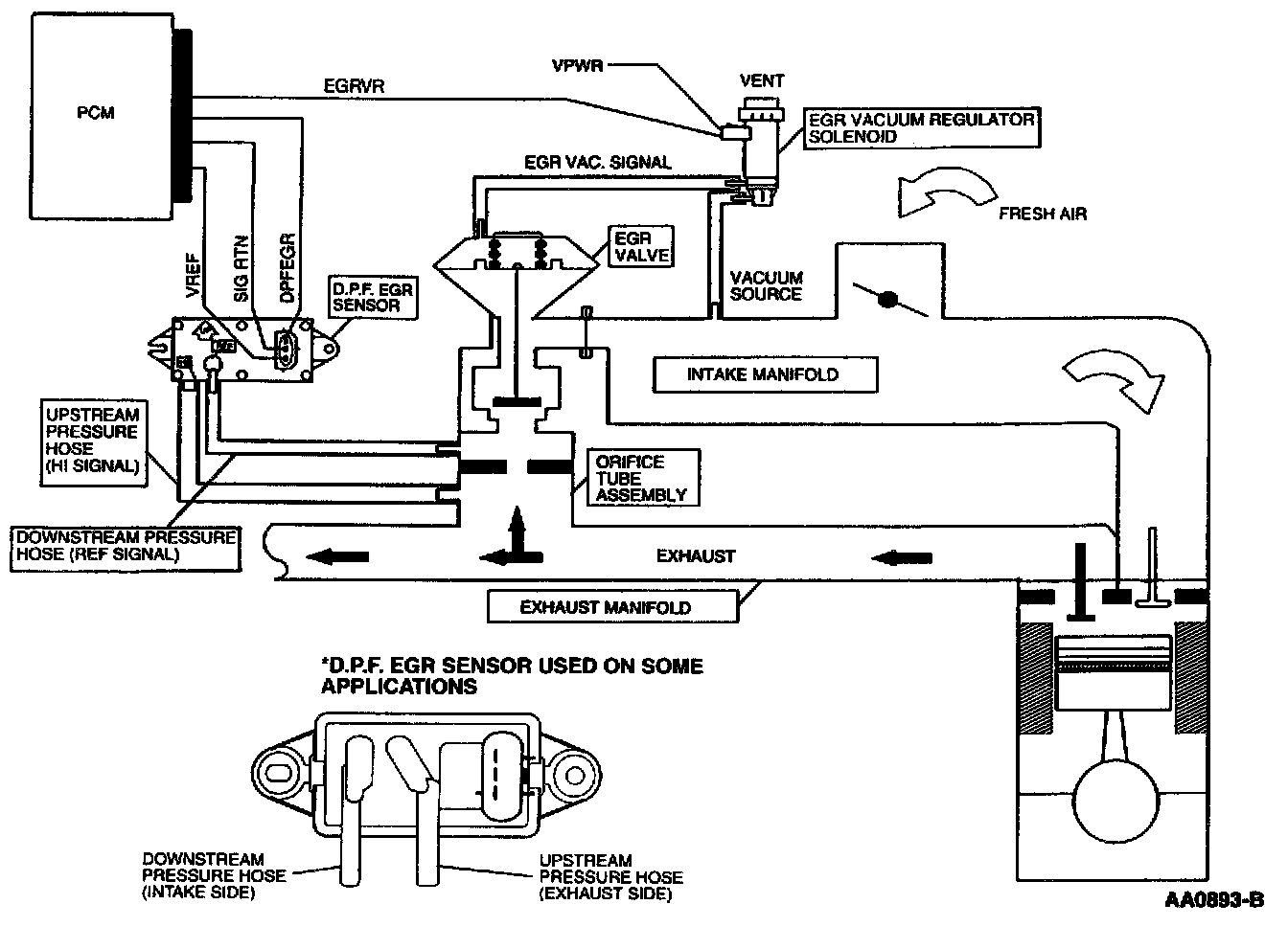
Pinpoint Test Schematics
Pinpoint Test Schematics