Curiosii for ever!
: Car repair manuals for everyone.
Home
>>
Mercury
>>
1994
>>
Topaz L4-140 2.3L HSC
>>
Repair and Diagnosis
>>
Diagrams
>>
Electrical Diagrams
>>
Power and Ground Distribution
>>
Fuse Block
>>
Fuse Circuits
>>
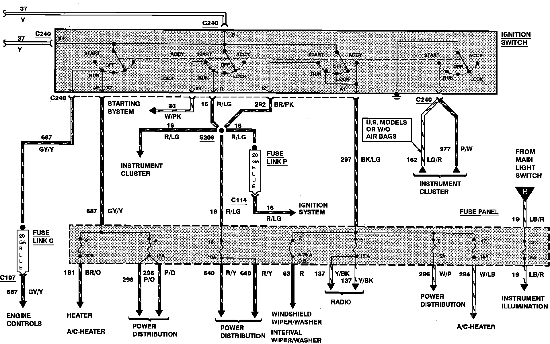
Fuse 11
Fuse 11
Fuse 11
- Protects the following circuits :
^
Radio
^
Tape Player
^
Premium Sound Amplifier
Power Distribution:
Power Distribution: