Curiosii for ever!
: Car repair manuals for everyone.
Home
>>
Mercury
>>
1994
>>
Sable V6-232 3.8L
>>
Repair and Diagnosis
>>
Windows and Glass
>>
Windows
>>
Diagrams
>>
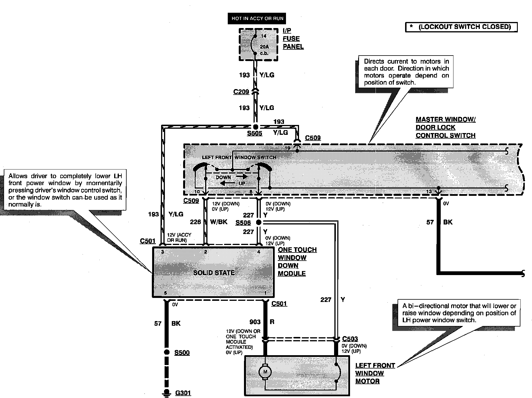
Electrical Diagrams
Electrical Diagrams
Power Windows:
Power Windows:
Power Windows:
Power Windows: