Curiosii for ever!: Car repair manuals for everyone.

Engine Controls

Engine Controls:





CANISTER PURGE SOLENOID
MASS AIR FLOW SENSOR
POWERTRAIN CONTROL MODULE



Engine Controls:





HEATED OXYGEN SENSOR #1
HEATED OXYGEN SENSOR #2
INSTRUMENT CLUSTER
POWERTRAIN CONTROL MODULE
VIP DATA LINK CONNECTOR



Engine Controls:





ENGINE COOLANT TEMPERATURE SENSOR
FUEL INJECTORS
INTAKE AIR TEMPERATURE SENSOR
POWERTRAIN CONTROL MODULE
THROTTLE POSITION SENSOR



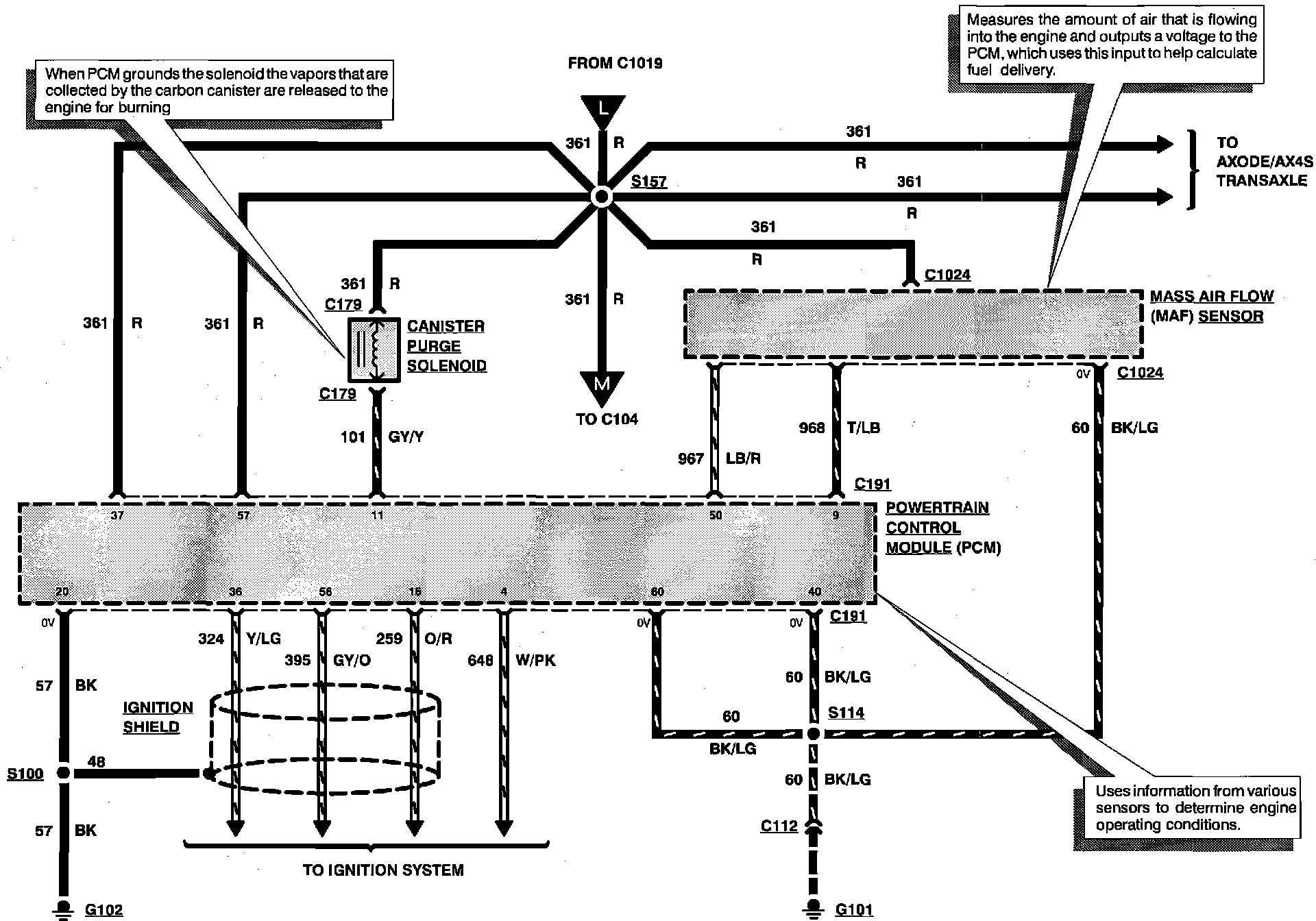
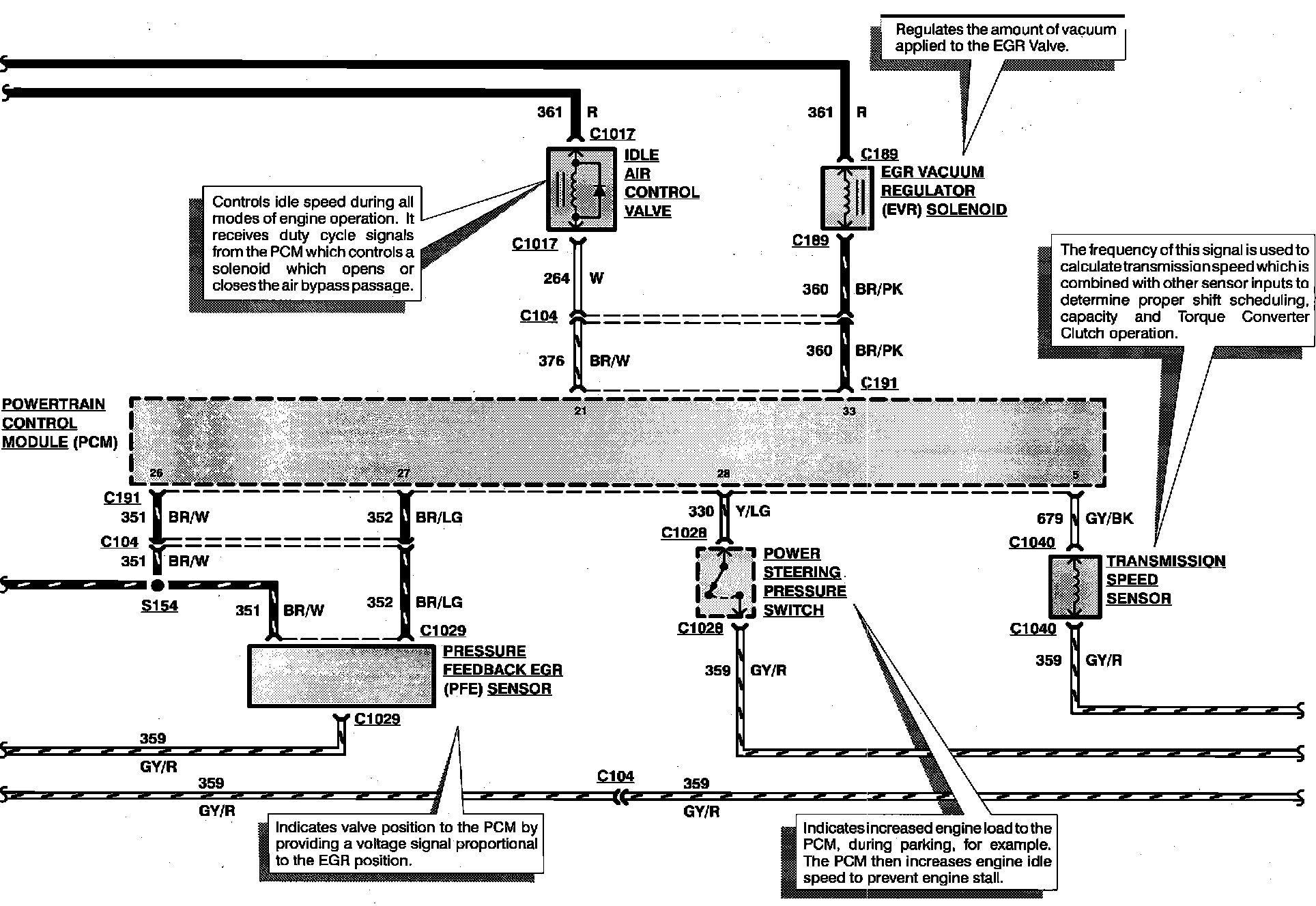
Engine Controls:





EGR VACUUM REGULATOR SOLENOID
IDLE AIR CONTROL VALVE
POWERTRAIN CONTROL MODULE
POWER STEERING PRESSURE SWITCH
PRESSURE FEEDBACK EGR SENSOR
TRANSMISSION SPEED SENSOR



Engine Controls:





MANUAL LEVER POSITION SENSOR
POWERTRAIN CONTROL MODULE
VEHICLE SPEED SENSOR



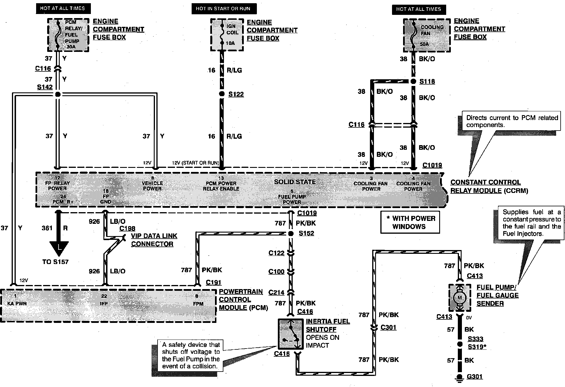
Engine Controls:





CONSTANT CONTROL RELAY MODULE
ENGINE COMPARTMENT FUSE BOX
FUEL PUMP/FUEL GAUGE SENDER
INERTIA FUEL SHUTOFF
POWERTRAIN CONTROL MODULE



Engine Controls:





A/C CLUTCH FIELD COIL
CONSTANT CONTROL RELAY MODULE
ELECTRIC COOLING FAN
POWERTRAIN CONTROL MODULE