Curiosii for ever!
: Car repair manuals for everyone.
Home
>>
Mercury
>>
1993
>>
Sable V6-182 3.0L
>>
Repair and Diagnosis
>>
Powertrain Management
>>
Diagrams
>>
Electrical Diagrams
>>
Engine Controls
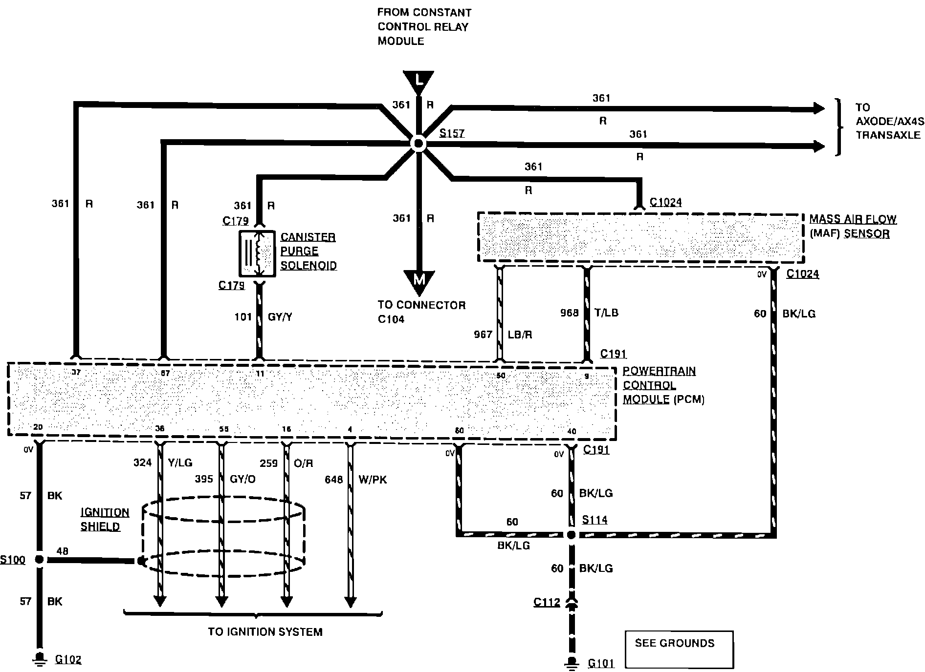
Engine Controls
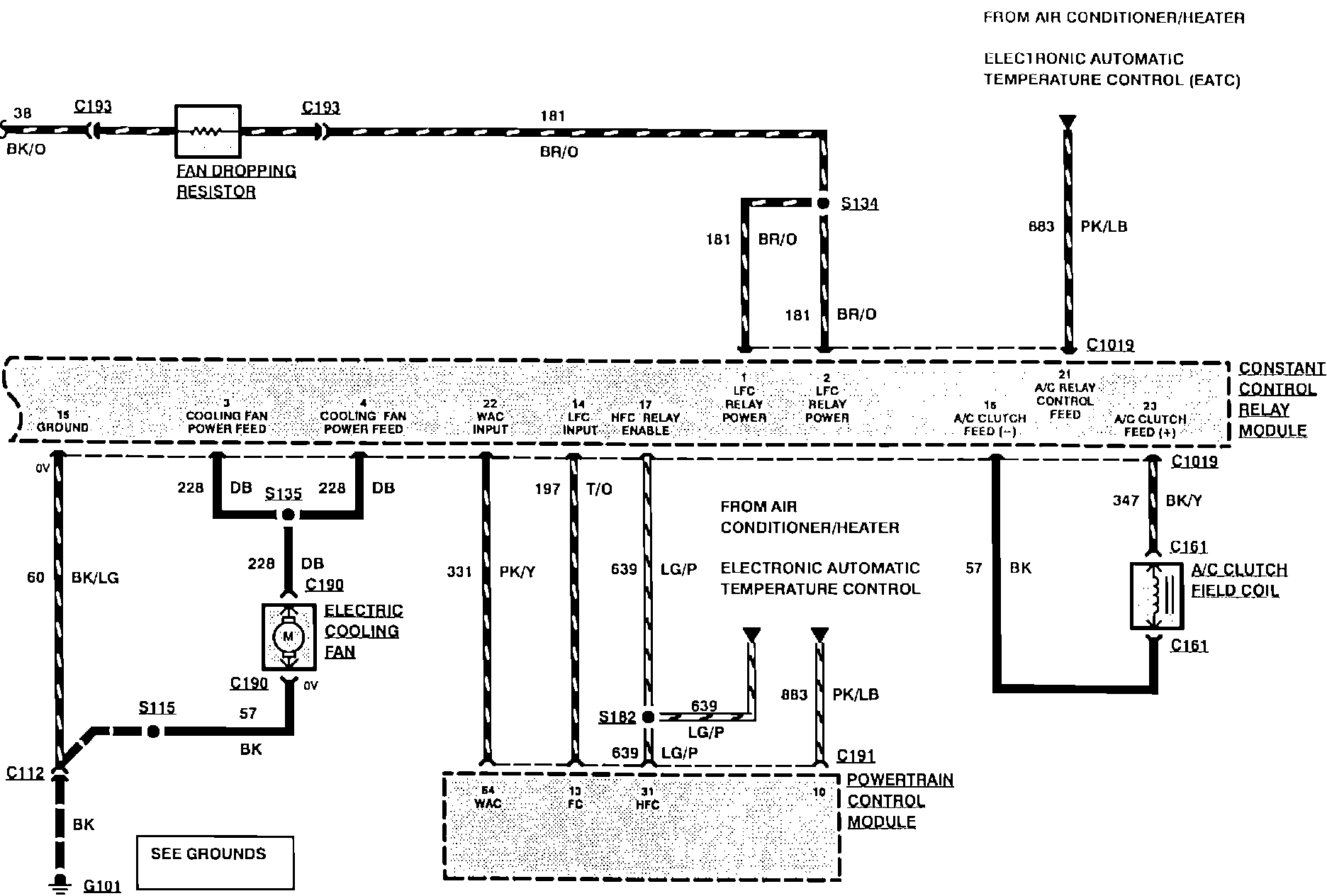
Engine Controls:
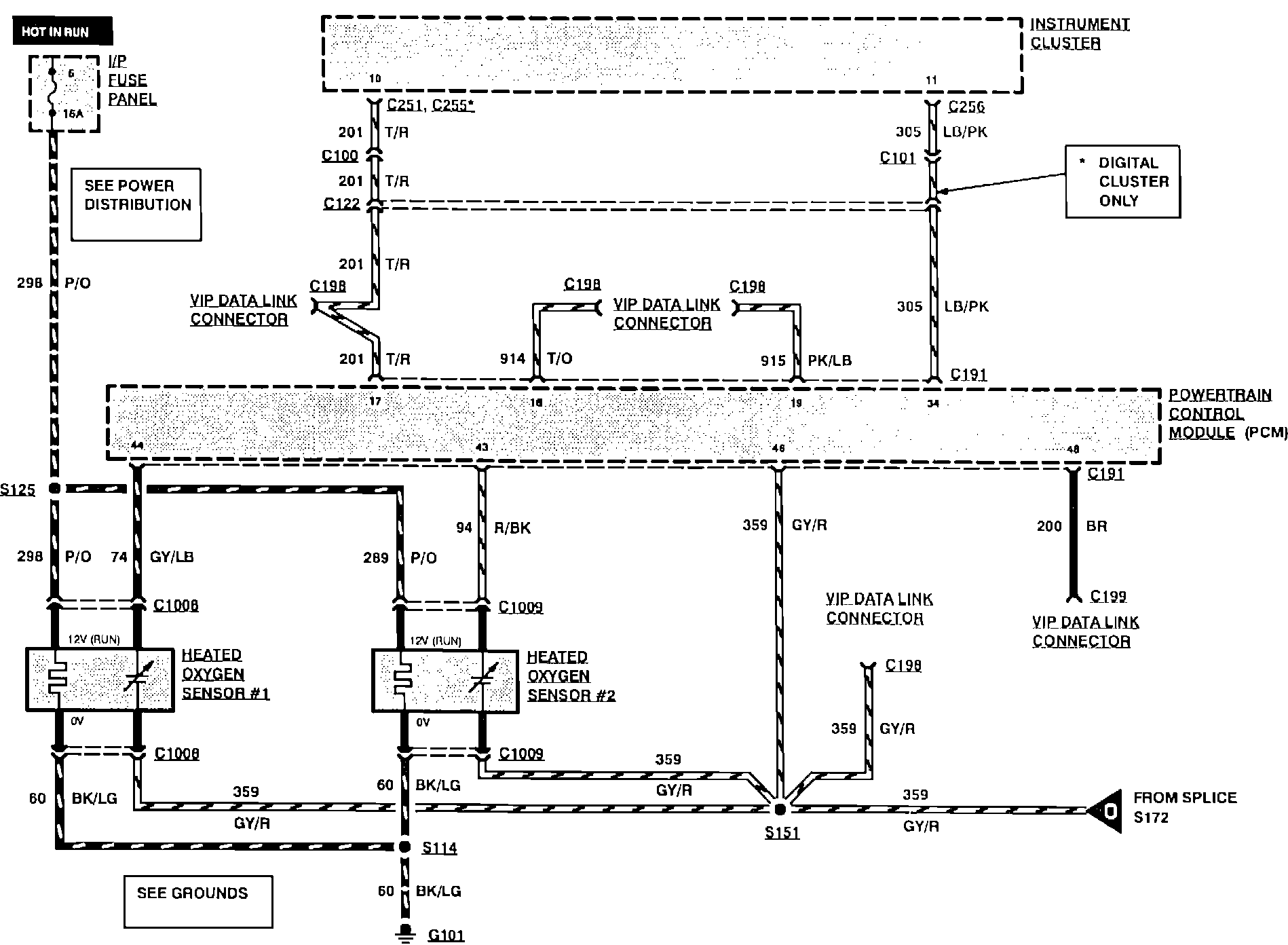
Engine Controls:
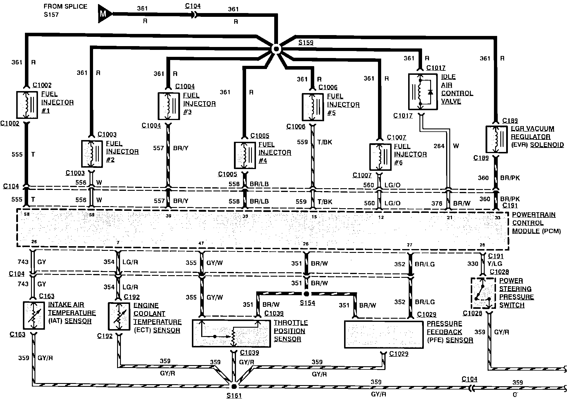
Engine Controls:
Engine Controls:
Engine Controls:
Engine Controls: