Curiosii for ever!
: Car repair manuals for everyone.
Home
>>
Mercury
>>
1991
>>
Tracer L4-116 1.9L SOHC
>>
Repair and Diagnosis
>>
Powertrain Management
>>
Computers and Control Systems
>>
Technical Service Bulletins
>>
All Technical Service Bulletins
>>
EDIS System Diagnostic Procedures - Manual Revision
>>
Ignition System Diagnostic Procedure (EDIS) 1.9L SEFI
>>
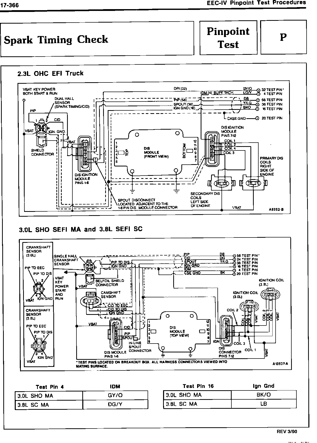
Pinpoint Test P
Pinpoint Test P