Curiosii for ever!
: Car repair manuals for everyone.
Home
>>
Mercury
>>
1991
>>
Sable V6-182 3.0L
>>
Repair and Diagnosis
>>
Diagrams
>>
Electrical Diagrams
>>
Power and Ground Distribution
>>
Power Distribution
>>
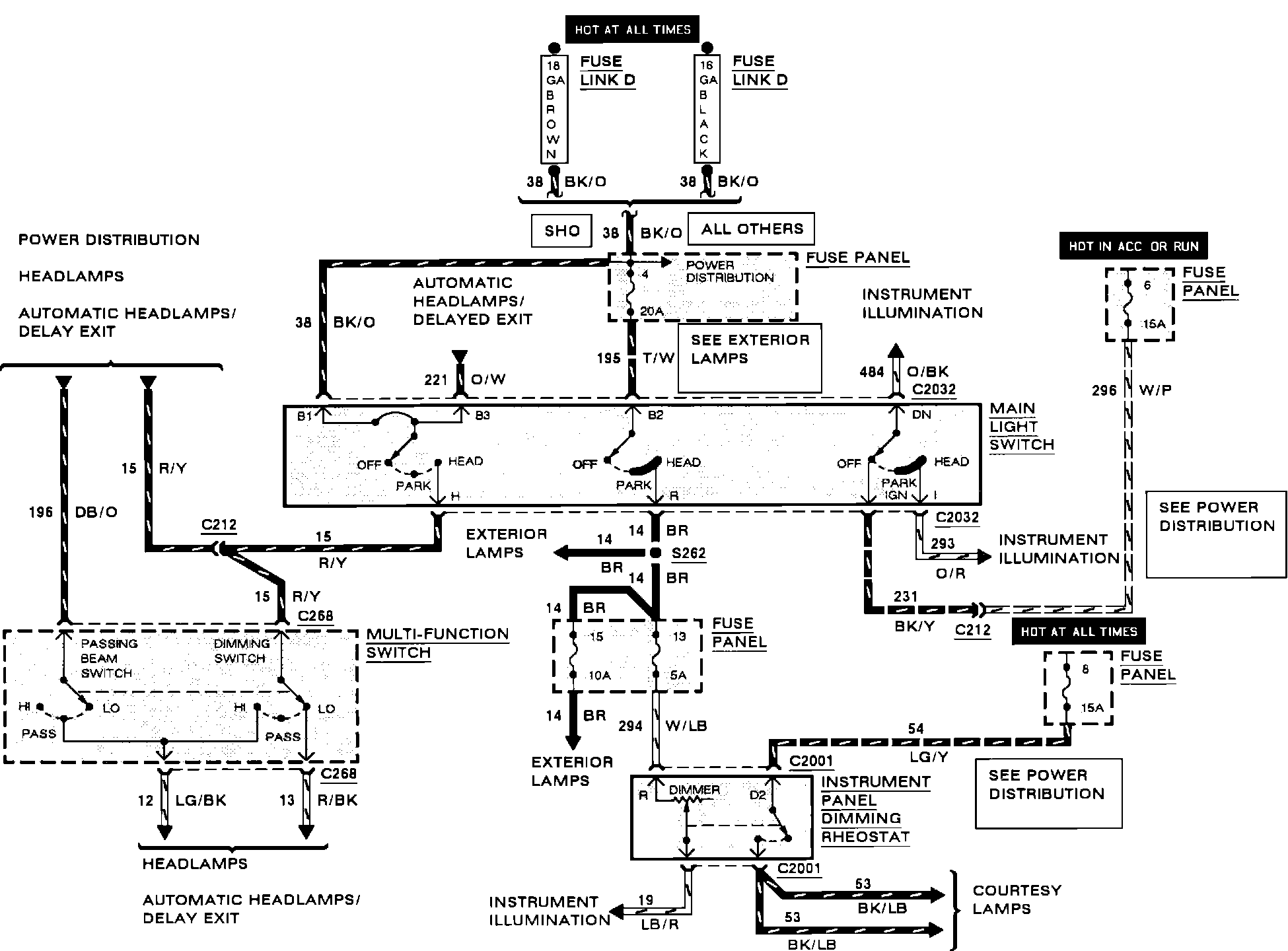
Main Light Switch
Main Light Switch
Power Distribution (Main Light Switch):