Curiosii for ever!
: Car repair manuals for everyone.
Home
>>
Mercury
>>
1988
>>
Sable V6-232 3.8L
>>
Repair and Diagnosis
>>
Brakes and Traction Control
>>
Diagrams
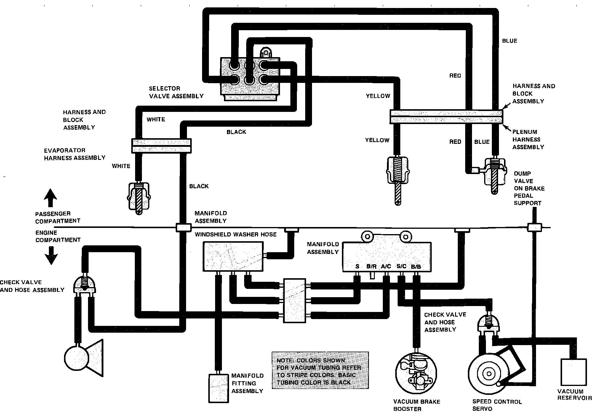
Brakes and Traction Control: Diagrams
Vacuum Distribution: