Curiosii for ever!
: Car repair manuals for everyone.
Home
>>
Mercury
>>
1987
>>
Sable V6-182 3.0L
>>
Repair and Diagnosis
>>
Powertrain Management
>>
Diagrams
>>
Electrical Diagrams
>>
Engine Controls
Engine Controls
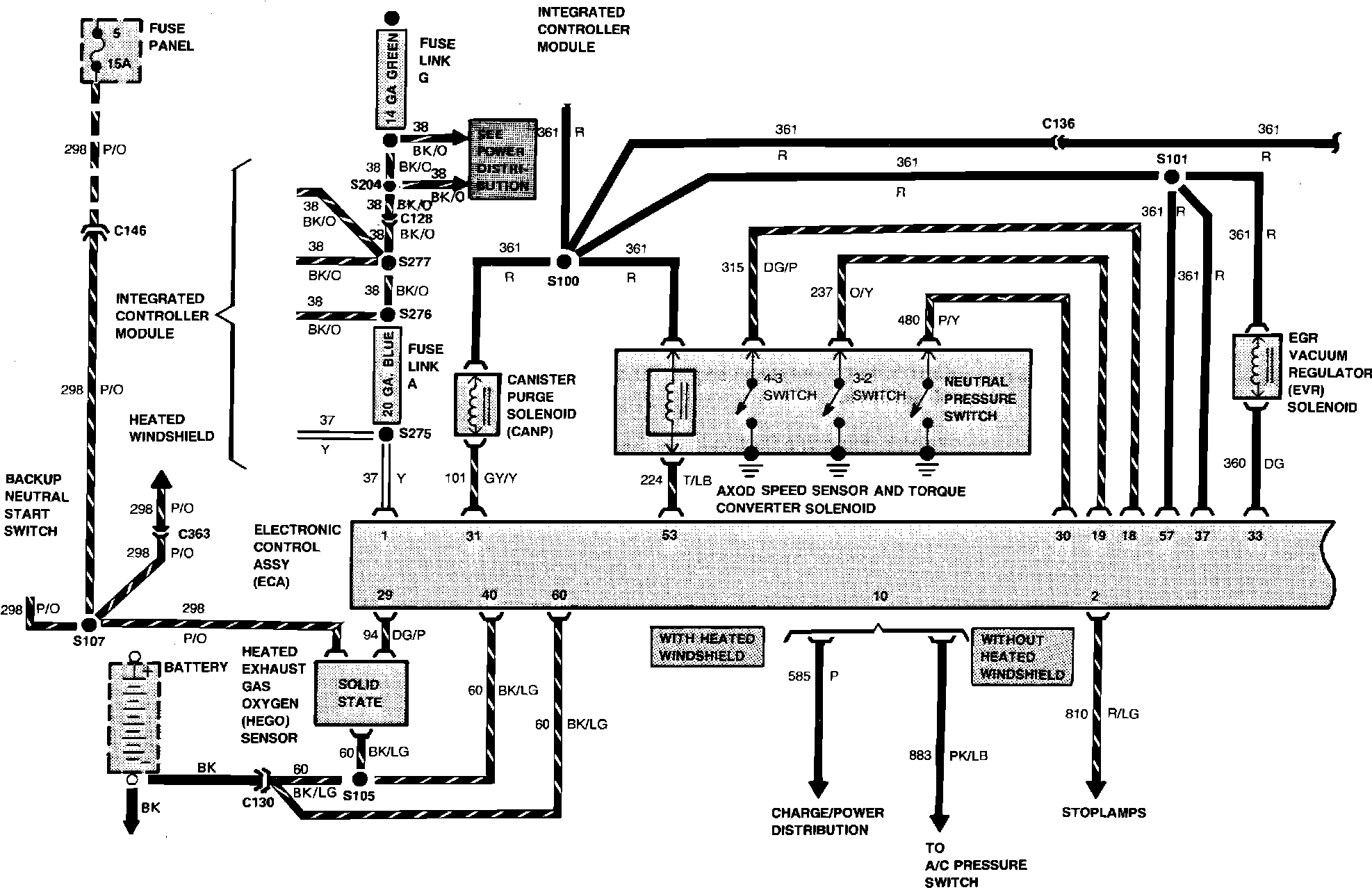
Wiring Diagram - Electronic Engine Control:
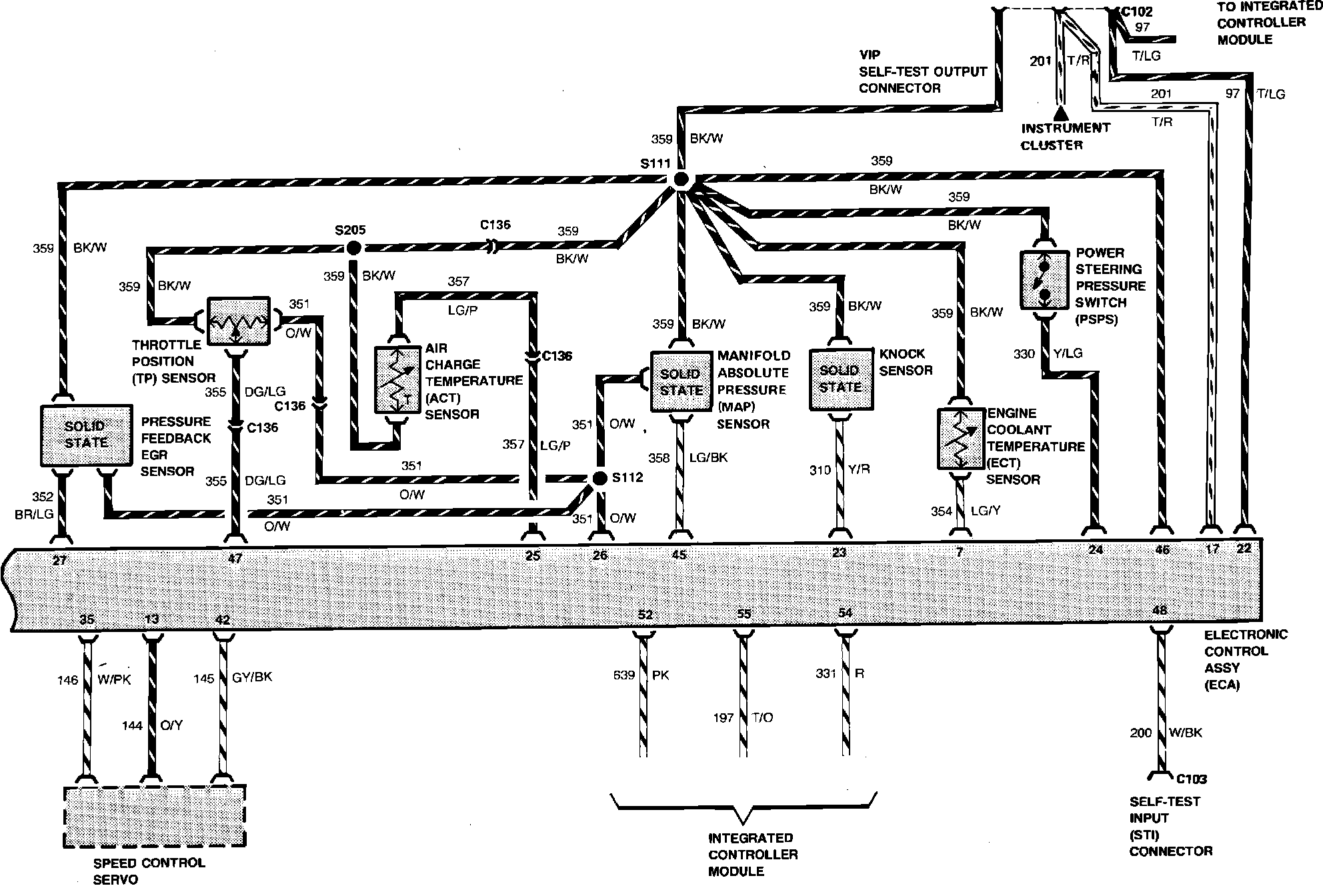
Wiring Diagram - Electronic Engine Control:
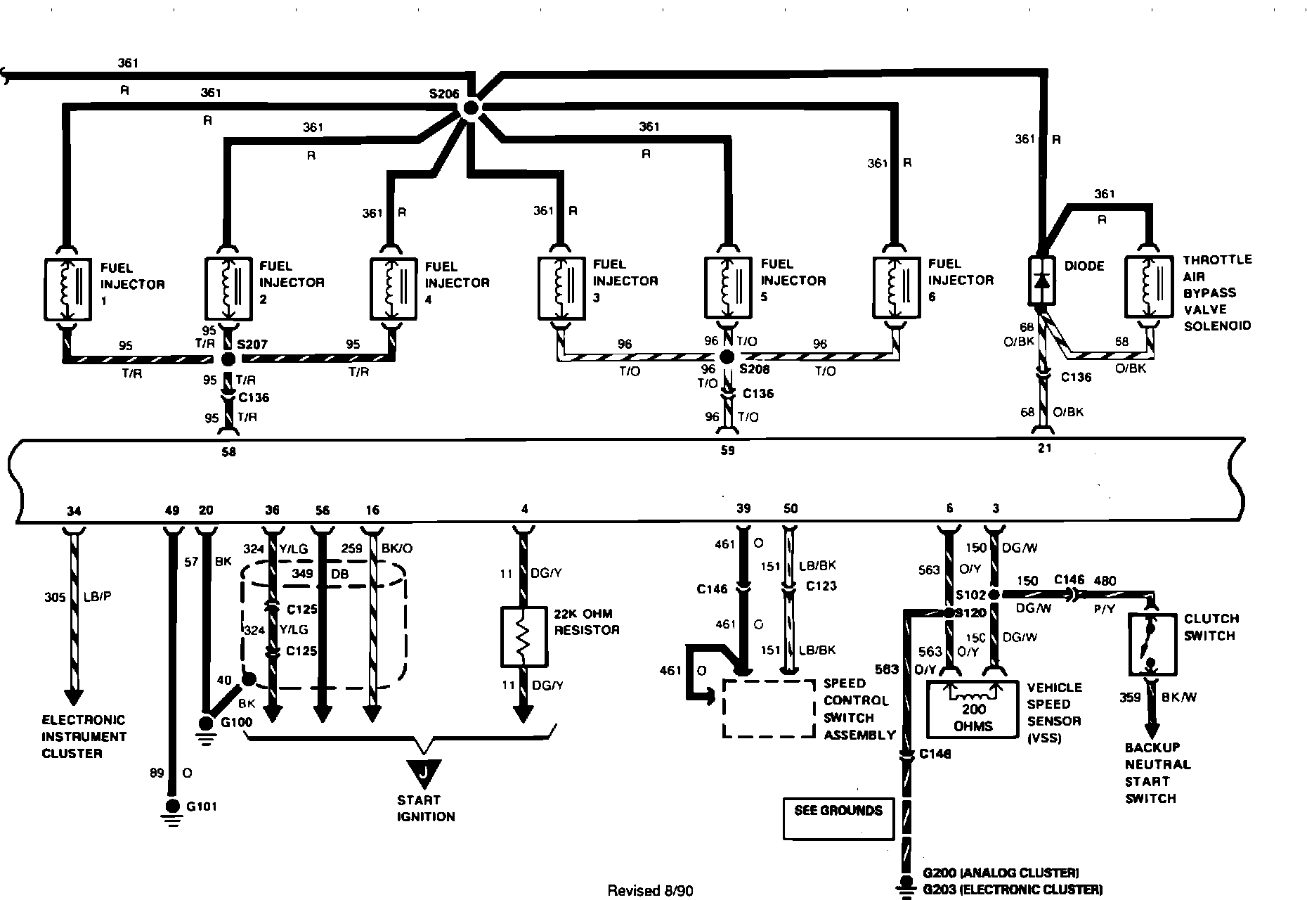
Wiring Diagram - Electronic Engine Control:
Wiring Diagram - Integrated Controller: