Curiosii for ever!
: Car repair manuals for everyone.
Home
>>
Mercury
>>
1987
>>
Sable V6-182 3.0L
>>
Repair and Diagnosis
>>
Diagrams
>>
Electrical Diagrams
>>
Charging System
>>
System Diagram
System Diagram
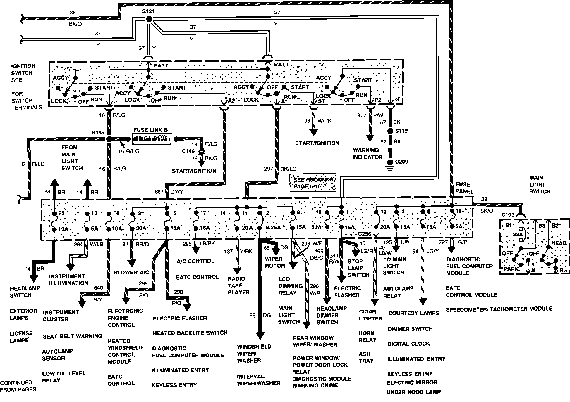
Charge/Power Distribution Wiring Circuit (Part 1 of 2). V6-182/3.0L Engine Less Heated Windshield:
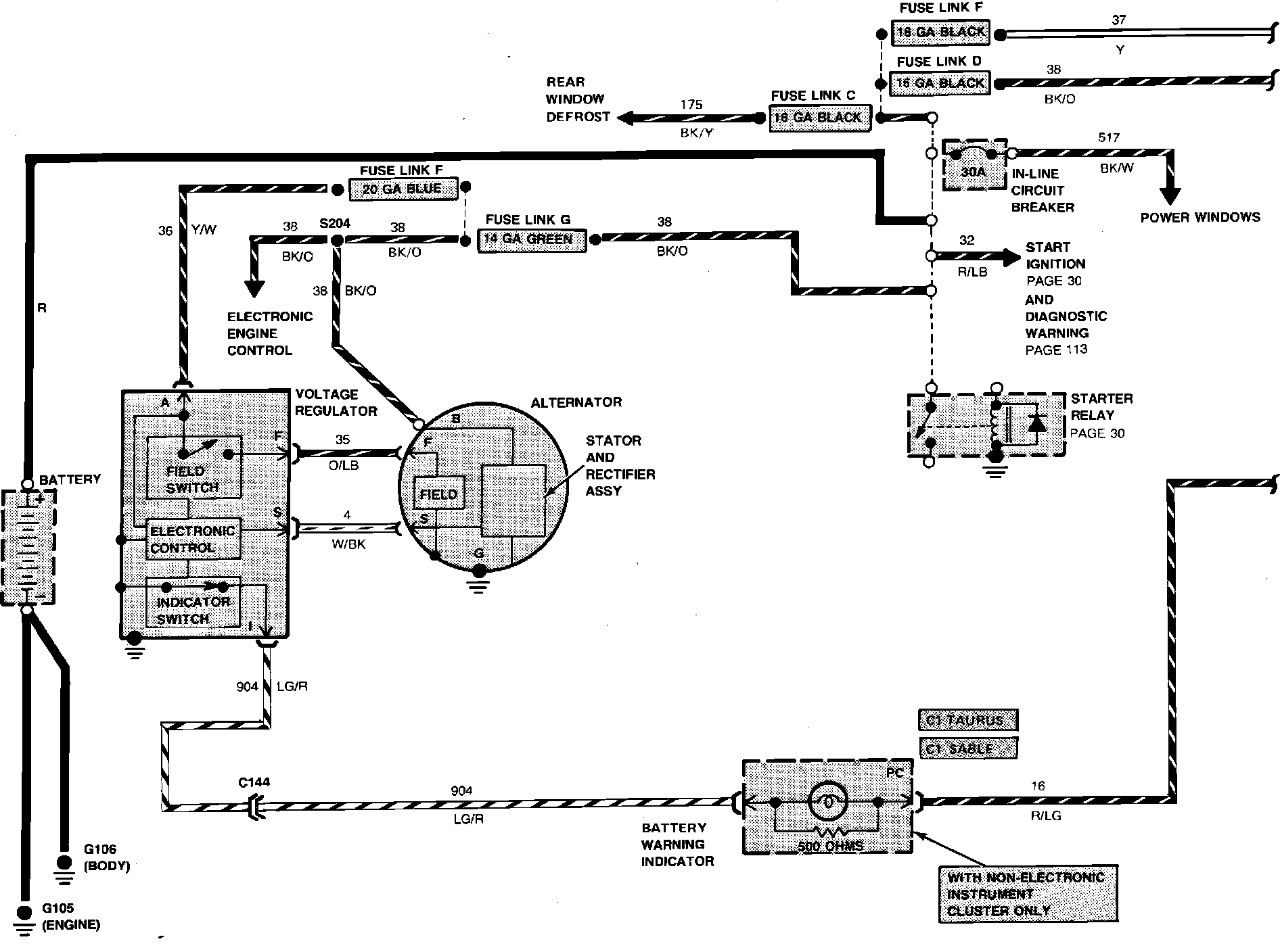
Charge/Power Distribution Wiring Circuit With Heated Windshield: